StVZO

Straßenverkehrs-Zulassungs-Ordnung

Vom 26.4.2012

Zuletzt geändert am 10.6.2024

Anlage XXIII

(zu § 47) Maßnahmen gegen die Verunreinigung der Luft durch Gase und Partikel von Kraftfahrzeugen mit Fremdzündungsmotoren und Selbstzündungsmotoren (Definition schadstoffarmer Personenkraftwagen)



0Inhaltsübersicht
1Vorschriften zur Erlangung der Betriebserlaubnis
1.1Anwendungsbereich
1.2Begriffsbestimmungen
1.3Anforderungen
1.4Antrag auf Erteilung der Betriebserlaubnis
1.5Genehmigungsverfahren
1.6Änderungen an genehmigten Fahrzeugtypen und des Wartungsplans
1.7Prüfungen
1.8Überprüfung der Einhaltung der Vorschriften in der Produktion und während der Fahrzeuglebensdauer
1.9(weggefallen)
1.10Genehmigungsbehörde
1.11Mitteilung über die Prüfung
1.12Anerkennung von Prüfungen in anderen Staaten
2Kriterien für die Ausdehnung der Betriebserlaubnis, Beschreibung des Fahrzeugs, Hauptmerkmale des Motors, Wartungsplan
2.1Kriterien für die Ausdehnung der Betriebserlaubnis
2.2Beschreibung des Fahrzeugs, Hauptmerkmale des Motors, der emissionsmindernden und -relevanten Bauteile des Fahrzeugtyps, für den die Betriebserlaubnis beantragt wird
2.3Wartungsplan für die emissionsmindernden und -relevanten Bauteile
3Durchführung der Prüfungen der gas- und partikelförmigen luftverunreinigenden Emissionen
3.1Einleitung
3.2Übersicht über die Prüfungen
3.2.1Vorbereitung
3.2.2Prüfung der Abgasemissionen
3.2.3Prüfung der Verdunstungsemissionen
3.3Prüffahrzeug und Kraftstoff
3.3.1Prüffahrzeug
3.3.2Zusätzliche Vorrichtungen am Prüffahrzeug
3.3.3Kraftstoff
3.4Prüfeinrichtungen
3.4.1Fahrleistungsprüfstand
3.4.2Abgas- und Partikelentnahmeeinrichtung
3.4.3Einrichtung zur Ermittlung der Verdunstungsemissionen
3.4.4Analysegeräte
3.4.5Volumenmessung
3.4.6Gase
3.4.7Zusätzliche Messgeräte
3.4.8Abgasentnahmesystem
3.5Vorbereitung der Prüfungen
3.5.1Anpassung der äquivalenten Schwungmassen an die translatorisch bewegten Massen des Fahrzeugs
3.5.2Einstellung der Bremse auf dem Prüfstand
3.5.3Vorbereitung der Messeinrichtungen
3.5.4Vorbereitung des Fahrzeugs
3.6Emissionsprüfungen
3.6.1Allgemeine Vorschriften
3.6.2Fahrzeuge mit Fremdzündungsmotoren
3.6.2.1Allgemeines zum Prüfablauf
3.6.2.2Prüfung der Tankatmungsverluste
3.6.2.3Prüfung der Abgasemissionen
3.6.2.4Prüfung der Verdunstungsemissionen beim Heißabstellen
3.6.3Fahrzeuge mit Selbstzündungsmotoren
3.6.3.1Allgemeines zum Prüfablauf
3.6.3.2Prüfung der Abgasemissionen
3.6.4Prüfung gemäß § 47a
3.7Gas-, Partikelentnahme, Analyse
3.7.1Probenahme
3.7.2Analyse
3.7.3Bestimmung der Menge der emittierten luftverunreinigenden Gase und Partikel
3.8Fahrkurven zur Bestimmung der durchschnittlichen Emissionsmengen
3.8.1Allgemeines
3.8.2Zulässige Abweichungen
3.8.3Verwendung des Getriebes
3.8.4Weitere Hinweise zum Durchfahren der Fahrkurven
3.9Fahrleistungsprüfstand
3.9.1Verfahren zur Kalibrierung des Fahrleistungsprüfstands
3.9.1.1Allgemeines
3.9.1.2Kalibrierung der Leistungsanzeige in Abhängigkeit von der aufgenommenen Leistung
3.9.2Fahrwiderstand eines Fahrzeugs
3.9.2.1Allgemeines
3.9.2.2Beschreibung der Fahrbahn
3.9.2.3Metereologische Bedingungen
3.9.2.4Zustand und Vorbereitung des Prüffahrzeugs
3.9.2.5Messverfahren für die Energieänderung beim Auslaufversuch
3.9.2.6Messverfahren für das Drehmoment bei konstanter Geschwindigkeit
3.9.3Überprüfung der Gesamtschwungmassen des Fahrleistungsprüfstands bei elektrischer Simulation
3.9.3.1Allgemeines
3.9.3.2Prinzip
3.9.3.3Vorschriften
3.9.3.4Kontrollverfahren
3.9.3.5Technische Anmerkung
3.10Beschreibung der Gas- und Partikelentnahmesysteme
3.10.1Einleitung
3.10.2Kriterien für das System mit variabler Verdünnung beim Messen gas- und partikelförmiger Luftverunreinigungen im Abgas
3.10.3Beschreibung der Systeme
3.10.4Ermittlung der Massenemissionen
3.11Kalibrierverfahren für die Geräte
3.11.1Erstellung der Kalibrierkurve des Analysators
3.11.2Überprüfung der Wirksamkeit des NOx-Konverters
3.11.3Kalibrierung des Entnahmesystems mit konstantem Volumen (CVS-System)
3.11.4Überprüfung des Gesamtsystems
3.12Kalibrierung der Messkammer und Berechnung der Verdunstungsemissionen
3.12.1Kalibrierung der gasdichten Kammer zur Ermittlung der Verdunstungsemissionen
3.12.2Berechnung der Verdunstungsemissionen
3.13Berechnung der emittierten Mengen gas- und partikelförmiger Luftverunreinigungen
3.13.1Allgemeines
3.13.2Volumenbestimmungen
3.13.3Berechnung der korrigierten Konzentration luftverunreinigender Gase im Auffangbeutel
3.13.4Berechnung des Feuchtekorrekturfaktors für NO
3.13.5Bestimmung der mittleren CH-Konzentration bei Selbstzündungsmotoren
4Ermittlung des Verschlechterungsfaktors und des Verschlechterungswerts
4.1Allgemeines
4.2Durchführung der Dauerlaufprüfung
4.3Berechnung
4.4Schlussbericht
5Prüfkraftstoffspezifikation
5.1Technische Daten des Prüfkraftstoffes für die Prüfung der Fahrzeuge mit Fremdzündungsmotor
5.2Technische Daten des Prüfkraftstoffs für die Prüfung der Fahrzeuge mit Selbstzündungsmotor
5.3Prüfkraftstoff für die Prüfung von Flüssiggasfahrzeugen mit Fremdzündungsmotor
6Formblatt: Mitteilung über die Betriebserlaubnis
Anhang IFahrzeugbeschreibung gemäß Anlage XXIII
Anhang IIHauptmerkmale des Motors und Angaben über die Durchführung der Prüfungen gemäß Anlage XXIII



    1
  • Vorschriften zur Erlangung der Betriebserlaubnis
  • 1.1
  • Anwendungsbereich
  • Diese Anlage regelt die zulässigen Emissionen luftverunreinigender Gase und Partikel von
      1.
    • Personenkraftwagen sowie
    • 2.
    • Wohnmobilen mit einer zulässigen Gesamtmasse von nicht mehr als 2 800 kg mit Fremdzündungsmotoren (Ottomotoren) und Selbstzündungsmotoren (Dieselmotoren), mit mindestens vier Rädern, einer zulässigen Gesamtmasse von mindestens 400 kg und einer bauartbedingten Höchstgeschwindigkeit von mindestens 50 km/h.
  • 1.2
  • Begriffsbestimmungen
      a)
    • Abgasemissionen: Luftverunreinigende Stoffe, die vom Motor über die Auslassöffnung durch die Auspuffanlage in die Atmosphäre abgegeben werden.
    • b)
    • Bezugsmasse: Leermasse zuzüglich 136 kg.
    • c)
    • Emissionsmindernde Bauteile: Bauteile, die zum Zwecke der Emissionsminderung luftverunreinigender Gase und Partikel in das Fahrzeug eingebaut werden.
    • d)
    • Emissionsrelevante Bauteile: Bauteile des Fahrzeugs, die direkten oder indirekten Einfluss auf die Abgas-, Verdunstungs- und Kurbelgehäuseemissionen haben.
    • e)
    • Fahrzeuglebensdauer im Sinne dieser Anlage ist eine Fahrstrecke von 80 000 km oder eine Nutzungszeit von fünf Jahren.
    • f)
    • Fahrzeugtyp umfasst Fahrzeuge, die sich in ihrer Konstruktion und Bauweise nicht wesentlich unterscheiden.
    • g)
    • Gesamtmasse ist die vom Hersteller vorgeschriebene höchstzulässige Masse des Fahrzeugs.
    • h)
    • Kraftstoffsystem ist die Gesamtheit aller kraftstoffführenden Teile wie Kraftstofftank(s), Kraftstoffpumpe, Kraftstoffleitungen, Vergaser oder Einspritzanlagen. Es umfasst alle dazugehörenden Öffnungen sowie alle Komponenten zur Verhinderung oder Verminderung der Verdunstungsemissionen.
    • i)
    • Kurbelgehäuse ist die Gesamtheit aller Räume, die im Motor oder außerhalb des Motors vorhanden sind und die durch innere und äußere Verbindungen an den Ölsumpf angeschlossen sind.
    • j)
    • Kurbelgehäuseemissionen sind Gase oder Dämpfe, die aus irgendeinem Teil des Kurbelgehäuses in die Atmosphäre entweichen können.
    • k)
    • Leermasse ist die Masse des fahrbereiten Fahrzeugs ohne Fahrer, Passagiere oder Ladung, mit vollem Kraftstofftank und sonstigen vollen Betriebsstoff-Vorratsbehältern, mit serienmäßigem Bordwerkzeug und mit serienmäßigem Reserverad.
    • l)
    • Luftverunreinigende Gase sind Kohlenmonoxid (CO), Summe der Kohlenwasserstoffe (CH; ausgedrückt als CH1,85) und Summe der Stickoxide (NOx; ausgedrückt als NO2).
    • m)
    • Luftverunreinigende Partikel sind Abgasbestandteile, die bei einer Temperatur von höchstens 52 °C im verdünnten Abgas mit Filtern entsprechend Nummer 3 abgeschieden werden.
    • n)
    • Tankatmungsverluste: Verdunstungsemissionen aus dem (den) Kraftstofftank(s), die durch die Schwankungen der Umgebungstemperaturen entstehen.
    • o)
    • Verdunstungsemissionen: Verdunstungsemissionen bezeichnen die von einem Kraftfahrzeug an die Atmosphäre abgegebenen Kohlenwasserstoffe, die keine Abgas- und Kurbelgehäuseemissionen sind. Sie ergeben sich aus der Addition von Tankatmungsverlusten, Emissionen während der Heißabstellphase und Emissionen während des Fahrzeugbetriebs (Fahrkurve I).
    • p)
    • Verschlechterungsfaktor (dimensionslos) für die Abgasemissionen:
    • fv = Abgasemissionen bei 80 000 km dividiert durch die Abgasemissionen bei 6 400 km.
    • q)
    • Verschlechterungswert (in g/Test) für die Verdunstungsemissionen:
    • fD = Verdunstungsemissionswert bei 80 000 km minus dem Verdunstungswert bei 6 400 km.
  • 1.3
  • Anforderungen
  • Der Hersteller hat durch geeignete Maßnahmen sicherzustellen, dass die Fahrzeuge während ihrer gesamten Lebensdauer möglichst niedrige Emissionen luftverunreinigender Gase und Partikel haben. Die Wirksamkeit der Minderungsmaßnahmen muss im gesamten Geschwindigkeitsbereich sichergestellt sein. Der Hersteller hat nachzuweisen und sicherzustellen, dass die in Nummer 1.7 aufgeführten Grenzwerte für luftverunreinigende Gase und Partikel über eine Fahrstrecke von 80 000 km oder eine Betriebsdauer von fünf Jahren (je nachdem, was zuerst erreicht wird) bei ordnungsgemäßer Wartung, die dem mit dem Antrag auf Erteilung der Betriebserlaubnis vorzulegenden Wartungsplan entsprechen soll, und bei Betrieb des Fahrzeugs mit unverbleitem Kraftstoff eingehalten werden.
  • Die Funktionsfähigkeit der emissionsmindernden und emissionsrelevanten Bauteile muss während der Fahrzeuglebensdauer und in den auftretenden Geschwindigkeitsbereichen durch die in den Nummern 1.7 und 1.8 näher beschriebenen Einzelprüfungen nachgewiesen werden:
      1.
    • Prüfung der gas- und partikelförmigen Emissionen von Prüffahrzeugen entsprechend Nummer 1.7 (Typprüfung) durch den Technischen Dienst. Dies wird ergänzt durch die nach Nummer 1.4.2 ermittelten Verschlechterungsfaktoren.
    • 2.
    • Regelmäßige Kontrolle der Einhaltung der Vorschriften in der Produktion entsprechend Nummer 1.8.2.1 (Serienprüfung) durch den Hersteller, ergänzt durch stichprobenartig von der Genehmigungsbehörde angeordnete Serienprüfungen nach Nummer 1.8.2.2 durch den Technischen Dienst.
  • 1.4
  • Antrag auf Erteilung der Betriebserlaubnis
  • 1.4.1
  • Dem Antrag auf Erteilung der Betriebserlaubnis für Abgas- und Verdunstungsemissionsverhalten sind vom Hersteller oder seinem Beauftragten die in Nummer 2.2 aufgeführten Unterlagen und Erklärungen beizufügen.
  • Die für einen Fahrzeugtyp erteilte Betriebserlaubnis für Abgas- und Verdunstungsemissionsverhalten kann auf Antrag des Herstellers auf andere Fahrzeugtypen ausgedehnt werden. Der Hersteller legt der Genehmigungsbehörde die zur Beurteilung erforderlichen Unterlagen vor. Die Behörde entscheidet darüber auf der Grundlage der in Nummer 2.1 beschriebenen Kriterien.
  • 1.4.2
  • Der Hersteller hat alle Prüfdaten der Genehmigungsbehörde vorzulegen, die gemäß den in Nummer 4 beschriebenen Prüfvorschriften über die Lebensdauer des Fahrzeugs ermittelt wurden. Durch diese Daten soll der Hersteller nachweisen, dass die emissionsmindernden und -relevanten Bauteile der Prüffahrzeuge ihre Funktion zur Einhaltung der geltenden Abgasgrenzwerte über die Lebensdauer der Fahrzeuge beibehalten. Wird ein Dauerlauf (Nummer 4) durchgeführt, müssen alle Wartungsarbeiten dokumentiert und vorgelegt werden.
  • Der Hersteller hat ferner nachzuweisen, dass die Einrichtungen zur Minderung der Verdunstungsemissionen in einer Weise ausgeführt sind, dass dadurch die geltenden Verdunstungsemissionsgrenzwerte über die Lebensdauer des Fahrzeugs eingehalten werden.
  • Auf Antrag des Herstellers kann die Genehmigungsbehörde auf den Nachweis der Einhaltung der Emissionsgrenzwerte im Rahmen eines Dauerlaufs verzichten, wenn der Hersteller glaubhaft macht, dass das Prüffahrzeug die geltenden Grenzwerte für luftverunreinigende Gase und Partikel über die Lebensdauer einhält. Bei Nichtvorlage des im Dauerlauf ermittelten jeweiligen Verschlechterungsfaktors ist für die Entscheidung über die Einhaltung der Grenzwerte ein Verschlechterungsfaktor bei den Abgasemissionen von 1,3 und ein Verschlechterungswert bei den Verdunstungsemissionen von 0,3 g/Test heranzuziehen.
  • Bei einer Jahresproduktion von weniger als 10 000 Fahrzeugen je Fahrzeugtyp einschließlich der Fahrzeugtypen, auf die die Genehmigung ausgedehnt ist, gelten folgende Verschlechterungsfaktoren bzw. -werte, sofern keine im Dauerlauf ermittelten Verschlechterungsfaktoren vorgelegt werden:

  • AbgasreinigungssystemVerschlechterungs-
    faktorwert
    CHCONOxPartikelVerdunstungsemission
    1.Fremdzündungsmotor mit Oxidationskatalysator1,31,21,00,0
    2.Fremdzündungsmotor ohne Katalysator1,31,21,00,0
    3.Fremdzündungsmotor mit Dreiwegekatalysator1,31,21,10,0
    4.Dieselmotoren1,01,11,01,2
  • 1.4.3
  • Die Genehmigungsbehörde prüft vor Einleitung des nachstehend unter den Nummern 1.5 bis 1.7 beschriebenen Genehmigungsverfahrens die Vollständigkeit und Plausibilität der vom Hersteller vorgelegten Anmeldeunterlagen.
  • 1.5
  • Genehmigungsverfahren
  • Die Genehmigungsbehörde wählt die Prüffahrzeuge anhand der mit dem Antrag eingereichten Unterlagen aus.
  • Die ausgewählten Prüffahrzeuge sind dem Technischen Dienst vorzuführen, der mit der Durchführung der in Nummer 3 beschriebenen Prüfungen beauftragt ist. Die Prüfungen finden beim Technischen Dienst statt. Auf Antrag des Herstellers können die Prüfungen beim Hersteller durchgeführt werden, falls die bei ihm erzielten Prüfergebnisse keine systematischen Abweichungen von denen des Technischen Dienstes zeigen.
  • Die Merkmale, nach denen die Ausdehnung der Betriebserlaubnis für Abgas- und Verdunstungsemissionsverhalten auf weitere Fahrzeugtypen vorgenommen wird, sind in Nummer 2.1 beschrieben. In diesem Fall werden von der Genehmigungsbehörde zwei Prüffahrzeuge nach folgenden Kriterien ausgewählt:
      a)
    • Prüffahrzeug:
    • Fahrzeugtyp, der die höchsten Emissionen erwarten lässt.
    • b)
    • Prüffahrzeug:
    • Nicht notwendig für die Ermittlung der Verdunstungsemissionen. Fahrzeugtyp, der die höchste Prüfmasse aufweist.
  • Besitzen davon mehrere Fahrzeugtypen eine gleiche Prüfmasse, wird unter diesen Fahrzeugtypen ein Prüffahrzeug ausgewählt, das auf der Straße bei 80 km/h den höchsten Fahrwiderstand aufweist. Weisen davon mehrere Fahrzeugtypen gleichen Fahrwiderstand auf, dann wird unter diesen Fahrzeugtypen ein Prüffahrzeug ausgewählt, das den größten Hubraum aufweist. Weisen davon wiederum mehrere Fahrzeugtypen den gleichen Hubraum auf, dann wird unter diesen Fahrzeugtypen ein Prüffahrzeug ausgewählt, das das höchste Gesamtübersetzungsverhältnis des Antriebsstrangs aufweist. Lässt der so ausgewählte Fahrzeugtyp gleichzeitig die höchsten Emissionen erwarten, und ist er damit bereits als erstes Prüffahrzeug bestimmt, dann wird bei der Auswahl des zweiten Prüffahrzeugs weiter entsprechend des obigen Kriterienkatalogs verfahren.
  • Ist auch danach das ausgewählte zweite Prüffahrzeug mit dem ersten Prüffahrzeug identisch, wählt die Genehmigungsbehörde ein anderes Prüffahrzeug aus.
  • Falls die so ausgewählten Prüffahrzeuge das Abgasemissionsverhalten der beantragten Fahrzeugtypen nicht ausreichend repräsentieren, kann die Genehmigungsbehörde ein weiteres Prüffahrzeug auswählen.
  • Die Prüfung der Abgasemissionen im Rahmen des Verfahrens zur Erteilung einer Betriebserlaubnis umfasst Fahrtests der Fahrkurven I und II auf dem Fahrleistungsprüfstand. Dabei ist die Masse der in den Abgasen enthaltenen gas- und partikelförmigen Luftverunreinigungen zu ermitteln. Anschließend wird die Prüfung gemäß § 47a durchgeführt.
  • Die Prüfung der Verdunstungsemissionen im Rahmen des Verfahrens zur Erteilung einer Betriebserlaubnis wird bei Fahrzeugen mit Fremdzündung durchgeführt. Dabei werden die Tankatmungsverluste und die Verdunstungsemissionen während des Heißabstellens ermittelt.
  • Zeigen die an einem Prüffahrzeug gewonnenen Prüfergebnisse, dass die unter Nummer 1.7 genannten Grenzwerte für luftverunreinigende Gase und Partikel nicht eingehalten werden, kann der Hersteller eine Wiederholung der nicht bestandenen Prüfung für das Prüffahrzeug beantragen. In diesem Falle werden für die Erteilung der Betriebserlaubnis lediglich die Ergebnisse der Wiederholungsprüfung herangezogen.
  • Die bei den Prüfungen ermittelten Werte für die Abgas- und Verdunstungsemissionen sind der Genehmigungsbehörde mitzuteilen.
  • Die Genehmigungsbehörde entscheidet anhand der vom Technischen Dienst gemessenen Emissionswerte unter Berücksichtigung der Verschlechterungsfaktoren und -werte, ob die unter Nummer 1.7 genannten Grenzwerte für luftverunreinigende Gase und Partikel eingehalten werden. Dazu werden die gemessenen Abgas- und Partikelemissionswerte mit den jeweiligen Verschlechterungsfaktoren multipliziert; zu dem gemessenen Verdunstungsemissionswert wird der Verschlechterungswert addiert.
  • 1.6
  • Änderungen an genehmigten Fahrzeugtypen und des Wartungsplans
  • Beabsichtigt der Hersteller emissionsrelevante oder -mindernde Bauteile zu ändern, so hat er dies der Genehmigungsbehörde mitzuteilen. Die Behörde entscheidet, ob eine erneute Prüfung erforderlich ist. Beabsichtigte Änderungen des Wartungsplans emissionsrelevanter und -mindernder Bauteile sind ebenfalls der Genehmigungsbehörde zur Genehmigung vorzulegen.
  • 1.7
  • Prüfungen
  • 1.7.1
  • Die Prüfungen sind nach Abschnitt 3 durchzuführen. Fahrzeuge, für die gemäß Nummer 1.5 eine Betriebserlaubnis beantragt wird, müssen über ihre Lebensdauer folgende Grenzwerte für die Emissionen der gasförmigen Luftverunreinigungen Kohlenmonoxid, Kohlenwasserstoffe und Stickoxide einhalten:
  • 1.7.1.1
  • Fahrkurve I nach Nummer 3.8
      Kohlenmonoxid (CO):
    • 2,1 g/km
    • Kohlenwasserstoffe (CH):
    • 0,25 g/km
    • Stickoxide (NOx):
    • 0,62 g/km
  • 1.7.1.2
  • Fahrkurve II nach Nummer 3.8
  • Die Wirksamkeit der Minderungsmaßnahme muss bei höheren Geschwindigkeiten erhalten bleiben. Dies gilt auch als nachgewiesen, wenn beim Test nach Fahrkurve II folgende Grenzwerte eingehalten werden:
      Stickoxide (NOx):
    • 0,76 g/km
  • 1.7.2
  • Fahrzeuge mit Selbstzündungsmotor müssen über ihre Lebensdauer zusätzlich Grenzwerte für die Emissionen der partikelförmigen Luftverunreinigungen einhalten.
  • Fahrkurve I nach Nummer 3.8
      Partikel:
    • 0,124 g/km
  • 1.7.3
  • Fahrzeuge mit Fremdzündungsmotor müssen über ihre Lebensdauer zusätzlich folgenden Grenzwert für Verdunstungsemissionen einhalten.
  • Verdunstungstest nach Nummer 3
      Kohlenwasserstoff (CH):
    • 2,0 g/Test
  • 1.7.4
  • Emissionen gasförmiger Luftverunreinigungen aus dem Kurbelgehäuse von Fahrzeugen mit Fremdzündung (Ottomotoren).
  • Aus dem Entlüftungssystem des Kurbelgehäuses dürfen keine Emissionen gasförmiger Luftverunreinigungen (Kohlenwasserstoffe) entweichen.
  • 1.8
  • Überprüfung der Einhaltung der Vorschriften in der Produktion und während der Fahrzeuglebensdauer
  • 1.8.1
  • Allgemeines
  • Die in Nummer 1.7 aufgeführten Grenzwerte für luftverunreinigende Gase und Partikel müssen über die Fahrzeuglebensdauer bei ordnungsgemäßer Wartung und bei Betrieb des Fahrzeugs mit unverbleitem Kraftstoff eingehalten werden. Die Funktionsfähigkeit der emissionsmindernden und emissionsrelevanten Bauteile muss während der Fahrzeuglebensdauer gegeben sein. Die Einhaltung dieser Bestimmungen ist bei der Durchführung der nachfolgend beschriebenen Serienprüfungen und bei einer Überprüfung des Emissionsverhaltens im Verkehr befindlicher Fahrzeuge nachzuweisen und sicherzustellen.
  • 1.8.2
  • Übereinstimmung der Produktion (Serienprüfung)
  • 1.8.2.1
  • Serienprüfung durch den Hersteller
  • Der Hersteller entnimmt in eigener Verantwortung nach statistischen Auswahlkriterien eine Stichprobe der produzierten Fahrzeuge eines Fahrzeugtyps in folgendem Umfang:
  • Bei einer Jahresproduktion pro Fahrzeugtyp von
    a) 20 000– 1 Promille der Produktion
    b) 2 000 < 20 000– fünf Fahrzeuge pro Quartal
    c)< 2 000– vier Fahrzeuge pro Jahr.
  • Bei einer Jahresproduktion von weniger als 100 Fahrzeugen je Fahrzeugtyp entfällt der Nachweis der Serienprüfung durch den Hersteller.
  • Die aus der Produktion entnommenen Fahrzeuge sind der Prüfung der Abgasemissionen nach den Fahrkurven I und II sowie nach § 47a zu unterziehen.
  • Die Emissionen gas- und partikelförmiger Luftverunreinigungen dürfen die Grenzwerte nach Nummer 1.7 unter Berücksichtigung der Verschlechterungsfaktoren und -werte nicht überschreiten.
  • Die Serienproduktion gilt als vorschriftsmäßig, wenn
      a)
    • mehr als 70 Prozent der Fahrzeuge der Stichprobe unterhalb der zulässigen Grenzwerte unter Berücksichtigung der Verschlechterungsfaktoren und -werte liegen und
    • b)
    • die geprüfte Stichprobe folgende Bedingungen erfüllt:
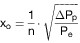
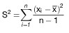
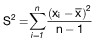
      x + k · S L
      x :jeweiliges arithmetisches Mittel der Emissionen gas- und partikelförmiger Luftverunreinigungen
      L :zulässiger Grenzwert unter Berücksichtigung der jeweiligen Verschlechterungsfaktoren und -werte
      S :Standardabweichung

      n :Zahl der Prüfungen
      k :statistischer Faktor, der von n abhängt und in der folgenden Tabelle angegeben ist
      xi :Messwert der Emissionen gasförmiger Luftverunreinigungen
      n234567
      k0,9730,6130,4890,4210,3760,342
      n8910111213
      k0,3170,2960,2790,2650,2530,242
      n141516171819
      k0,2330,2240,2160,2100,2030,198
      wenn n 20,

  • Der Hersteller muss bei der von ihm durchgeführten Prüfung auf Übereinstimmung der Produktion (Serienprüfung) der Genehmigungsbehörde folgende Daten auf Verlangen vorlegen:
      a)
    • Zahl der produzierten Fahrzeuge eines Fahrzeugtyps
    • b)
    • Zahl der geprüften Fahrzeuge eines Fahrzeugtyps
    • c)
    • Bezeichnung und Beschreibung der geprüften Fahrzeuge
    • d)
    • vollständige Auflistung der Emissionsergebnisse der einzelnen geprüften Fahrzeuge und der verwendeten Prüfeinrichtungen.
  • Die vorgelegten Dokumente sind mit Datum, Ort der Prüfung und Kilometerstand des Prüffahrzeugs durch den vom Hersteller benannten verantwortlichen Prüfstandsleiter zu kennzeichnen. Der Hersteller versichert, dass die übermittelten Emissionswerte nach seinem besten Wissen das mittlere Emissionsverhalten der Serie repräsentieren.
  • 1.8.2.2
  • Serienprüfung durch den Technischen Dienst
  • Die Genehmigungsbehörde kann in begründeten Fällen gleichermaßen Stichprobenprüfungen zur Überwachung des Emissionsverhaltens der Fahrzeuge aus der Produktion durch den Technischen Dienst durchführen lassen. Die Prüfungen werden beim Technischen Dienst durchgeführt.
  • Das (die) aus der Serie entnommene(n) Fahrzeug(e) ist (sind) der Prüfung der Abgasemissionen nach Fahrkurve I und II sowie nach § 47a zu unterziehen.
  • Die Genehmigungsbehörde kann zusätzlich die Prüfung der Verdunstungsemissionen nach Nummer 3.6.2 vornehmen lassen.
  • Werden die genannten Grenzwerte von diesem (diesen) Fahrzeug(en) der ersten Stichprobe nicht eingehalten, so steht es dem Hersteller frei, Stichprobenmessungen an weiteren aus der Produktion entnommenen Fahrzeugen zu verlangen, wobei die Stichprobe das (die) ursprünglich geprüfte(n) Fahrzeug(e) enthalten muss. Die Fahrzeuge sind den gleichen Prüfungen zu unterziehen. Die Größe der Stichprobe bestimmt der Hersteller. Die Auswahl der Fahrzeuge erfolgt durch die Genehmigungsbehörde. Der Hersteller hat in diesem Fall die Kosten für die erweiterte Prüfung zu tragen.
  • Die Serienprüfung gilt als vorschriftsmäßig, wenn die geprüfte Stichprobe die in Nummer 1.8.2.1 genannten Bedingungen erfüllt.
  • 1.9
  • (weggefallen)
  • 1.10
  • Genehmigungsbehörde
  • Genehmigungsbehörde im Sinne dieser Anlage ist das Kraftfahrt-Bundesamt, Fördestraße 16, 24944 Flensburg. Dies gilt nicht für das Verfahren nach § 21. Das Kraftfahrt-Bundesamt kann Aufgaben im Rahmen des Genehmigungsverfahrens auf den Technischen Dienst übertragen.
  • 1.11
  • Mitteilung über die Prüfung
  • Nach der Prüfung hat das Kraftfahrt-Bundesamt (Genehmigungsbehörde) das Formblatt über die Mitteilung nach Abschnitt 6 auszufüllen. Es hat eine Abschrift dieser Mitteilung dem Hersteller oder seinem Beauftragten zu übersenden.
  • Die Angaben der Mitteilung nach Abschnitt 6 können von der Genehmigungsbehörde veröffentlicht werden.
  • 1.12
  • Anerkennung von Prüfungen in anderen Staaten
  • Prüfungen, denen ein Fahrzeugtyp in einem anderen Staat unterzogen worden ist, werden anerkannt, wenn der Hersteller oder sein Beauftragter die Durchführung gleichwertiger Prüfungen nachweist und diese bei einer Genehmigungsbehörde oder einer amtlichen Prüfstelle durchgeführt wurden. Der Nachweis muss durch die Vorlage der in dem anderen Staat erteilten Betriebserlaubnis sowie der zugehörigen vollständigen Antragsunterlagen, die der Genehmigungsbehörde des anderen Staates vorzulegen waren, erfolgen; zu fremdsprachlichen Unterlagen sind deutsche Übersetzungen beizufügen. Über die Anerkennung der Gleichwertigkeit der Prüfungen in einem anderen Staat entscheidet die Genehmigungsbehörde in Absprache mit dem Technischen Dienst.
  • 2
  • Kriterien für die Ausdehnung der Betriebserlaubnis, Beschreibung des Fahrzeugs, Hauptmerkmale des Motors, Wartungsplan
  • 2.1
  • Kriterien für die Ausdehnung der Betriebserlaubnis
  • 2.1.1
  • Fahrzeuge mit gleichartiger Abgasemissionscharakteristik müssen in folgenden konstruktiven Merkmalen übereinstimmen:
      a)
    • Abstand von Mittelpunkt zu Mittelpunkt der Zylinderbohrungen
    • b)
    • Anordnung, Zahl der Zylinder und Ausführung des Zylinderblockes (zum Beispiel luft- oder wassergekühlt, 4-Zylinder-Reihenmotor, V 6-Motor usw.)
    • c)
    • Lage der Ein- und Auslassventile (oder -öffnungen)
    • d)
    • Luftansaugverfahren (zum Beispiel Abgaslader)
    • e)
    • Typ des Ladeluftkühlers
    • f)
    • Brennverfahren
    • g)
    • Art des Abgasnachbehandlungssystems
    • h)
    • Zündanlage
    • i)
    • Gemischaufbereitungssystem
  • Die Kriterien können nach folgenden Merkmalen weiter spezifiziert werden, wenn Genehmigungsbehörde oder Hersteller dies für erforderlich halten:
      a)
    • Bohrung und Hub
    • b)
    • Oberflächen-Volumenverhältnis des Brennraums (bei Kolbenstellung oberer Totpunkt)
    • c)
    • Ansaugsystem und Abgaskrümmer
    • d)
    • Größe der Einlass- und Auslassventile
    • e)
    • Kraftstoffsystem
    • f)
    • Steuerzeiten der Nockenwelle
    • g)
    • Zündungs- und Einspritzeinstellwerte
  • 2.1.2
  • Fahrzeuge mit gleichartiger Verdunstungsemissionscharakteristik müssen in folgenden konstruktiven Merkmalen übereinstimmen:
      a)
    • Kraftstoffrückhaltevorrichtung
    • (zum Beispiel Adsorptionsfalle, Luftfilter, Kurbelgehäuse)
    • b)
    • Kraftstofftank (zum Beispiel Werkstoff und Form)
    • c)
    • Kraftstoffleitung und Fördersystem
    • d)
    • Gemischaufbereitung
  • 2.2
  • Beschreibung des Fahrzeugs, Hauptmerkmale des Motors, der emissionsmindernden und -relevanten Bauteile des Fahrzeugtyps, für den die Betriebserlaubnis beantragt wird
  • 2.2.1
  • Fahrzeugbeschreibung, Hauptmerkmale des Motors und Angaben über die Durchführung der Prüfung sind gemäß den Anhängen I und II vorzulegen.
  • 2.2.2
  • Zusätzliche Angaben, soweit nicht in Anhang I oder II beschrieben:
  • 2.2.2.1
  • Auflistung und Beschreibung aller Einstellgrößen von Bauteilen, die die Emissionen beeinflussen.
  • Angaben der vom Hersteller empfohlenen Einstellwerte und der zulässigen Toleranzen von Bauteilen, die die Emissionen beeinflussen.
  • Beschreibung der Feststellvorrichtungen, die den vom Hersteller empfohlenen Einstellbereich festlegen und eine unbefugte Verstellung verhindern.
  • Angaben zur Einstellung der Feststellvorrichtungen und zu den dazugehörenden Toleranzen.
  • 2.2.2.2
  • Nachweis, wie die unbefugte Verstellung emissionsrelevanter Einstellgrößen bei den im Verkehr befindlichen Fahrzeugen wirksam verhindert wird.
  • 2.2.2.3
  • Nachweis, wie durch geeignete konstruktive Maßnahmen die Fahrzeuge mit Ottomotoren ausschließlich mit unverbleitem Kraftstoff betankt werden können. Dieser Nachweis gilt als erbracht, wenn der Tankeinfüllstutzen so konstruiert ist, dass das Fahrzeug nur mit einem Zapfhahn mit einem äußeren Durchmesser der Endöffnung von nicht mehr als 2,134 cm und einem geraden Mundstück von mindestens 6,34 cm Länge betankt werden kann.
  • 2.2.3
  • Wartungsplan mit detaillierter Beschreibung und Auflistung der regelmäßig durchzuführenden Wartungsarbeiten an den emissionsrelevanten und emissionsmindernden Bauteilen.
  • 2.2.4
  • Muster eines Wartungsbuchs, das zum Lieferumfang des Fahrzeugs zählt, und mit dem die ordnungsgemäßen Wartungsarbeiten der emissionsrelevanten und -mindernden Bauteile durch Werkstatt und Fahrzeughalter dokumentiert werden kann. Das Wartungsbuch soll auch den Wartungsplan enthalten. Der Nachweis über die Durchführung der ordnungsgemäßen Wartungsarbeiten kann auch anderweitig geführt werden.
  • 2.3
  • Wartungsplan für die emissionsmindernden und -relevanten Bauteile
  • Die ordnungsgemäße Durchführung der Wartungsarbeiten in den vorgesehenen Intervallen ist die Voraussetzung für die Gewährleistungspflicht des Herstellers für die emissionsrelevanten und -mindernden Bauteile.
  • Als ordnungsgemäße Wartung gilt, wenn die vom Hersteller vorgeschriebenen Arbeiten entsprechend seinen Spezifikationen beim vorgeschriebenen Kilometerstand (+ 2 000 km) oder zum vorgeschriebenen Zeitpunkt (± drei Monate) durchgeführt und von der Werkstatt dokumentiert werden, und wenn gegebenenfalls erforderliche Ersatzteile verwendet werden, die den Spezifikationen des Herstellers entsprechen. Als ordnungsgemäße Wartung gilt auch, wenn der Fahrzeughalter zur Behebung einer Notlage unvorschriftsmäßige Arbeiten durchführen lässt, vorausgesetzt der Fahrzeughalter bringt das Fahrzeug innerhalb eines angemessenen Zeitraums wieder in den vorschriftsmäßigen Zustand.
  • 3
  • Durchführung der Prüfungen der gas- und partikelförmigen luftverunreinigenden Emissionen
  • 3.1
  • Einleitung
  • Dieser Anhang beschreibt die Verfahren und die Einrichtungen, die erforderlich sind, um die Einhaltung der für die Erteilung der Betriebserlaubnis von Fahrzeugen erlassenen Emissionsvorschriften prüfen zu können. Darüber hinausgehende Vorschriften zur Durchführung der Dauerlaufprüfung sind in Abschnitt 4 beschrieben.
  • 3.2
  • Übersicht über die Prüfungen
  • Die unter den Nummern 3.2.1 und 3.2.3 beschriebenen Prüfabläufe für die Bestimmung der Abgas- bzw. Verdunstungsemissionen sind schematisch in Figur 1 bis 3 dargestellt.
  • Die Umgebungstemperaturen für das Testfahrzeug während der gesamten Testfolge sollen nicht tiefer als 20 °C und nicht höher als 30 °C liegen. Das Fahrzeug soll während aller Phasen der Testfolge annähernd eben stehen.
  • 3.2.1
  • Vorbereitung
  • Vor der Durchführung der Emissionsmessungen sind die Prüffahrzeuge in einheitlicher Weise zu konditionieren, um die Reproduzierbarkeit der Ergebnisse sicherzustellen. Die Konditionierung besteht aus einer Fahrt auf einem Fahrleistungsprüfstand sowie einer Abstellphase bei definierter Umgebungstemperatur.
  • 3.2.2
  • Prüfung der Abgasemissionen
  • Die Prüfung der Abgasemissionen im Rahmen des Verfahrens zur Erteilung einer Betriebserlaubnis umfasst zwei Fahrtests auf einem Fahrleistungsprüfstand, während der die Mengen luftverunreinigender Gase und Partikel ermittelt werden. Bei den Fahrzeugen werden die Kohlenmonoxid-, Kohlenwasserstoff- und Stickoxidemissionen, bei Fahrzeugen mit Selbstzündungsmotoren (Dieselmotoren) zusätzlich die Partikelemissionen ermittelt. Die beiden Fahrtests werden im Folgenden als Fahrkurve I und Fahrkurve II bezeichnet und sind in Nummer 3.8 beschrieben. Nach dem Abschluss der Fahrtests wird die Prüfung nach § 47a durchgeführt.


  • Figur 1
  • Prüfablauf für Fahrzeuge mit Fremdzündungsmotoren




  • Figur 2
  • Prüfablauf für Fahrzeuge mit Fremdzündungsmotoren
  • Verdunstungsemissionen




  • Figur 3
  • Prüfablauf für Fahrzeuge mit Selbstzündungsmotoren


  • 3.2.3
  • Prüfung der Verdunstungsemissionen
  • Die Prüfung der Verdunstungsemissionen im Rahmen des Verfahrens zur Erteilung der Betriebserlaubnis wird bei Fahrzeugen mit Ottomotoren durchgeführt. Dabei werden die Tankatmungsverluste und die Verdunstungsemissionen während des Heißabstellens in einer gasdichten Messkammer ermittelt. Zwischen diesen beiden Prüfungen muss eine Prüfung der Abgasemissionen in der Fahrkurve I erfolgen. Falls erforderlich, werden zusätzlich die Verdunstungsemissionen während dieses Fahrbetriebs durch Messfallen ermittelt.
  • 3.3
  • Prüffahrzeug und Kraftstoff
  • 3.3.1
  • Prüffahrzeug
  • 3.3.1.1
  • Das Prüffahrzeug muss sich in einwandfreiem Betriebszustand befinden. Es muss insoweit eingefahren sein, dass weitgehend die Stabilität der Abgasemissionen gewährleistet ist. Das Fahrzeug darf aber vor der Prüfung nicht mehr als 6 400 km zurückgelegt haben.
  • 3.3.1.2
  • Die Auspuffanlage darf kein Leck aufweisen.
  • 3.3.1.3
  • Die Dichtigkeit des Ansaugsystems kann überprüft werden, um sicherzustellen, dass der Verbrennungsvorgang nicht durch eine ungewollte Luftzufuhr geändert wird.
  • 3.3.1.4
  • Die Einstellung des Motors und der Betätigungseinrichtungen des Fahrzeugs muss den Angaben des Herstellers in den Wartungsvorschriften entsprechen und mit den Einstellungen der Serienfahrzeuge übereinstimmen.
  • Dies gilt insbesondere auch für die Einstellung des Leerlaufs (Drehzahl und CO-Gehalt im Abgas), der Kaltstarteinrichtung und der für die Abgasreinigung maßgeblichen Systeme.
  • Das zu prüfende oder ein gleichwertiges Fahrzeug muss erforderlichenfalls mit einer Einrichtung zur Messung der charakteristischen Parameter versehen sein, die nach den Vorschriften der Nummern 3.5 und 3.9 für die Einstellung des Fahrleistungsprüfstands erforderlich sind.
  • Der Technische Dienst kann prüfen, ob das Leistungsverhalten des Fahrzeugs den Angaben des Herstellers entspricht, ob es für normales Fahren und vor allem, ob es für Kalt- und Warmstart geeignet ist.
  • 3.3.2
  • Zusätzliche Vorrichtungen am Prüffahrzeug
  • 3.3.2.1
  • Bei Fahrzeugen mit Fremdzündung (Ottomotoren) ist ein Temperaturfühler zur Registrierung der Temperatur des Tankinhalts anzubringen. Der Temperaturfühler ist so anzubringen, dass bei einem Füllvolumen von 40 Prozent des Tanknennvolumens die Temperatur in der Mitte des eingefüllten Kraftstoffs gemessen wird.
  • 3.3.2.2
  • Eine Einrichtung am Fahrzeugtank, die eine vollständige Entleerung des Kraftstoffs ermöglicht, ist erforderlich.
  • 3.3.3
  • Kraftstoff
  • Als Kraftstoff ist der in Nummer 5 spezifizierte Prüfkraftstoff zu verwenden.
  • 3.4
  • Prüfeinrichtungen
  • 3.4.1
  • Fahrleistungsprüfstand
  • 3.4.1.1
  • Auf dem Fahrleistungsprüfstand wird eine Straßenfahrt simuliert. Dabei werden die Fahrzeugmassen bei Beschleunigungen und Verzögerungen durch zuschaltbare Schwungscheiben an den Rollen oder durch elektrische Schwungmassensimulationen berücksichtigt.
  • Die während der Straßenfahrt auftretenden Leistungsverluste, bedingt durch Luft- und Rollwiderstand, werden durch einstellbare Leistungsbremsen simuliert. Der Fahrleistungsprüfstand ist in regelmäßigen Abständen (ein Monat) nach einem der in Nummer 3.9 genannten Verfahren zu kalibrieren.
  • 3.4.1.2
  • Das Betriebsverhalten des Prüffahrzeugs darf durch den Prüfstand zum Beispiel infolge von Schwingungen nicht beeinträchtigt werden. Das Fahrzeug muss auf dem Prüfstand eine annähernd horizontale Lage einnehmen.
  • 3.4.1.3
  • Der Prüfstand muss mit einer Einrichtung ausgerüstet sein, mit der dem Fahrer die momentane Fahrgeschwindigkeit des Prüffahrzeugs relativ zu der Sollgeschwindigkeit derart angezeigt wird, dass der Fahrer die Fahrkurven I und II mit der verlangten Genauigkeit nachfahren kann.
  • 3.4.1.4
  • Die Einrichtungen, mit denen die Schwungmasse und die Fahrwiderstände simuliert werden, müssen bei Prüfständen mit zwei Rollen von der vorderen Rolle angetrieben werden, sofern nicht beide Rollen gekoppelt sind.
  • 3.4.1.5
  • Die Fahrzeuggeschwindigkeit muss entsprechend der Umdrehungsgeschwindigkeit der Prüfstandsrolle bestimmt werden. Sie muss bei Geschwindigkeiten über 10 km/h auf ± 1 km/h genau gemessen werden. Mit der Einrichtung zur Geschwindigkeitsmessung muss eine Einrichtung gekoppelt sein, mit der die auf dem Prüfstand zurückgelegte Fahrstrecke ermittelt wird.
  • 3.4.1.6
  • Bei dem Fahrleistungsprüfstand muss die Einstellung der auf der Straße aufgenommenen Leistung bei 80, 60 und 40 km/h auf ± 5 Prozent und bei 20 km/h auf ± 10 Prozent genau angeglichen werden. Der Wert muss positiv sein.
  • 3.4.1.7
  • Die Gesamtschwungmasse muss bekannt sein und der Schwungmassenklasse für die Prüfung auf ± 20 kg entsprechen.
  • 3.4.1.8
  • Kühlgebläse
  • Während der Fahrprüfungen ist ein Kühlgebläse mit konstanter Drehzahl so aufzustellen, dass dem Fahrzeug bei geöffneter Motorhaube Kühlluft in geeigneter Weise zugeführt wird. Bei Fahrzeugen mit Frontmotor ist das Gebläse in einem Abstand von 300 mm mitten vor dem Fahrzeug aufzustellen. Bei Fahrzeugen mit Heckmotor (oder wenn eine besondere Konstruktion die obige Anordnung unzweckmäßig macht) ist das Kühlgebläse so anzuordnen, dass es ausreichend Luft zur Aufrechterhaltung der Fahrzeugkühlung liefert. Die Gebläsekapazität soll normalerweise 2,50 m3/s nicht überschreiten. Wenn jedoch der Hersteller nachweisen kann, dass eine zusätzliche Kühlung erforderlich ist, um eine repräsentative Prüfung durchführen zu können, kann die Gebläsekapazität erhöht werden oder es können zusätzliche Gebläse verwendet werden, wenn dies zuvor vom Technischen Dienst genehmigt wurde.
  • 3.4.2
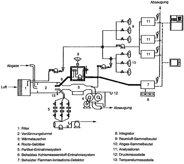
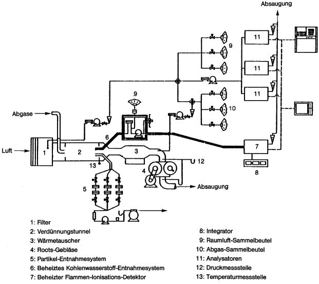
  • Abgas- und Partikelentnahmeeinrichtung
  • 3.4.2.1
  • Mit den in Nummer 3.10 beschriebenen Auffangeinrichtungen müssen die luftverunreinigenden Gase und Partikel in den Abgasen gemessen werden. Dabei wird das Entnahmesystem mit konstantem Volumen (CVS) verwendet. Dazu müssen die Abgase des Fahrzeugs kontinuierlich mit der Umgebungsluft unter kontrollierten Bedingungen verdünnt werden. Um die emittierten Mengen mit diesen CVS-Verfahren messen zu können, müssen zwei Bedingungen erfüllt sein: Das Gesamtvolumen der Mischung aus Abgasen und Verdünnungsluft muss gemessen und eine anteilige Probe dieses Volumens muss kontinuierlich für die Analyse aufgefangen werden.
  • Die emittierte Partikelmenge wird bestimmt, indem aus einem anteiligen Teilstrom über die gesamte Dauer des Tests die Partikel auf geeigneten Filtern abgeschieden werden und die Menge gravimetrisch bestimmt wird (siehe Nummer 3.4.4.2).
  • Die emittierten Mengen luftverunreinigender Gase werden aus den Konzentrationen in der Probe unter Berücksichtigung der Konzentration dieser Gase in der Umgebungsluft und aus der Durchflussmenge während der Prüfdauer bestimmt.
  • 3.4.2.2
  • Der Durchfluss durch die Geräte muss groß genug sein, um unter allen Bedingungen eine Wasserdampfkondensation, die bei einer Prüfung auftreten könnte, entsprechend den Vorschriften in Nummer 3.10 zu verhindern.
  • 3.4.2.3
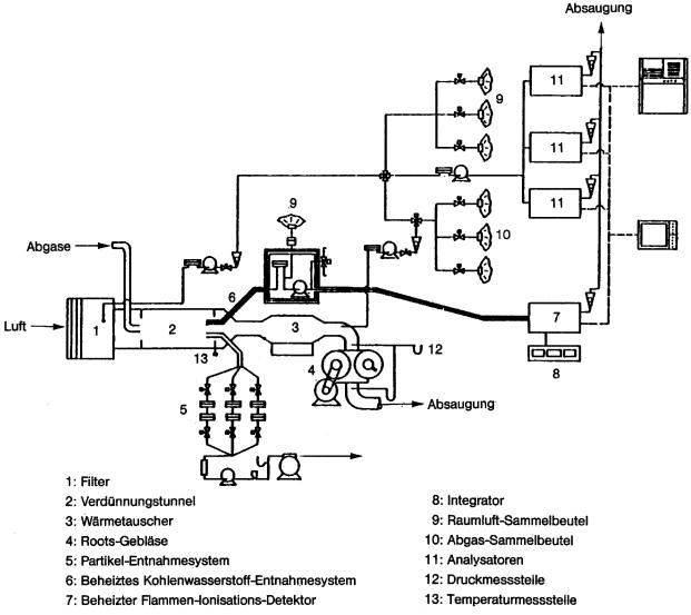
  • Die schematische Darstellung des Entnahmesystems ist in der nachstehenden Abbildung, Figur 4 dargestellt. In Nummer 3.10 werden Beispiele von CVS-Entnahmesystemen beschrieben, die die Bedingungen dieses Abschnitts erfüllen.
  • 3.4.2.4
  • Die Luft/Abgas-Mischung muss in den Entnahmesonden homogen sein.
  • 3.4.2.5
  • Die Sonden müssen eine repräsentive Probe verdünnter Abgase entnehmen.


  • Figur 4
  • Schema eines Probenahme- und Analysesystems
  • zur Bestimmung gasförmiger Emissionen bei Pkw mit Ottomotoren


  • 3.4.2.6
  • Die Entnahmeeinrichtung muss gasdicht sein. Sie muss so beschaffen sein und aus solchen Werkstoffen bestehen, dass die Konzentrationen der Abgasbestandteile in den verdünnten Abgasen nicht beeinflusst werden. Beeinflusst ein Geräteteil (Wärmetauscher, Ventilator usw.) die Konzentration eines luftverunreinigenden Gases in den verdünnten Gasen, so muss die Probe dieses Gases vor diesem Teil entnommen werden, wenn die Beeinflussung nicht ausgeschaltet werden kann.
  • 3.4.2.7
  • Hat das zu prüfende Fahrzeug eine Auspuffanlage, die mehrere Endrohre aufweist, so sind diese Rohre so nahe wie möglich am Fahrzeug miteinander zu verbinden.
  • 3.4.2.8
  • Bei angeschlossener Entnahmeeinrichtung dürfen die Druckschwankungen am (an den) Endrohr(en) sich um nicht mehr als ± 1,25 kPa gegenüber den Druckschwankungen ändern, die während der Fahrkurven auf dem Prüfstand gemessen wurden, wenn das (die) Auspuffendrohr(e) nicht mit der Entnahmeeinrichtung verbunden ist (sind). Eine Entnahmeeinrichtung, mit dem diese Druckunterschiede auf ± 0,25 kPa gesenkt werden können, ist dann zu verwenden, wenn der Hersteller unter Nachweis der Notwendigkeit einer solchen Verringerung dies schriftlich von der Genehmigungsbehörde verlangt. Der Gegendruck muss im Auspuffendrohr möglichst am äußeren Ende oder einem Verlängerungsrohr mit gleichem Durchmesser gemessen werden.
  • 3.4.2.9
  • Die einzelnen Ventile zur Weiterleitung der Gasproben müssen Schnellschaltventile sein.
  • 3.4.2.10
  • Die Gasproben sind in genügend großen Beuteln aufzufangen. Diese Beutel müssen aus Werkstoffen bestehen, die den Gehalt an luftverunreinigenden Gasen 20 Minuten nach dem Auffangen um nicht mehr als ± 2 Prozent verändern.
  • 3.4.3
  • Einrichtung zur Ermittlung der Verdunstungsemissionen
  • Die Einrichtung zur Ermittlung der Verdunstungsemissionen besteht aus den nachfolgend beschriebenen Komponenten.
  • 3.4.3.1
  • Gasdichte Hülle
  • Durch eine gasdichte Hülle wird eine rechteckige Messkammer gebildet, in welcher das zu prüfende Fahrzeug steht. Der freie Zugang zum Fahrzeug muss von allen Seiten gewährleistet sein. Im verschlossenen Zustand muss die Kammer gasdicht sein gemäß Prüfung nach Nummer 3.12. Die innere Oberfläche der Hülle muss für Kohlenwasserstoffe undurchlässig sein. Mindestens eine Fläche muss aus flexiblem undurchlässigem Material bestehen, um aus Temperaturschwankungen resultierende kleinere Druckschwankungen durch Volumenveränderungen ausgleichen zu können. Bei der Gestaltung der Wände ist eine gute Wärmeverteilung anzustreben. Wird die Kammer gekühlt, so darf die Temperatur der inneren Wandoberfläche 20 °C an keiner Stelle unterschreiten.
  • 3.4.3.2
  • Kohlenwasserstoffanalysator
  • Die Kohlenwasserstoffkonzentration in der Kammer wird mit Hilfe eines Flammen-Ionisations-Detektors (FID) bestimmt. Der nicht verbrannte Teil des Probengasstroms muss in die Kammer zurückgeführt werden. Die Anforderungen an die Genauigkeit des Geräts und die Kalibrierung werden in Nummer 3.11 beschrieben. Der FID muss mit Einrichtungen zur kontinuierlichen Aufzeichnung oder Speicherung der Messdaten ausgerüstet sein.
  • 3.4.3.3
  • Tankbeheizung, Temperaturmessung
  • Die Beheizung des Kraftstofftanks erfolgt durch eine in der Heizleistung verstellbare Wärmequelle. Geeignet ist beispielsweise eine Heizmatte mit einer Leistung von 2 000 W. Die Einstellung der Heizleistung kann manuell oder automatisch erfolgen. Die Wärmezuführung muss gleichmäßig an die Tankwandungen unterhalb des Kraftstoffspiegels erfolgen.
  • Die Einrichtung zur Tankbeheizung muss die gleichmäßige Erwärmung des Kraftstoffs im Tank von 16 °C um 14 K innerhalb von 60 Minuten ermöglichen. Die Kraftstofftemperatur ist etwa in der Mitte des im Tank befindlichen Kraftstoffvolumens zu messen.
  • Die Raumtemperatur wird an zwei Stellen von Temperaturgebern erfasst, die so geschaltet sein müssen, dass ein Mittelwert angezeigt wird. Die Messstellen befinden sich etwa 10 cm entfernt von der vertikalen Mittellinie jeder Seitenwand in einer Höhe von 90 ± 10 cm.
  • Die Temperaturen müssen während der Verdunstungsmessungen in Abständen von je einer Minute aufgezeichnet oder gespeichert werden. Die Messgenauigkeit einschließlich der Aufzeichnung muss ± 1,5 K betragen. Das Aufzeichnungs- oder Speichersystem muss die Zeiten mit einer Auflösung von ± 15 s und die Temperaturen mit einer Auflösung von ± 0,4 K wiedergeben können.
  • 3.4.3.4
  • Gebläse
  • Durch Verwendung eines Gebläses oder mehrerer Gebläse muss erreicht werden können, dass
      a)
    • die CH-Konzentration in der Kammer vor einer Messung auf die Umgebungskonzentration gesenkt wird,
    • b)
    • eine gleichmäßige Temperatur- und CH-Verteilung in der Kammer während der Messung erreicht wird. Das zu prüfende Fahrzeug darf dabei keiner direkten Strömung ausgesetzt werden.
  • 3.4.3.5
  • CH-Sammelstellen
  • Mit den CH-Sammelstellen – soweit diese gemäß Nummer 3.6.2.2 Buchstabe m erforderlich sind – müssen die beim Betrieb nach Fahrkurve I entstehenden Verdunstungsemissionen aufgefangen werden können.
  • 3.4.4
  • Analysegeräte
  • 3.4.4.1
  • Allgemeine Vorschriften
  • 3.4.4.1.1
  • Die Analyse der luftverunreinigenden Gase und Partikel ist mit folgenden Geräten durchzuführen:
      a)
    • Kohlenmonoxid (CO) und Kohlendioxid (CO2):
    • Nichtdispersiver Infrarot-Absorptionsanalysator (NDIR);
    • b)
    • Kohlenwasserstoffe (CH) – Fahrzeuge mit Fremdzündungsmotor:
    • Flammenionisations-Detektor (FID) propankalibriert, ausgedrückt in Kohlenstoffatom-Äquivalent (C1);
    • c)
    • Kohlenwasserstoffe (CH) – Fahrzeuge mit Dieselmotor:
    • Flammenionisations-Detektor mit Ventilen, Rohrleitungen usw. beheizt auf 190 °C ± 10 °C (HFID); propankalibriert, ausgedrückt in Kohlenstoffatom-Äquivalent (C1);
    • d)
    • Stickoxide (NOx):
    • Chemilumineszens-Analysator (CLA) mit NOx/NO-Konverter;
    • e)
    • Partikel:
    • Gravimetrische Bestimmung der abgeschiedenen Partikel. Die Partikel werden an jeweils zwei im Probengasstrom hintereinander angeordneten Filtern abgeschieden. Die abgeschiedene Partikelmenge soll je Filterpaar zwischen 2 und 5 mg liegen. Die Filteroberfläche soll aus einem Material bestehen, das hydrophob und gegen die Abgasbestandteile inert ist (PTFE oder gleichwertiges Material).
  • 3.4.4.1.2
  • Messgenauigkeit
  • Die Analysatoren müssen einen Messbereich mit der erforderlichen Genauigkeit aufweisen, der für Messungen der jeweiligen Gaskonzentration in den Abgasproben geeignet ist. Der Messfehler darf nicht mehr als ± 3 Prozent betragen, wobei der tatsächliche Wert der Kalibriergase unberücksichtigt bleibt.
  • Bei Konzentrationen von weniger als 100 ppm darf der Messfehler nicht mehr als ± 3 ppm betragen. Die Analyse der Umgebungsluftprobe wird mit dem gleichen Analysator und mit dem gleichen Messbereich wie die entsprechende Probe der verdünnten Abgase durchgeführt.
  • Die Wägung der abgeschiedenen Partikel muss eine Genauigkeit von 1 mg gewährleisten.
  • 3.4.4.1.3
  • Gastrocknungsanlage
  • Vor dem Analysator darf keine Gastrocknungsanlage verwendet werden, sofern nicht nachgewiesen wird, dass sie sich nicht nachweisbar auf den Gehalt der luftverunreinigenden Gase des verdünnten Abgasstroms auswirkt.
  • 3.4.4.2
  • Besondere Vorschriften für Dieselmotoren
  • Es ist eine beheizte Entnahmeleitung im Verdünnungstunnel für die kontinuierliche Analyse der Kohlenwasserstoffe (CH) mit einem beheizten Flammenionisations-Detektor (HFID) und Registriergerät zu verwenden. Die durchschnittliche Konzentration der gemessenen Kohlenwasserstoffe wird durch Integration bestimmt. Während der gesamten Prüfung muss die Temperatur dieser Leitung auf 190 °C eingestellt sein. Die Leitung muss mit einem beheizten Filter mit einem 99-prozentigen Wirkungsgrad für die Teilchen > 0,3 μm versehen sein, mit dem die Partikel aus dem für die Analyse verwendeten kontinuierlichen Gasstrom herausgefiltert werden. Die Ansprechzeit des Entnahmesystems (von der Sonde bis zum Eintritt in den Analysator) muss weniger als 4 Sekunden betragen.
  • Der beheizte Flammenionisations-Detektor (HFID) muss mit einem System für konstanten Durchfluss versehen werden, um die Entnahme einer repräsentativen Probe zu gewährleisten, sofern nicht Durchflussschwankungen im CFV-System (Critical Flow Venturi – siehe Nummer 3.10) kompensiert werden.
  • Die Partikel-Probenahmeeinheit besteht aus Verdünnungstunnel, Probenahmesonde, Filtereinheit, Teilstrompumpe, Durchflussregelung und -messeinrichtung. Der Partikel-Probenahmeteilstrom wird jeweils über zwei hintereinander angeordnete Filter gezogen. Nach Abschluss der Partikelentnahme ist auf eine parallel angeordnete Filtereinheit umzuschalten. Die Entnahmesonde für den Partikel-Probengasstrom muss im Verdünnungskanal derart angeordnet sein, dass ein repräsentativer Probengasstrom des homogenen Luft/Abgas-Gemisches entnommen werden kann und dass an der Entnahmestelle die Temperatur des Luft/Abgas-Gemisches 52 °C nicht überschreitet. Die Temperatur des Probengasstroms darf über die Länge der Entnahmeleitung (Entnahmesonde-Durchflussmessgeräte) um nicht mehr als ± 3 K, der Durchfluss um nicht mehr als ± 5 Prozent schwanken. Die Masse der während der Testphase abgeschiedenen Partikel wird durch Differenzwägung ermittelt.
  • 3.4.4.3
  • Kalibrierung
  • Jeder Analysator muss so oft wie nötig und auf jeden Fall im Monat vor der Prüfung und der Überprüfung der Übereinstimmung der Produktion kalibriert werden. In Nummer 3.11 wird das Kalibrierverfahren für die in Nummer 3.4.4.1 genannten Analysatortypen beschrieben.
  • 3.4.5
  • Volumenmessung
  • 3.4.5.1
  • Das Verfahren zur Messung des Gesamtvolumens der verdünnten Abgase, das beim CVS-System verwendet wird, muss eine Genauigkeit von ± 2 Prozent aufweisen.
  • 3.4.5.2
  • Kalibrierung des CVS-Systems
  • Das Volumenmessgerät des CVS-Systems muss in einer Weise und in so kurzen Zeitabständen kalibriert werden, dass die erforderliche Genauigkeit gewährleistet und erhalten bleibt. Nummer 3.11 zeigt ein Beispiel für ein Kalibrierverfahren, mit dem die erforderliche Genauigkeit erzielt wird. Bei diesem Verfahren wird für das CVS-System ein dynamisches Durchflussmessgerät verwendet, das für die auftretenden hohen Durchsätze geeignet ist. Die Genauigkeit des Gerätes muss bescheinigt sein und einer nationalen oder internationalen Norm entsprechen.
  • 3.4.6
  • Gase
  • 3.4.6.1
  • Reine Gase
  • Die für die Kalibrierung und für den Einsatz der Geräte verwendeten reinen Gase müssen folgende Bedingungen erfüllen:
      a)
    • gereinigter Stickstoff (Reinheit 1 ppm C, 1 ppm CO, 400 ppm CO2, 0,1 ppm NO),
    • b)
    • gereinigte synthetische Luft (Reinheit 1 ppm C, 1 ppm CO, 400 ppm CO2, 0,1 ppm NO) Sauerstoffgehalt zwischen 18 und 21 Volumenprozent,
    • c)
    • gereinigter Sauerstoff (Reinheit 99,5 Volumenprozent O2),
    • d)
    • gereinigter Wasserstoff (und wasserstoffhaltiges Gemisch) (Reinheit 1 ppm C, 400 ppm CO2).
  • 3.4.6.2
  • Prüfgase
  • Die für die Kalibrierung verwendeten Gasgemische müssen die nachstehend genannte chemische Zusammensetzung haben:
      a)
    • C3H8 und gereinigte synthetische Luft
    • b)
    • CO und gereinigter Stickstoff
    • c)
    • CO2 und gereinigter Stickstoff
    • d)
    • NO und gereinigter Stickstoff
    • (der NO2-Anteil im Kalibriergas darf 5 Prozent des NO-Gehalts nicht überschreiten).
  • Die tatsächliche Konzentration eines Prüfgases muss auf ± 2 Prozent mit dem Nennwert übereinstimmen. Dies muss durch regelmäßige Vergleiche mit nationalen oder internationalen Standards sichergestellt werden.
  • Die in Nummer 3.11 vorgeschriebenen Konzentrationen der Prüfgase dürfen auch mit einem Gas-Mischdosierer durch Verdünnung mit gereinigtem Stickstoff oder mit gereinigter synthetischer Luft erzielt werden. Das Mischgerät muss so genau arbeiten, dass die Konzentration der verdünnten Prüfgase auf ± 2 Prozent bestimmt werden kann.
  • 3.4.7
  • Zusätzliche Messgeräte
  • 3.4.7.1
  • Temperatur
  • Die Temperaturen müssen, sofern nichts anderes bestimmt ist, auf ± 1,5 K genau gemessen werden.
  • 3.4.7.2
  • Druck
  • Der Luftdruck muss auf ± 0,1 kPa genau gemessen werden.
  • 3.4.7.3
  • Absolute Feuchte
  • Die absolute Feuchte muss auf ± 5 Prozent genau bestimmt werden.
  • 3.4.8
  • Abgasentnahmesystem
  • Das Abgasentnahmesystem muss mit der in Nummer 3.11.4 beschriebenen Methode geprüft werden. Die höchstzulässige Abweichung zwischen eingeführter und gemessener Gasmenge darf 5 Prozent betragen.
  • 3.5
  • Vorbereitung der Prüfungen
  • 3.5.1
  • Anpassung der äquivalenten Schwungmassen an die translatorisch bewegten Massen des Fahrzeugs
  • Es wird eine Schwungmasse verwendet, mit der eine Gesamtträgheit der umlaufenden Massen erzielt wird, die der Bezugsmasse des Fahrzeugs gemäß den nachstehenden Werten entspricht. Wenn die zugehörige Schwungmasse am Prüfstand nicht verfügbar ist, muss die nächsthöhere Masse verwendet werden (die Differenz zur Bezugsmasse darf nicht höher als 120 kg sein).

  • Bezugsmasse des Fahrzeugs Pr
    (kg)
    Äquivalente Schwungmasse I
    (kg)
    480 < Pr 480450
    480 < Pr 540510
    540 < Pr 600570
    600 < Pr 650625
    650 < Pr 700680
    700 < Pr 780740
    780 < Pr 820800
    820 < Pr 880850
    880 < Pr 940910
    940 < Pr 990960
    990 < Pr 1 0501 020
    1 050 < Pr 1 1101 080
    1 110 < Pr 1 1601 130
    1 160 < Pr 1 2201 190
    1 220 < Pr 1 2801 250
    1 280 < Pr 1 3301 300
    1 330 < Pr 1 3901 360
    1 390 < Pr 1 4501 420
    1 450 < Pr 1 5001 470
    1 500 < Pr 1 5601 530
    1 560 < Pr 1 6201 590
    1 620 < Pr 1 6701 640
    1 670 < Pr 1 7301 700
    1 730 < Pr 1 7901 760
    1 790 < Pr 1 8701 810
    1 870 < Pr 1 9801 930
    1 980 < Pr 2 1002 040
    2 100 < Pr 2 2102 150
    2 210 < Pr 2 3202 270
    2 320 < Pr 2 4402 380
    2 440 < Pr 2 6102 490
    2 610 < Pr 2 8302 720
    2 830 < Pr 2 8302 940
  • 3.5.2
  • Einstellung der Bremse auf dem Prüfstand
  • Die Bremsleistung ist nach dem in Nummer 3.9 beschriebenen Verfahren einzustellen. Das angewendete Verfahren und die ermittelten Werte (äquivalente Schwungmasse, Einstellkennwert) sind im Prüfbericht anzugeben.
  • 3.5.3
  • Vorbereitung der Messeinrichtungen
  • Die verwendeten Analysatoren sind entsprechend den in Nummer 3.11 erläuterten Vorschriften zu kalibrieren.
  • 3.5.4
  • Vorbereitung des Fahrzeugs
  • 3.5.4.1
  • Nach Ankunft des Fahrzeugs im Prüffeld werden die folgenden Testvorbereitungen durchgeführt. Die Umgebungstemperatur des Fahrzeugs muss zwischen 20 und 30 °C liegen.
      a)
    • Der/die Kraftstoffbehälter wird/werden entleert und mit dem vorgeschriebenen Volumen Prüfkraftstoff befüllt. Das System zur Begrenzung der Verdunstungsemissionen muss sich im Normalzustand befinden, das heißt weder frisch gereinigt noch voll beladen sein.
    • b)
    • Innerhalb einer Stunde nach der Betankung soll das Fahrzeug zur Vorkonditionierung die Fahrkurve I (ohne Parkphase und dritte Fahrphase) nach Nummer 3.8 auf einem Fahrleistungsprüfstand absolvieren.
    • c)
    • Nach Ermessen des Technischen Dienstes oder auf Verlangen des Herstellers mit Zustimmung des Technischen Dienstes kann in Ausnahmefällen der Vorgang der Vorkonditionierung erweitert werden, wenn es zur Stabilisierung des Emissionsverhaltens erforderlich ist. In dem Fall kann die Fahrkurve jeweils nach einer Standzeit von einer Stunde bis zu dreimal wiederholt werden.
    • d)
    • Innerhalb von fünf Minuten nach Abschluss der Vorkonditionierung werden die Fahrzeuge vom Fahrleistungsprüfstand zu einem Abstellplatz gebracht. Die Umgebungstemperatur muss zwischen 20 und 30 °C liegen.
    • e)
    • Fahrzeuge mit Fremdzündungsmotoren (Ottomotoren) müssen dort zwischen zehn und 35 Stunden verbleiben, bis die Vorbereitungen zur Prüfung der Tankatmungsverluste gemäß Nummer 3.6.2.2 beginnen. Innerhalb einer Stunde nach Beendigung dieses Vorgangs müssen die Prüfungen zur Ermittlung der durchschnittlichen Abgasemissionen im Fahrbetrieb beginnen.
    • f)
    • Fahrzeuge mit Selbstzündungsmotoren (Dieselmotoren) müssen dort zwischen zwölf und 36 Stunden verbleiben, bis die Prüfung der durchschnittlichen Abgasemissionen im Fahrbetrieb gemäß Nummer 3.6.3 beginnen.
  • 3.5.4.2
  • Zur Schonung der Reifen während der Fahrprüfungen kann der Reifendruck in den Antriebsrädern auf bis zu 310 kPa erhöht werden. Der Reifendruck ist im Prüfprotokoll zu vermerken.
  • 3.6
  • Emissionsprüfungen
  • 3.6.1
  • Allgemeine Vorschriften
  • 3.6.1.1
  • Die Umgebungstemperatur des Fahrzeugs muss während der nachfolgend genannten Prüfungen zwischen 20 und 30 °C liegen. Die absolute Luftfeuchte (H) im Prüfraum oder der Ansaugluft des Motors muss folgender Bedingung genügen:
  • 5,5 g H 12,2 g H2O/kg trockener Luft.
  • 3.6.1.2
  • Das Fahrzeug muss während der Prüfung annähernd horizontal stehen, um eine abnormale Kraftstoffverteilung zu vermeiden.
  • 3.6.2
  • Fahrzeuge mit Fremdzündungsmotoren
  • 3.6.2.1
  • Allgemeines zum Prüfablauf
  • Die Fahrzeugvorbereitung wurde mit dem Abstellen des Fahrzeugs bei einer Umgebungstemperatur zwischen 20 und 30 °C zur Konditionierung für die Emissionsprüfungen abgeschlossen. Mindestens zehn und höchstens 35 Stunden nach dem Abstellen des Fahrzeugs beginnt die Messung der Tankatmungsverluste im Rahmen der Prüfung der Verdunstungsemissionen. Die Tankatmung tritt auf als Folge der Temperaturänderung des Kraftstoffs. Bei der Prüfung wird der Kraftstoff im Tank gemäß den folgenden Anweisungen um 14 K erwärmt. Auch an Fahrzeugen, die nicht einer Prüfung der Verdunstungsemissionen unterzogen werden sollen, ist die Kraftstofferwärmung durchzuführen, um evtl. Rückwirkungen des Verdunstungsemissions-Minderungssystems auf die Abgasemissionen zu berücksichtigen. Bei solchen Fahrzeugen kann dann auf die Prüfkammer und die CH-Konzentrationsmessungen verzichtet werden. Die Verdunstungsmessungen werden nach dem Durchfahren der Fahrkurve I abgeschlossen mit der Prüfung der Verdunstung beim Heißabstellen.
  • Fahrzeuge, an denen die Verdunstungsemissionen bestimmt werden sollen, müssen die Abgasgrenzwerte einhalten.
  • 3.6.2.2
  • Prüfung der Tankatmungsverluste
      a)
    • Die Messkammer ist unmittelbar vor der Prüfung mehrere Minuten zu spülen.
    • b)
    • Das/die Gebläse zum Durchmischen der Kammer ist/sind einzuschalten.
    • c)
    • Der/die Kraftstoffbehälter des Prüffahrzeugs wird/werden entleert und mit dem Prüfkraftstoff nach Abschnitt 5 befüllt. Das Füllvolumen soll 40 Prozent des Tankvolumens betragen. Die Temperatur des Kraftstoffs muss vor dem Einfüllen zwischen 10 und 16 °C liegen. Der/die Tank(s) ist/sind zunächst unverschlossen zu lassen.
    • d)
    • Bei Fahrzeugen mit mehreren Tanks müssen alle Tanks wie nachfolgend beschrieben in gleicher Weise aufgeheizt werden. Die Temperaturen der Tanks müssen auf ± 1,5 K übereinstimmen.
    • e)
    • Das Prüffahrzeug ist mit abgestelltem Motor in die Messkammer zu bringen, Fenster und Kofferraumdeckel sind zu öffnen, Tanktemperaturfühler sind anzuschließen, und ggf. ist die Erwärmungseinrichtung für den Kraftstoff anzuschließen. Die Temperaturen des Kraftstoffs und der Raumluft sind von nun an aufzuzeichnen bzw. zu registrieren.
    • f)
    • Der Kraftstoff kann künstlich bis auf die Temperatur des Messbeginns (16 ± 1 °C) erwärmt werden.
    • g)
    • Sobald der Kraftstoff 14 °C erreicht hat,
      • ist der Tank zu schließen
      • ist das Gebläse auszuschalten, falls nicht schon früher geschehen
      • ist die Messkammer gasdicht zu schließen.
    • h)
    • Sobald der Kraftstoff 16 ± 1 °C erreicht hat,
      • ist die CH-Konzentration in der Messkammer zu messen (Anfangswert für die Auswertung)
      • ist mit einer linearen, 60 ± 2 Minuten dauernden Erwärmung zu beginnen.
    • i)
    • Die zulässige Abweichung von der Solltemperatur beträgt während des Erwärmungsvorgangs ± 1,5 K.
    • k)
    • Wenn 60 ± 2 Minuten nach der Anfangsmessung und dem Erwärmungsbeginn die Kraftstofftemperatur um 14 ± 0,5 K zugenommen hat, ist die CH-Konzentration in der Kammer zu messen (Endwert für die Auswertung).
    • l)
    • Nach dem Öffnen der Kammer und Lösen aller Anschlüsse für die vorgenannte Messprozedur ist das Fahrzeug mit abgestelltem Motor aus der Messkammer zu entfernen und für die anschließende Prüfung vorzubereiten.
    • m)
    • Eine Bestimmung der Verdunstungsemissionen im Fahrbetrieb ist nur erforderlich, wenn nach Prüfung der technischen Gegebenheiten nicht ausgeschlossen werden kann, dass derartige Emissionen im Fahrbetrieb auftreten. Die Messung im Fahrbetrieb erfolgt mittels CH-Sammelfallen, die an allen Öffnungen des Kraftstoffsystems angebracht werden. Die Fallen müssen vorher gewogen worden sein. Nach Beendigung der ersten beiden Phasen (Abstellen zur Zehn-Minuten-Pause) der Fahrkurve I, in der wie nachstehend beschrieben die Abgasemissionen geprüft werden, sind die Fallen innerhalb einer Minute abzunehmen, zu verschließen und innerhalb einer Stunde zu wägen. Die Verdunstungsemissionen im Fahrbetrieb ergeben sich aus der Massendifferenz der Fallen vor und nach den ersten beiden Phasen der Fahrkurve I.
  • 3.6.2.3
  • Prüfung der Abgasemissionen
  • 3.6.2.3.1
  • Allgemeines
  • Die Prüfung gemäß Fahrkurve I und II wird auf dem Rollenprüfstand durchgeführt. Der Fahrgeschwindigkeitsverlauf über der Zeit ist aufzuzeichnen, um die Gültigkeit der Prüfstandsprüfung beurteilen zu können. Die Geschwindigkeit und die zurückgelegte Strecke werden anhand der Umdrehungen derselben Prüfstandsrolle oder -welle gemessen. Die während der Sammelzeit der einzelnen Probengasmengen zurückgelegten Fahrstrecken sind getrennt zu ermitteln.
  • Die Motor- und Fahrzeugtemperaturen werden dabei durch Gebläse auf den bei Straßenfahrbetrieb üblicherweise auftretenden Temperaturen gehalten.
  • Fahrzeuge mit Vierradantrieb werden im Zweiradantrieb geprüft. Bei Fahrzeugen mit ständigem Vierradantrieb wird ein Satz Antriebsräder zeitweise ausgeschaltet.
  • Aus dem mit Umgebungsluft verdünnten Abgas wird ein proportionaler Teilstrom entnommen und den Sammelbeuteln zugeführt.
  • Während des Durchfahrens der Fahrkurve I wird der Probengasstrom nacheinander in drei Sammelbeutel geleitet, wobei der erste Sammelbeutel die Abgasprobe während der ersten 505 Sekunden des Kaltstarttests, der zweite Sammelbeutel die Abgasprobe während des restlichen Teils des Kaltstarttests und der dritte Beutel die Abgasprobe während der 505 Sekunden nach dem Warmstart aufnimmt.
  • Während des Durchfahrens der Fahrkurve II wird der Probengasstrom in einen Sammelbeutel geleitet. Der Inhalt der Probenbeutel wird anschließend auf die Konzentrationen an Kohlenmonoxid, Kohlendioxid, Kohlenwasserstoffe und Stickoxide analysiert. Um den Einfluss der Umgebungsluftkonzentrationen berücksichtigen zu können, werden parallel jeweils Umgebungsluftproben gezogen. Die Berechnung der streckenbezogenen Emissionsmengen erfolgt nach Nummer 3.13.
  • 3.6.2.3.2
  • Vorbereitungen auf die Prüffahrten
      a)
    • Das Fahrzeug muss mit den Antriebsrädern ohne Anlassen des Motors auf die Rolle des Fahrleistungsprüfstands gebracht werden.
    • b)
    • Die Motorraumabdeckung ist zu öffnen und das Kühlgebläse in Position zu bringen.
    • c)
    • Mit den Proben-Umschaltventilen in Wartestellung sind die geleerten Sammelbeutel für die verdünnten Abgas- und Umgebungsluftproben anzuschließen.
    • d)
    • Die CVS-Anlage (Entnahmesystem mit konstantem Volumen) muss spätestens jetzt eingeschaltet werden, ebenso die Probenpumpen. Die Temperatur des Abgas-Luft-Gemisches an der Probenentnahmestelle ist von jetzt an aufzuzeichnen. Das Kühlgebläse ist einzuschalten. Ein evtl. vorhandener Wärmetauscher in der CVS-Anlage muss auf seine Betriebstemperatur vorgeheizt worden sein.
    • f)
    • Die Probengas-Durchflussmengen sind auf die gewünschten Werte, mindestens jedoch auf 5 l/min einzustellen.
    • g)
    • Das Abgasrohr ist gasdicht an das (die) Abgasendrohr(e) des Fahrzeugs anzuschließen.
    • h)
    • Das Gasdurchflussmessgerät und die Umschaltventile sind so einzustellen, dass der Abgasprobenstrom in den ersten Beutel für die erste Phase sowie der Umgebungsluftprobenstrom in seinen entsprechenden Beutel gelangt.
    • Durch Betätigung des Zündschlüssels wird sofort anschließend der Startvorgang eingeleitet.
  • 3.6.2.3.3
  • Durchfahren der Fahrkurve I
  • Mit dem Prüffahrzeug ist die Fahrkurve I unter Berücksichtigung der dort niedergelegten Bestimmungen zu durchfahren. Besondere Vorschriften sind nachfolgend aufgeführt.
      a)
    • Anlassen des Motors
    • Der Motor muss gemäß den Empfehlungen des Herstellers in der Betriebsanleitung angelassen werden.
    • Die erste, 20 Sekunden dauernde Leerlaufphase der Fahrkurve I beginnt, sobald der Motor anspringt. 15 Sekunden nachdem der Motor angesprungen ist, ist der Gang einzulegen. Falls erforderlich, zum Beispiel bei Fahrzeugen mit automatischem Getriebe, kann die Bremse betätigt werden, um die Antriebsräder am vorzeitigen Drehen zu hindern. Wenn der Motor nach zehn Sekunden Durchdrehzeit nicht angesprungen ist, muss der Startvorgang abgebrochen werden. Ist der Fehlstart auf einen Bedienungsfehler zurückzuführen, kann die Prüfung mit erneutem Kaltstart fortgesetzt werden. Beruht der Fehlstart auf einem Fahrzeugfehler, ist die Prüfung abzubrechen und für ungültig zu erklären.
    • b)
    • Stehenbleiben des Motors
    • Wenn der Motor während eines Leerlaufs stehenbleibt, ist er sofort wieder zu starten und die Prüfung ist fortzusetzen. Außerhalb einer Leerlaufphase ist der Fahrprogrammzeiger anzuhalten bis die Fahrkurve fortgesetzt werden kann. Springt der Motor nicht innerhalb einer Minute wieder an, wird die Prüfung abgebrochen.
    • Wenn in der Betriebsanleitung ein Anlassverfahren für warmen Motor vom Hersteller nicht vorgeschrieben ist, dann ist der Motor (Motoren mit Startautomatik und mit manuellem Choke) anzulassen, indem das Gaspedal etwa um die Hälfte heruntergedrückt und der Motor durchgedreht wird bis er anspringt.
    • c)
    • Ende der ersten Phase der Fahrkurve I
    • Mit dem Ende der Verzögerung zum Zeitpunkt 505 Sekunden nach Beginn der Fahrkurve I endet die erste Phase der Fahrkurve I. Von diesem Zeitpunkt an müssen der Probengasstrom und die Umgebungsluftprobe in die jeweils nachfolgenden Sammelbeutel geleitet werden.
    • Vor dem Beginn der bei 511 Sekunden anschließenden Beschleunigung ist die Zahl der in der ersten Phase gemessenen Rollen- bzw. Wellenumdrehungen festzuhalten, der Zähler ist dann auf Null zu stellen oder es muss auf einen zweiten Zähler umgeschaltet werden.
    • d)
    • Abstellen nach der zweiten Phase der Fahrkurve I
    • Der Motor ist zwei Sekunden nach dem Ende der letzten Verzögerung, also bei 1 369 Sekunden abzustellen. Fünf Sekunden, nachdem der Motor zu laufen aufgehört hat, sind die Proben-Umschaltventile auf Wartestellung zu schalten. Das Kühlgebläse ist sofort abzuschalten, die Motorhaube ist zu schließen. Die CVS-Anlage ist abzuschalten oder das Abgasrohr ist vom Endrohr (den Endrohren) des Fahrzeugs zu trennen. Die Zahl der in der zweiten Phase gemessenen Rollen- bzw. Wellenumdrehungen des Fahrleistungsprüfstands ist festzuhalten, der Zähler ist dann auf Null zu stellen oder es muss auf einen dritten Zähler umgeschaltet werden.
    • e)
    • Vorbereitung und Durchführung der dritten Phase der Fahrkurve I
    • Vor der dritten Phase sind die vorbereitenden Arbeiten gemäß Nummer 3.6.2.3.2 Buchstabe b bis h zu wiederholen, die Arbeit nach Nummer 3.6.2.3.2 Buchstabe h muss innerhalb von neun bis elf Minuten nach dem Ende der Probensammlung der zweiten Phase durchgeführt werden.
    • Nach dem Ende der Verzögerung zum Zeitpunkt 505 Sekunden nach dem Beginn der dritten Phase sind die Probenumschaltventile auf Wartestellung zu schalten. Die Zahl der gemessenen Rollen- bzw. Wellenumdrehungen ist festzuhalten. Der Motor kann jetzt abgestellt werden.
    • f)
    • Sobald wie möglich müssen jeweils die Abgas- und Umgebungsluftproben aus den einzelnen Phasen der Analysenanlage zugeführt werden, das heißt gegebenenfalls schon vor dem Abschluss der gesamten Fahrkurve. Zwischen dem Ende der jeweiligen Sammelphase und der Ablesung der zugehörigen stabilen Analysenwerte auf allen Analysatoren darf nicht mehr als 20 Minuten vergehen.
    • g)
    • Für Prüffahrzeuge, die der vollständigen Prüfung der Abgasemissionen unterzogen werden, schließt sich die Fahrkurve II an. Es ist weiter nach Nummer 3.6.2.3.4 zu verfahren.
    • Für Prüffahrzeuge, die der Prüfung der Verdunstungsemissionen unterzogen werden, schließt sich der Heißabstelltest an. Es ist weiter nach Nummer 3.6.2.4 zu verfahren.
  • 3.6.2.3.4
  • Durchfahren der Fahrkurve II
  • Bei der Prüfung der Abgasemissionen in der Fahrkurve II ist der in Nummer 3.8 beschriebene Geschwindigkeits-Zeit-Ablauf zweimal zu durchfahren, wobei der erste Durchlauf der Konditionierung des Fahrzeugs dient, und die Emissionsmengen lediglich im zweiten Durchlauf bestimmt werden.
  • Der Ablauf der Prüfung ist wie folgt:
      a)
    • Die vorbereitenden Arbeiten gemäß Nummer 3.6.2.3.2 Buchstabe a bis g sind durchzuführen. Die Proben-Umschaltventile verbleiben in Wartestellung. (Es sind lediglich je ein Beutel für das Probengas und ein Beutel für die Umgebungsluftprobe erforderlich.)
    • b)
    • Das Fahrzeug ist gemäß Empfehlungen des Herstellers zu starten. Bezüglich des Nicht-Anspringens bzw. Stehenbleibens des Motors gelten die Bestimmungen in Nummer 3.6.2.3.3 Buchstabe a und b.
    • c)
    • Die Fahrkurve II ist entsprechend Nummer 3.8 zum ersten Mal zu durchfahren.
    • d)
    • Wenn der Stillstand des Fahrzeugs am Ende des ersten Durchlaufs der Fahrkurve II erreicht wird, stehen 17 Sekunden zur Verfügung bis der zweite Durchlauf beginnt. Der Zähler zur Ermittlung der Fahrstrecke ist auf Null zu stellen.
    • e)
    • Zwei Sekunden, bevor die erste Beschleunigung in dem zweiten Durchlauf beginnt, müssen die Proben-Umschaltventile auf den Probengas- und den Umgebungsluftprobenbeutel geschaltet werden.
    • f)
    • Die Fahrkurve II ist entsprechend Nummer 3.8 zum zweiten Mal zu durchfahren.
    • g)
    • Zwei Sekunden, nachdem das Fahrzeug den Stillstand am Ende der Fahrkurve II erreicht hat, sind die Umschaltventile auf Wartestellung zu schalten. Die Zahl der gemessenen Rollen- bzw. Wellenumdrehungen ist festzuhalten. Der Motor kann abgestellt werden.
    • h)
    • Die Konzentrationen der Abgasbestandteile CO, CO2, CH, NOx müssen innerhalb von 20 Minuten ermittelt werden.
    • i)
    • Die Berechnung der Menge der emittierten Luftverunreinigungen je Fahrkilometer erfolgt nach Nummer 3.13.
  • 3.6.2.4
  • Prüfung der Verdunstungsemissionen beim Heißabstellen
  • Mit der Bestimmung der Verdunstungsemissionen während eines 60-minütigen Heißabstellens nach der Fahrkurve I wird die Prüfung des Verdunstungsemissionsverhaltens beendet.
      a)
    • Vor dem Ende der Fahrt nach der Fahrkurve I muss die Messkammer mehrere Minuten gespült worden sein.
    • b)
    • Nach Beendigung der Fahrkurve I ist die Motorhaube zu schließen, und es sind alle Verbindungen vom Fahrzeug zum Prüfstand zu lösen. Das Fahrzeug ist dann unter möglichst geringer Betätigung des Fahrpedals zur Messkammer zu fahren. Vor der Messkammer ist der Motor abzustellen; der Zeitpunkt der Motorabstellung ist zu notieren. Das Fahrzeug muss dann antriebslos in die Messkammer gebracht werden.
    • c)
    • Das/die Gebläse zum Durchmischen der Kammer muss/müssen eingeschaltet werden, bevor das Fahrzeug in die Messkammer kommt.
    • d)
    • Fenster und Kofferraumdeckel des Fahrzeugs müssen jetzt offen sein.
    • e)
    • Die Temperatur der Raumluft ist von nun an aufzuzeichnen.
    • f)
    • Innerhalb von zwei Minuten nach dem Abstellen des Motors und innerhalb von sieben Minuten nach dem Ende der Fahrkurve I muss die Messkammer gasdicht verschlossen werden.
    • g)
    • Die CH-Konzentration in der Messkammer wird mit dem FID (Analysator mit Flammenionisations-Detektor) gemessen und von nun an fortlaufend registriert. Der kurz nach dem Schließen der Messkammer gemessene Wert der CH-Konzentration bildet den Anfangswert für die Auswertung nach Abschnitt 3.12.
    • h)
    • Das Fahrzeug muss 60 Minuten (± 0,5 Minuten) innerhalb der Messkammer stehen. Am Ende der 60 Minuten (± 0,5 Minuten) dauernden Prüfzeit wird die CH-Konzentration in der Messkammer bestimmt. Dieser Wert bildet den Endwert für die Auswertung nach Nummer 3.12.
    • i)
    • Die Prüfung der Verdunstungsemissionen ist damit abgeschlossen.
  • 3.6.3
  • Fahrzeuge mit Selbstzündungsmotoren (Dieselmotoren)
  • 3.6.3.1
  • Allgemeines zum Prüfablauf
  • Die Fahrzeugvorbereitung wird mit dem Abstellen des Fahrzeugs bei einer Umgebungstemperatur zwischen 20 und 30 °C zur Konditionierung für die Emissionsprüfungen abgeschlossen. Mindestens zwölf und höchstens 36 Stunden nach dem Abstellen des Fahrzeugs beginnt die Prüfung der Abgasemissionen in der Fahrkurve I.
  • 3.6.3.2
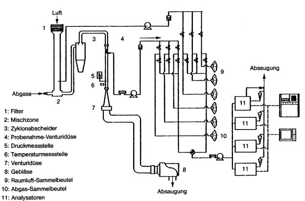
  • Prüfung der Abgasemissionen von Fahrzeugen mit Selbstzündungsmotoren (Dieselmotoren)
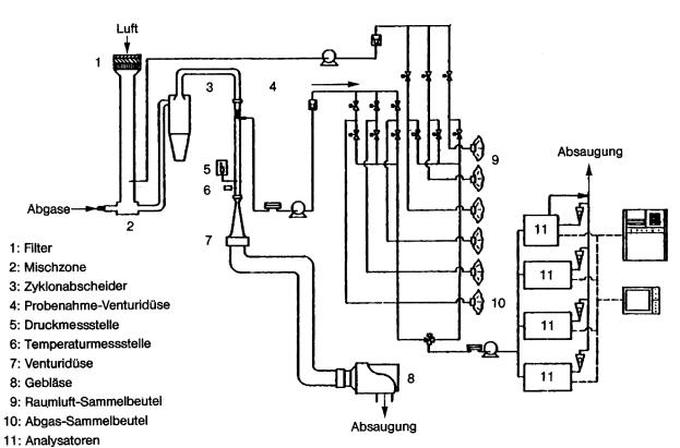
  • Es gelten die Ausführungen, die in Nummer 3.6.2.3 für die Prüfung der Abgasemissionen von Fahrzeugen mit Fremdzündungsmotoren (Ottomotoren) gemacht worden sind, mit den folgenden Ergänzungen und Abänderungen (siehe Figur 5).
  • 3.6.3.2.1
  • Allgemeines
  • Das Abgas wird in einem Verdünnungstunnel mit Umgebungsluft vermischt.
  • Zur Partikelmessung wird ein proportionaler Teilstrom über eine Sonde entnommen. Die Partikel werden aus dem Abgas-Luft-Probenstrom zur nachfolgenden Wägung abgeschieden.
  • Die sechs Filter sind in der Partikelprobenleitung derart angeordnet, dass sie drei parallele Filterpaare bilden, das heißt in jedem Verzweigungsteil sind zwei Filter in Richtung des Probengasstroms hintereinander geschaltet. In jeder Verzweigung müssen gleiche Strömungsverhältnisse herrschen. Schnellschaltventile sind derart anzuordnen, dass die Filterpaare nacheinander mit dem Probengasstrom beaufschlagt werden können. Die zeitliche Abfolge der Beaufschlagung entspricht der in Nummer 3.6.2.3.1 beschriebenen Probenzuführung für die drei Phasen der Fahrkurve I. Die CH-Konzentration wird im verdünnten Abgas mit einem beheizten FID (HFID) fortlaufend gemessen, registriert und integriert. Das Probengas wird über eine separate Sonde entnommen.
  • Die Probeentnahme für die Sammelbeutel zum Zwecke der anschließenden Konzentrationsmessungen entspricht dem in Nummer 3.6.2.3.1 beschriebenen Verfahren.


  • Figur 5
  • Schema eines Probenahme- und Analysesystems
  • zur Bestimmung gas- und partikelförmiger Emissionen bei Pkw mit Dieselmotoren


  • 3.6.3.2.2
  • Vorbereitungen auf die Prüffahrten
  • Der Ablauf entspricht dem in Nummer 3.6.2.3.2 für Fahrzeuge mit Fremdzündungsmotoren (Ottomotoren) beschriebenen Verfahren mit folgenden Ergänzungen:
      zu d)
    • Die Aufzeichnungs- bzw. Registriereinrichtungen des beheizten FID (HFID) ist einzuschalten.
    • zu f)
    • Der Probengasstrom für den beheizten FID (HFID) muss mindestens 2 l/min betragen.
  • Während der Prüfung ist die Durchflussmenge durch die Partikelfilter so einzustellen, dass die Durchflussmenge auf ± 5 Prozent konstant bleibt. Die mittlere Temperatur und der Druck am Einlass des Durchflussmessgeräts sind aufzuzeichnen. Wenn die Durchflussmenge sich wegen einer zu hohen Filterbeladung unzulässig verändert, muss die Prüfung abgebrochen werden. Bei der Wiederholung muss eine geringere Durchflussrate eingestellt oder ein größerer Filter verwendet werden (gegebenenfalls beides).
  • 3.6.3.2.3
  • Durchfahren der Fahrkurve I
  • Die Bestimmungen aus Nummer 3.6.2.3.3 gelten mit folgenden Ergänzungen oder Änderungen.
      zu c)
    • Von dem Zeitpunkt 505 Sekunden an wird das zweite Partikelfilterpaar beaufschlagt. An der Aufzeichnungseinrichtung für die Kohlenwasserstoffkonzentrationsmessung ist eine Markierung vorzunehmen, derzufolge die erste und zweite Phase identifiziert werden können. Die Integration der CH-Werte erfolgt getrennt nach den einzelnen Sammelphasen.
    • zu d)
    • Ebenfalls fünf Sekunden, nachdem der Motor zu laufen aufgehört hat, ist die Aufzeichnung der CH-Konzentration entsprechend zu markieren, ist die Integration über die zweite Phase zu beenden und ist der Probenstrom-Durchfluss durch das zweite Partikelfilterpaar zu beenden.
    • Die bisher beaufschlagten beiden Partikelfilterpaare sind vorsichtig aus ihren jeweiligen Halterungen zu nehmen und zur nachfolgenden Wägung jede für sich in je eine Petrischale zu legen. Die Probenschalen sind abzudecken.
    • zu e)
    • Die für die Durchführung und Beendigung der CH-Messung sowie der Partikelabscheidung in der dritten Phase erforderlichen Schritte sind in Anlehnung an die zu den Buchstaben c und d beschriebenen Ergänzungen durchzuführen.
    • zu f)
    • Sobald wie möglich, keinesfalls jedoch später als eine Stunde nach der Beendigung der dritten Phase der Fahrkurve I, sind die sechs Partikelfilter für die Wägung zu konditionieren.
  • 3.6.3.2.4
  • Durchfahren der Fahrkurve II
  • Es gelten die Bestimmungen und der Ablauf nach Nummer 3.6.2.3.4. Eine Messung der Partikelemissionen ist nicht erforderlich.
  • 3.6.4
  • Prüfung gemäß § 47a
  • Nach Abschluss der Prüfung der Abgasemissionen in den Fahrkurven I und II durchlaufen die Prüffahrzeuge die Prüfung gemäß § 47a.
  • 3.7
  • Gas-, Partikelentnahme, Analyse
  • 3.7.1
  • Probenahme
  • 3.7.1.1
  • Prüfung nach Fahrkurve I
  • Die Entnahme beginnt, wie nach Nummer 3.6.2.4 festgelegt, gleichzeitig mit dem Anlassen des Fahrzeugmotors. In getrennten Beuteln bzw. Filterpaaren werden während der
      a)
    • Kaltstart-Übergangsphase (505 Sekunden nach Kaltstartbeginn)
    • b)
    • Kaltstart-stabilisierten Phase (von der 506. Sekunde bis zum Abstellen)
    • c)
    • Warmstart-Übergangsphase (505 Sekunden nach Warmstartbeginn)
    der Fahrkurve I die dazugehörigen Abgas- und Partikelproben entnommen. Die Entnahme endet nach der dritten Phase mit laufendem Motor. Parallel zu jedem Abgasprobenbeutel werden Beutel mit Umgebungsluftproben gefüllt.
  • 3.7.1.2
  • Prüfung nach Fahrkurve II
  • Die Probennahme beginnt und endet mit laufendem Fahrzeugmotor. Während der gesamten Fahrtdauer gelangt die Abgas- und die Umgebungsluft in je einen Probenbeutel.
  • 3.7.2
  • Analyse
  • 3.7.2.1
  • Die Analyse der in den Beuteln enthaltenen Gase ist so bald wie möglich nach Beendigung der einzelnen Phasen der Prüfung durchzuführen; das unverdünnte Abgas in den Probenbeuteln muss innerhalb von 20 Minuten nach Phasenende analysiert werden. Die erforderlichen Partikelfilter sind wenigstens acht, höchstens 56 Stunden in einer offenen, gegen Staubeinfall geschützten Schale vor dem Test in einer klimatisierten Kammer zu konditionieren (Temperatur, Feuchte). Nach dieser Konditionierung werden die leeren Filter gewogen und bis zur Verwendung aufbewahrt.
  • Frühestens eine Stunde vor Beginn der Prüfung werden Filter der Kammer entnommen.
  • Die beladenen Partikelfilter müssen spätestens eine Stunde nach dem Ende der Abgasprüfung in die Kammer gebracht, dort zwischen einer und 56 Stunden konditioniert und anschließend gewogen werden.
  • 3.7.2.2
  • Vor jeder Probenanalyse wird der Nullpunkt des jeweiligen Analysators mit dem jeweiligen Prüfgas eingestellt.
  • 3.7.2.3
  • Die Kalibrierkurven der Analysatoren werden dann mit Prüfgasen eingestellt, deren Nennkonzentrationen zwischen 70 und 100 Prozent des Skalenendwerts liegen.
  • 3.7.2.4
  • Anschließend wird die Nullstellung des Analysators erneut überprüft. Weicht der abgelesene Wert um mehr als 2 Prozent des Skalenendwerts von dem Wert ab, der bei der in Nummer 3.7.2.2 vorgeschriebenen Einstellung erzielt wurde, so ist der Vorgang zu wiederholen.
  • 3.7.2.5
  • Anschließend sind die Proben zu analysieren.
  • 3.7.2.6
  • Nach der Analyse werden Nullstellung und Einstellwerte mit den gleichen Gasen überprüft. Weichen diese Werte um nicht mehr als 2 Prozent von denen ab, die nach der in Nummer 3.7.2.3 vorgeschriebenen Einstellung erzielt wurden, so können die Ergebnisse der Analyse für die Berechnung der Prüfungswerte herangezogen werden.
  • 3.7.2.7
  • Bei allen in diesem Abschnitt beschriebenen Vorgängen müssen die Durchflussmengen und Drücke der verschiedenen Gase die gleichen sein wie bei der Kalibrierung der Analysatoren.
  • 3.7.2.8
  • Die Konzentration der Kohlenwasserstoffe aus Motoren mit Selbstzündung wird am beheizten FID über die Dauer der Testphasen registriert und integriert. Nach Nummer 3.13 wird die emittierte Menge an Kohlenwasserstoffen bestimmt.
  • 3.7.3
  • Bestimmung der Menge der emittierten luftverunreinigenden Gase und Partikel
  • 3.7.3.1
  • Maßgebliches Volumen
  • Das maßgebliche Volumen ist auf die Normalbedingungen 101,33 kPa und 273,2 K zu korrigieren.
  • 3.7.3.2
  • Gesamtmasse der emittierten luftverunreinigenden Gase und Partikel
  • Die Masse m der vom Fahrzeug während der Prüfung emittierten gasförmigen Luftverunreinigungen wird für die einzelnen Testphasen durch das Produkt aus Volumenkonzentration und dem entsprechenden Gasvolumen basierend auf den nachstehenden Dichtewerten nach den vorgenannten Bezugsbedingungen berechnet:
      a)
    • für Kohlenmonoxid (CO): d = 1,25 kg/m3
    • b)
    • für Kohlenwasserstoffe (CH1,85): d = 0,619 kg/m3
    • c)
    • für Stickoxide (NO2): d = 2,05 kg/m3
  • Die Masse m der vom Fahrzeug während der Prüfung emittierten Partikel wird für die einzelnen Testphasen aus der gewogenen Partikelmasse auf den Filterpaaren ermittelt. Mindestens 95 Prozent der Partikel müssen sich auf dem ersten Filter befinden. Unter diesen Bedingungen ist es ausreichend, die Massenbelegung des ersten Filters für die Berechnung der emittierten Partikelmasse heranzuziehen.
  • Nummer 3.13 enthält die entsprechenden Berechnungsmethoden für die Bestimmung der Massen der emittierten luftverunreinigenden Gase und Partikel.
  • 3.8
  • Fahrkurven zur Bestimmung der durchschnittlichen Emissionsmengen
  • 3.8.1
  • Allgemeines
  • Das Prüffahrzeug durchfährt auf dem Fahrleistungsprüfstand die nachfolgend grafisch und tabellarisch beschriebenen Fahrkurven I und II, um die in den Abgasen enthaltenen gasförmigen und festen Luftverunreinigungen bestimmen zu können.
  • 3.8.2
  • Zulässige Abweichungen
  • Die Abweichungen von der vorgeschriebenen Geschwindigkeit zu einem beliebigen Zeitpunkt der Fahrkurven sind wie folgt begrenzt:
  • Die Abweichung nach oben liegt um 3,2 km/h höher als die höchste Geschwindigkeit zum betreffenden Zeitpunkt ± 1 Sekunde.
  • Die Abweichung nach unten liegt um 3,2 km/h tiefer als die niedrigste Geschwindigkeit zum betreffenden Zeitpunkt ± 1 Sekunde.
  • Geschwindigkeitsabweichungen, die diese Toleranzen übersteigen, sind nur zulässig, wenn sie jeweils weniger als zwei Sekunden dauern. Geschwindigkeiten, die niedriger sind als vorgeschrieben, sind nur zulässig, falls das Fahrzeug dabei die höchste verfügbare Leistung abgibt.
  • 3.8.3
  • Verwendung des Getriebes
  • Bei Fahrzeugen mit Handschaltgetriebe werden die Schaltpunkte beim Durchfahren der Fahrkurve nach den Angaben des Herstellers festgelegt.
  • Diese müssen den Empfehlungen des Herstellers an den Kunden sowie dem üblichen Fahrverhalten eines Fahrers entsprechen und das Nachfahren der Fahrkurven ermöglichen. Die Wahl der Schaltpunkte ist vom Technischen Dienst zu genehmigen.
  • Werden vom Hersteller keine Schaltpunkte angegeben, werden diese vom Technischen Dienst ausgewählt.
  • Fahrzeuge mit Automatikgetriebe sind in der höchsten Fahrstufe (drive) zu fahren.
  • 3.8.4
  • Weitere Hinweise zum Durchfahren der Fahrkurven
  • 3.8.4.1
  • Die Fahrkurven sind unter Einhaltung der vorgeschriebenen Toleranzen bei möglichst geringer Bewegung des Fahrpedals zu durchfahren. Unter Beachtung der angegebenen Schaltpunkte muss dabei stetig beschleunigt oder verzögert werden.
  • 3.8.4.2
  • Ein Schaltvorgang muss so schnell wie möglich erfolgen; das Fahrpedal darf während des Gangwechsels nicht betätigt werden.
  • 3.8.4.3
  • Falls die durch die Fahrkurve vorgegebenen Beschleunigungswerte nicht erreicht werden, muss das Fahrzeug so lange mit Volllast beschleunigt werden, bis der vorgeschriebene Geschwindigkeitswert der Fahrkurve erreicht wird.
  • 3.8.4.4
  • Bei den Leerlaufphasen der Fahrkurve muss der Gang eingelegt und der Motor ausgekuppelt sein. Dies gilt nicht für die erste Leerlaufphase der Fahrkurve. Bei Fahrzeugen mit Automatikgetriebe muss die Fahrstufe drive gewählt und die Bremse betätigt sein.
  • 3.8.4.5
  • Die Verzögerungsphasen der Fahrkurve werden bei eingelegtem Gang, eingekuppeltem Motor und entlastetem Fahrpedal durchfahren. Konstante Verzögerungen lassen sich gegebenenfalls durch Gebrauch der Fahrzeugbremse einhalten. Wird bis auf Stillstand verzögert, so ist bei 24 km/h auszukuppeln.









Tabelle zur Fahrkurve I

Fahrdauer (t) in (s) – Fahrgeschwindigkeit (v) in (km/h)
tvtvtvtvtvtvtv
00,0200,04024,06038,98041,410048,812024,8
10,0214,84124,56139,68142,010149,412119,5
20,0229,54224,96240,18243,010249,712214,2
30,02313,84325,76340,28344,310349,91238,9
40,02418,54427,56439,68446,010449,71243,5
50,02523,04530,76539,48547,210546,91250,0
60,02627,24634,06639,88648,010648,01260,0
70,02727,84736,56739,98748,410748,11270,0
80,02829,14836,96839,88848,910848,61280,0
90,02933,34936,56939,68949,410949,41290,0
100,03034,95036,47039,69049,411050,21300,0
110,03136,05134,37140,49149,111151,21310,0
120,03236,25230,67241,29248,911251,81320,0
130,03335,65327,57341,49348,811352,11330,0
140,03434,65425,47440,99448,911451,81340,0
150,03533,65525,47540,19549,611551,01350,0
160,03632,85628,57640,29648,911646,01360,0
170,03731,95731,97740,99748,111740,71370,0
180,03827,45834,87841,89847,511835,41380,0
190,03924,05937,37941,89948,011930,11390,0
tvtvtvtvtvtvtv
1400,01600,018041,520067,822080,524091,226087,1
1410,01610,018143,820170,022181,424191,226186,6
1420,01620,018242,620272,622282,124290,926285,9
1430,01630,018338,620374,022382,924390,926385,3
1440,01645,318436,520475,322484,024490,926484,7
1450,016510,618531,220576,422585,624590,926583,8
1460,016615,918628,520676,422687,124690,926684,3
1470,016721,218727,720776,122787,924790,926783,7
1480,016826,618829,120876,022888,424890,626883,5
1490,016931,918929,920975,622988,524990,326983,2
1500,017035,719032,221075,623088,425089,827082,9
1510,017139,119135,721175,623187,925188,727183,0
1520,017241,519239,421275,623287,925287,927283,4
1530,017342,519343,921375,623388,225387,227383,8
1540,017441,419449,121476,023488,725486,927484,5
1550,017540,419553,921576,323589,325586,427585,3
1560,017639,819658,321677,123689,625686,327686,1
1570,017740,219760,021778,123790,325786,727786,9
1580,017840,619863,221879,023890,625886,927888,4
1590,017940,919965,221979,723991,125987,127989,2
tvtvtvtvtvtvtv
28089,530079,032044,33400,036049,638058,74000,0
28190,130178,232139,93410,036150,938158,64010,0
28290,130277,432234,63420,036251,738257,94020,0
28389,830376,032332,33430,036352,338356,54034,2
28488,830474,232430,73440,036454,138454,94049,5
28587,730572,432529,83450,036555,538553,940514,5
28686,330670,532627,43460,036655,738650,540620,1
28784,530768,632724,93471,636756,238746,740725,4
28882,930866,832820,13486,936856,038841,440830,7
28982,930964,932917,434912,236955,538937,040936,0
29082,931062,033012,935017,537055,839032,741040,2
29182,231159,53317,635122,937157,139128,241141,2
29280,631256,63322,335227,837257,939223,341244,3
29380,531354,43330,035332,237357,939319,341346,7
29480,631452,33340,035436,237457,939414,041448,3
29580,531550,73350,035538,137557,93958,741548,4
29679,831649,23360,035640,637657,93963,441648,3
29779,731749,13370,035742,837757,93970,041747,8
29879,731848,33380,035845,237858,13980,041847,2
29979,731946,73390,035948,337958,63990,041946,3
tvtvtvtvtvtvtv
42045,14400,046054,148056,650021,252025,754040,6
42140,24410,046156,048156,350116,652128,554140,2
42234,94420,046256,548256,550211,652230,654240,2
42329,64430,046357,348356,65036,452332,354340,2
42424,34440,046458,148457,15041,652433,854439,3
42519,04450,046557,948556,65050,052535,454537,2
42613,74460,046658,148656,35060,052637,054631,9
4278,44470,046758,348756,35070,052738,354726,6
4283,14485,346857,948856,35080,052839,454821,2
4290,044910,646957,548956,05090,052940,154915,9
4300,045015,947057,949055,75100,053040,255010,6
4310,045121,247157,949155,85111,953140,25515,3
4320,045226,647257,349253,95125,653240,25520,0
4330,045331,047357,149351,55138,953340,25530,0
4340,045437,247457,049448,451410,553440,25540,0
4350,045542,547556,649545,151513,753540,25550,0
4360,045644,747656,649641,051615,453641,25560,0
4370,045746,847756,649736,251716,953741,55570,0
4380,045850,747856,649831,951819,253841,85580,0
4390,045953,147956,649926,651922,553941,25590,0
tvtvtvtvtvtvtv
5600,058028,560034,86200,06400,066041,26800,0
5610,058128,260135,46210,06410,066141,86810,0
5620,058227,460236,06220,06420,066243,96820,0
5630,058327,260336,26230,06430,066343,16830,0
5640,058426,760436,26240,06440,066442,36840,0
5650,058527,460536,26250,06450,066542,56850,0
5660,058627,560636,56260,06463,266642,66860,0
5670,058727,460738,16270,06477,266742,66870,0
5680,058826,760840,46280,064812,666841,86880,0
5695,358926,660941,86290,064916,466941,06890,0
57010,659026,661042,66300,065020,167038,06900,0
57115,959126,761143,56310,065122,567134,46910,0
57220,959227,461242,06320,065224,667229,86920,0
57323,559328,361336,76330,065328,267326,46930,0
57425,759429,861431,46340,065431,567423,36942,3
57527,459530,961526,16350,065533,867518,76955,3
57627,459632,561620,86360,065635,767614,06967,1
57721,459733,861715,46370,065737,56779,369710,5
57828,259834,061810,16380,065839,46785,669814,8
57928,559934,16194,86390,065940,76793,269918,2
tvtvtvtvtvtvtv
70021,772024,174041,076015,178044,380045,182050,9
70123,572119,374142,676110,078145,180145,982150,7
70226,472214,574243,67624,878245,580248,382249,2
70326,972310,074344,47632,478346,580349,982348,3
70426,67247,274444,97642,478446,580451,582448,1
70526,67254,874545,57650,878546,580553,182548,1
70629,37263,474646,07660,078646,380653,182648,1
70730,97270,874746,07674,878745,980754,182748,1
70832,37280,874845,576810,178845,580854,782847,6
70934,67295,174945,476915,478945,580955,282947,5
71036,273010,575045,177020,879045,581055,083047,5
71136,273115,475144,377125,479145,481154,783147,2
71235,673220,175243,177228,279244,481254,783246,5
71336,573322,575341,077329,679344,381354,683345,4
71437,573425,775437,877431,479444,381454,183444,6
71537,873529,075534,677533,379544,381553,383543,5
71636,273631,575630,677635,479644,381653,183641,0
71734,873734,675726,677737,379744,381752,383738,1
71833,073837,275824,077840,279844,381851,583835,4
71929,073939,475920,177942,679944,481951,383933,0
tvtvtvtvtvtvtv
84030,986046,788046,890043,392036,494040,29603,2
84130,986146,888146,790142,892137,794139,69618,5
84232,386246,788246,590242,692238,694239,696213,8
84333,686345,288345,990342,692338,994338,896319,2
84434,486444,388445,290442,692439,394439,496424,5
84535,486543,588545,190542,392540,194540,496528,2
84636,486641,588645,190642,292640,494641,296629,9
84737,386740,288744,490742,292740,694740,496732,2
84838,686839,488843,890841,792840,794838,696834,0
84940,286939,988942,890941,292941,094935,496935,4
85041,887040,489043,591041,293040,695032,397037,0
85142,887141,089144,391141,793140,295127,297139,4
85242,887241,489244,791241,593240,395221,997242,3
85343,187342,289345,191341,093340,295316,697344,3
85443,587443,389444,791439,693439,895411,397445,2
85543,887544,389545,191537,893539,49556,097545,7
85644,787644,789645,191635,793639,19560,697645,9
85745,287745,789745,191734,893739,19570,097745,9
85846,387846,789844,691834,893839,49580,097845,9
85946,587947,089944,191934,993940,29590,097944,6
tvtvtvtvtvtvtv
98044,3100037,8102012,210400,0106032,2108029,011000,0
98143,8100138,610216,910410,0106135,1108124,111010,2
98243,1100239,610221,610420,0106237,0108219,811021,0
98342,6100339,910230,010430,0106338,6108317,911032,6
98441,8100440,410240,010440,0106439,9108417,111045,8
98541,4100541,010250,010450,0106541,2108516,1110511,1
98640,6100641,210260,010460,0106642,6108615,3110616,1
98738,6100741,010270,010470,0106743,1108714,6110720,6
98835,4100840,210280,010480,0106844,1108814,0110822,5
98934,6100938,810290,010490,0106944,9108913,8110923,3
99034,6101038,110300,010500,0107045,5109014,2111025,7
99135,1101137,310310,010510,0107145,1109114,5111129,1
99236,2101236,910320,010520,0107244,3109214,0111232,2
99337,0101336,210330,010531,9107343,5109313,8111333,6
99436,7101435,410340,010546,4107443,5109412,9111434,1
99536,7101534,810350,0105511,7107542,3109511,3111534,3
99637,0101633,010360,0105617,1107639,410968,0111634,4
99736,5101728,210370,0105722,4107736,210976,8111734,9
99836,5101822,910380,0105827,4107834,610984,2111836,2
99936,5101917,510390,0105929,8107933,210991,6111937,0
tvtvtvtvtvtvtv
112038,3114041,811600,0118032,2120010,5122034,612409,7
112139,4114141,011610,0118126,9120115,8122135,112416,4
112240,2114239,611620,0118221,6120219,3122235,412424,0
112340,1114337,811630,0118316,3120320,8122335,212431,1
112439,9114434,611640,0118410,9120420,9122434,912440,0
112540,2114532,211650,011855,6120520,3122534,612450,0
112640,9114628,211660,011860,3120620,6122634,612460,0
112741,5114725,711670,011870,0120721,1122734,412470,0
112841,8114822,511680,011880,0120821,1122832,312480,0
112942,5114917,211693,411890,0120922,5122931,412490,0
113042,8115011,911708,711900,0121024,9123030,912500,0
113143,311516,6117114,011910,0121127,4123131,512510,0
113243,511521,3117219,311920,0121229,9123231,912521,6
113343,511530,0117324,611930,0121331,7123332,212531,6
113443,511540,0117429,911940,0121433,8123431,412541,6
113543,311550,0117534,011950,0121534,6123528,212551,6
113643,111560,0117637,011960,0121635,1123624,912561,6
113743,111570,0117737,811970,3121735,1123720,912572,6
113842,611580,0117837,011982,4121834,6123816,112584,8
113942,511590,0117936,211995,6121934,1123912,912596,4
tvtvtvtvtvtvtv
12608,0128039,4130045,513200,0134013,0136026,6
126110,1128138,6130146,713210,0134118,3136124,9
126212,9128237,8130246,813220,0134221,2136222,5
126316,1128337,8130346,713230,0134324,3136317,7
126416,9128437,8130445,113240,0134427,0136412,9
126515,3128537,8130539,813250,0134529,513658,4
126613,7128637,8130634,413260,0134631,413664,0
126712,2128737,8130729,113270,0134732,713670,0
126814,2128838,6130823,813280,0134834,313680,0
126917,7128938,8130918,513290,0134935,213690,0
127022,5129039,4131013,213300,0135035,613700,0
127127,4129139,813117,913310,0135136,013710,0
127231,4129240,213122,613320,0135235,4
127333,8129340,913130,013330,0135334,8
127435,1129441,213140,013340,0135434,0
127535,7129541,413150,013350,0135533,0
127637,0129641,813160,013360,0135632,2
127738,0129742,213170,013370,0135731,5
127838,8129843,513180,013382,4135829,8
127939,4129944,713190,013397,7135928,2


Tabelle zur Fahrkurve II

Fahrdauer (t) in (s) – Fahrgeschwindigkeit (v) in (km/h)
tvtvtvtvtvtvtv
00,02052,94059,36071,68075,410078,012077,3
10,02153,94159,56172,08175,410178,512176,7
20,02254,84259,56272,28275,610279,012276,2
33,22355,64359,56372,48375,710379,112376,1
47,82456,14459,56472,58475,710479,012476,4
513,02556,44559,56573,08575,910579,012576,9
618,12657,44659,56673,58675,710678,812677,0
723,32757,74759,66774,08775,610778,812777,2
827,82857,64860,06874,48875,410879,012877,0
931,52956,74960,46974,88974,810979,112977,0
1035,03056,15062,17075,39074,411079,313077,0
1138,63155,55163,27175,49174,311179,413177,2
1241,53255,65264,37275,69274,411279,613277,2
1343,63355,95365,47375,79374,811379,613377,2
1446,03456,45466,67475,99475,411479,613477,0
1548,13557,45567,87576,19575,711579,413576,1
1648,23658,05669,07675,99676,211679,013674,0
1749,33758,25769,97775,79776,711778,613769,6
1850,63858,75870,77875,69877,211878,113866,2
1951,83959,05971,27975,49977,511977,813963,5
tvtvtvtvtvtvtv
14063,016075,318069,320069,822069,324075,626079,0
14162,716175,418167,820169,522169,524175,426179,0
14262,716275,618266,720269,522269,824275,326279,0
14362,916375,718366,720369,322370,624375,426379,0
14463,516476,518467,720469,122471,224475,626478,8
14564,516577,018569,020569,122571,924575,926578,6
14665,916677,218669,920669,322672,524676,426677,5
14767,516777,218770,620769,822773,024777,026776,7
14869,316877,018870,120870,622873,624877,226876,4
14970,316976,918969,620970,722974,824977,226975,9
15070,917076,119069,121069,923075,425077,227075,1
15171,217175,119169,321168,523175,925177,227174,3
15271,417274,319269,821266,723276,225277,227274,0
15371,717373,819370,621365,423376,125377,327373,6
15471,917473,519471,221464,323476,125477,527473,3
15572,217573,219571,721564,323575,925577,527573,0
15672,717673,019672,221664,823675,925677,327672,7
15773,517772,819772,021765,923775,925778,127772,4
15873,817872,419871,421867,523875,725878,627871,9
15974,417970,719970,621968,723975,625979,027971,6
tvtvtvtvtvtvtv
28071,130053,732074,834092,136092,338090,440091,8
28169,930157,232175,334192,636192,038190,140192,5
28268,830260,332275,734293,036291,838290,140293,0
28367,530362,932376,734393,336391,738390,140393,3
28464,530464,632477,734493,436491,738490,240493,3
28562,130566,132578,834593,936591,538590,740593,3
28660,330667,232679,934694,436691,538691,240693,3
28757,630768,232780,934794,636791,538791,540793,3
28855,830868,832882,034894,736891,738891,840893,3
28954,730969,632983,134994,936991,738992,140993,1
29053,531070,433084,335094,937091,739092,341093,0
29152,231171,233185,435194,737191,739192,341192,8
29251,031271,933286,535294,637291,739292,041292,8
29349,231372,433387,635394,237391,739391,741393,0
29447,631472,733488,835493,937491,739491,541493,1
29546,331573,033589,735593,637591,739591,041593,3
29646,131673,233690,735693,437691,739690,541693,4
29746,031773,633791,535793,337791,539790,241793,9
29847,431874,033891,735893,137891,339890,741894,7
29950,531974,133991,835992,637990,939991,241995,0
tvtvtvtvtvtvtv
42095,544093,146093,348088,650088,052088,154090,1
42196,244193,146193,448188,450187,852188,354190,1
42296,344293,146293,448288,350287,552288,454290,1
42396,344393,146393,648388,350387,352388,654390,1
42496,244493,146493,848488,350487,352488,854490,1
42595,844593,346593,848588,350587,252588,854590,1
42695,544693,446693,848688,350687,052688,954690,1
42795,244793,446793,648788,350787,052789,154789,9
42895,044893,646893,448888,450887,052889,254889,9
42994,944993,646993,348988,450986,852989,454989,9
43094,745093,647093,049088,451086,853089,655089,7
43194,445193,447192,549188,451186,853189,755189,4
43294,245293,347291,849288,451286,853289,955289,1
43394,145393,347391,749388,451386,853390,155388,8
43493,945493,347491,049488,651486,853490,155488,6
43593,945593,347590,249588,651586,853590,155588,4
43693,845693,347690,149688,451686,853690,155688,3
43793,645793,347789,749788,351787,053790,155787,8
43893,445893,147889,249888,351887,253890,155887,5
43993,345993,147988,849988,151987,653990,155987,2
tvtvtvtvtvtvtv
56087,058082,260077,762079,964074,866082,068081,2
56186,558181,560177,262181,464174,366182,268180,6
56285,958280,960277,062282,864274,066282,768280,1
56385,758380,260376,962383,964374,066383,168379,9
56485,458479,360476,762484,764474,466483,668479,8
56585,158578,360577,062585,264575,366583,968579,6
56684,658677,560677,762686,264676,466684,468679,6
56784,358777,360778,862786,864777,566784,968779,9
56883,958877,260879,062887,064878,566884,768880,4
56983,858977,260978,862987,564979,666984,668980,7
57083,659077,361078,663088,065080,767084,169081,4
57183,659177,861177,263188,665181,567184,169182,2
57283,659278,661275,763289,165282,267284,369283,0
57383,659378,861374,363389,165383,167384,469383,5
57483,859479,061474,163488,465483,967484,769483,6
57583,659579,061574,163587,665584,467584,769583,8
57683,659678,861674,363686,265683,867684,369684,3
57783,559778,861775,463784,465783,067783,869785,1
57883,059878,661876,963880,765882,267883,169885,7
57982,759978,161978,863977,565982,067982,269986,4
tvtvtvtvtvtvtv
70087,272094,674078,07605,3
70187,672194,174176,57613,2
70288,172293,474275,37621,1
70388,472392,874373,37630,0
70489,272492,174471,17640,0
70589,972591,874568,37650,0
70690,272691,374663,0
70790,272790,974757,7
70890,772890,474852,4
70990,972989,274947,1
71091,273087,875043,1
71191,573187,075139,4
71291,773286,475234,5
71392,173385,575331,3
71492,873485,175427,9
71593,673584,475524,2
71694,673683,675619,9
71795,073782,575715,6
71895,273881,275811,2
71995,073979,67598,0

    3.9
  • Fahrleistungsprüfstand
  • 3.9.1
  • Verfahren zur Kalibrierung des Fahrleistungsprüfstands
  • 3.9.1.1
  • Allgemeines
  • Dieser Abschnitt beschreibt das Verfahren zur Bestimmung der von einem Fahrleistungsprüfstand aufgenommenen Leistung. Diese umfasst die durch die Reibung und die von der Bremse aufgenommene Leistung. Der Fahrleistungsprüfstand wird auf eine Geschwindigkeit angetrieben, die größer ist als die höchste Prüfgeschwindigkeit. Dann wird der Antrieb abgestellt; die Drehgeschwindigkeit der angetriebenen Rolle verringert sich. Die kinetische Energie der Rollen wird von der Bremse und der Reibung aufgebraucht. Hierbei wird die unterschiedliche innere Reibung der Rollen bei belastetem und unbelastetem Zustand nicht berücksichtigt. Ebenfalls unberücksichtigt bleibt die Reibung der hinteren Rolle, wenn sie leerläuft.
  • 3.9.1.2
  • Kalibrierung der Leistungsanzeige in Abhängigkeit von der aufgenommenen Leistung
  • Die Leistungsanzeige muss bei den Geschwindigkeiten 80 km/h, 60 km/h, 40 km/h und 20 km/h kalibriert werden.
  • Nachstehend wird der Vorgang für die Geschwindigkeit 80 km/h beschrieben. Die Kalibrierung ist für die übrigen genannten Geschwindigkeiten zu wiederholen, wobei die Anfangs- und Endgeschwindigkeiten sinngemäß zu wählen sind.
  • Messung der Drehgeschwindigkeit der Rolle, falls nicht schon erfolgt. Dazu kann ein fünftes Rad, ein Drehzahlmesser oder eine andere Einrichtung verwendet werden.
  • Das Fahrzeug wird auf den Prüfstand gebracht oder es wird eine andere Methode benutzt, um den Prüfstand in Gang zu setzen.
  • Verwendung eines Schwungrades oder eines anderen Schwungmassensystems für die entsprechende Schwungmassenklasse.
  • Der Prüfstand wird auf eine Geschwindigkeit von 80 km/h gebracht.
  • Aufzeichnung der angezeigten Leistung (Pi).
  • Erhöhung der Geschwindigkeit auf 97 km/h.
  • Lösung der Einrichtung zum Antrieb des Prüfstands.
  • Aufzeichnung der Verzögerungszeit des Prüfstands von 88 km/h auf 72 km/h.
  • Einstellen der Bremsbelastung auf einen anderen Wert.
  • Wiederholung der beschriebenen Vorgänge so lange, bis der Leistungsbereich auf der Straße abgedeckt ist.
  • Berechnung der aufgenommenen Leistung nach folgender Formel:


  • hierbei bedeuten:
      Pa:
    • aufgenommene Leistung in kW
    • M1:
    • äquivalente Schwungmasse in kg (unberücksichtigt bleibt die Schwungmasse der leerlaufenden hinteren Rolle)
    • v1:
    • Anfangsgeschwindigkeit in m/s (88 km/h = 24,4 m/s)
    • v2:
    • Endgeschwindigkeit in m/s (72 km/h = 20 m/s)
    • t:
    • Zeit für die Verzögerung der Rolle von 88 km/h auf 72 km/h.
  • Diagramm der angezeigten Leistung bei 80 km/h in Abhängigkeit von der aufgenommenen Leistung bei der gleichen Geschwindigkeit:



  • 3.9.2
  • Fahrwiderstand eines Fahrzeugs
  • 3.9.2.1
  • Allgemeines
  • Mit den nachstehend beschriebenen Verfahren soll der Fahrwiderstand eines Fahrzeugs, das mit konstanter Geschwindigkeit auf der Straße fährt, gemessen und dieser Widerstand bei einer Prüfung auf dem Fahrleistungsprüfstand gemäß den Bedingungen nach Nummer 3.9.1.2 simuliert werden. Der Technische Dienst kann andere Verfahren zur Bestimmung des Fahrwiderstands zulassen.
  • 3.9.2.2
  • Beschreibung der Fahrbahn
  • Die Fahrbahn muss horizontal und lang genug sein, um die nachstehend genannten Messungen durchführen zu können. Die Neigung muss auf ± 0,1 Prozent konstant sein und darf 1,5 Prozent nicht überschreiten.
  • 3.9.2.3
  • Meteorologische Bedingungen
  • Während der Prüfung darf die durchschnittliche Windgeschwindigkeit 3 m/s nicht überschreiten bei Windböen von weniger als 5 m/s. Außerdem muss die Windkomponente in Querrichtung zur Fahrbahn weniger als 2 m/s betragen. Die Windgeschwindigkeit ist 0,7 m über der Fahrbahn zu messen.
  • Die Straße muss trocken sein.
  • Die Luftdichte während der Prüfung darf um nicht mehr als ± 7,5 Prozent von den Bezugsbedingungen P = 100 kPa und t = 293,2 K abweichen.
  • 3.9.2.4
  • Zustand und Vorbereitung des Prüffahrzeugs
  • 3.9.2.4.1
  • Das Fahrzeug muss sich in normalem Fahr- und Einstellungszustand befinden. Es ist zu prüfen, ob das Fahrzeug hinsichtlich der nachgenannten Punkte den Angaben des Herstellers für die betreffende Verwendung entspricht:
      a)
    • Räder, Zierkappen, Reifen (Marke, Typ, Druck)
    • b)
    • Geometrie der Vorderachse
    • c)
    • Einstellung der Bremsen (Beseitigung von Störeinflüssen)
    • d)
    • Schmierung der Vorder- und Hinterachse
    • e)
    • Einstellung der Radaufhängung und des Fahrzeugniveaus
    • f)
    • usw.
  • 3.9.2.4.2
  • Das Fahrzeug ist mindestens bis zu seiner Bezugsmasse zu beladen. Das Fahrzeugniveau muss so eingestellt sein, dass sich der Beladungsschwerpunkt in der Mitte zwischen den „R“-Punkten der äußeren Vordersitze und auf einer durch diese Punkte verlaufenden Geraden befindet.
  • 3.9.2.4.3
  • Bei Prüfungen auf der Fahrbahn sind die Fenster zu schließen. Eventuelle Abdeckungen für Klimaanlagen, Scheinwerfer usw. müssen sich in den Stellungen befinden, die sich bei ausgeschalteten Einrichtungen ergeben.
  • 3.9.2.4.4
  • Unmittelbar vor der Prüfung muss das Fahrzeug auf geeignete Weise auf normale Betriebstemperatur gebracht werden.
  • 3.9.2.5
  • Messverfahren für die Energieänderung beim Auslaufversuch
  • 3.9.2.5.1
  • Auf der Fahrbahn
  • 3.9.2.5.1.1
  • Messgeräte und zulässige Messfehler
  • Die Zeitmessung darf mit einem Fehler von nicht mehr als 0,1 Sekunden, die Geschwindigkeit mit einem Fehler von nicht mehr als 2 Prozent behaftet sein.
  • 3.9.2.5.1.2
  • Prüfverfahren
      a)
    • Das Fahrzeug ist auf eine Geschwindigkeit zu bringen, die mehr als 10 km/h über der gewählten Prüfgeschwindigkeit v liegt.
    • b)
    • Das Getriebe ist in Leerlaufstellung zu bringen.
    • c)
    • Gemessen wird die Verzögerungszeit t1 des Fahrzeugs von der Geschwindigkeit
      v2 = (v + Δv) km/h bis v1 = (v – Δv) km/h,
      wobei Δv 5 km/h.
    • d)
    • Durchführung der gleichen Prüfung in der anderen Richtung zur Bestimmung von t2.
    • e)
    • Bestimmung des Mittelwerts T1 aus t1 und t2.
    • f)
    • Diese Prüfung ist so oft zu wiederholen, dass die statistische Genauigkeit (p) für den Mittelwert


    • gleich oder kleiner 2 % ist (p 2 %).
    • Die statistische Genauigkeit wird definiert durch:


    • dabei bedeuten:
        t:
      • Koeffizient entsprechend nachstehender Tabelle
      • n:
      • Anzahl der Prüfungen
      • s:
      • Standardabweichung,

    • n456789
      t3,22,82,62,52,42,3


      1,61,251,060,940,850,77
      n101112131415
      t2,32,22,22,22,22,2


      0,730,660,640,610,590,57
    • g)
    • Berechnung der Leistung nach der Formel:


    • dabei bedeuten:
        P:
      • Leistung in kW
      • v:
      • Prüfgeschwindigkeit in m/s
      • Δv:
      • Abweichung von der Geschwindigkeit v in m/s
      • M:
      • Bezugsmasse in kg
      • T:
      • Zeit in Sekunden
  • 3.9.2.5.2
  • Auf dem Prüfstand
  • 3.9.2.5.2.1
  • Messgeräte und zulässige Messfehler
  • Es sind die gleichen Geräte wie bei der Prüfung auf der Fahrbahn zu verwenden.
  • 3.9.2.5.2.2
  • Prüfverfahren
      a)
    • Das Fahrzeug wird auf den Fahrleistungsprüfstand gebracht.
    • b)
    • Der Reifendruck (kalt) der Antriebsräder ist auf den für den Prüfstand erforderlichen Wert zu bringen.
    • c)
    • Einstellen der äquivalenten Schwungmasse I des Prüfstands. Fahrzeug und Prüfstand sind durch ein geeignetes Verfahren auf Betriebstemperatur zu bringen.
    • d)
    • Durchführung der beschriebenen Maßnahmen nach Nummer 3.9.2.5.1.2 Buchstabe a bis c, f und g, wobei in der Formel g M durch I ersetzt wird.
    • e)
    • Einstellen der Prüfstandsbremse nach Nummer 3.9.1.
  • 3.9.2.5.3
  • Andere gleichwertige Messverfahren für die Energieänderung beim Auslaufversuch können nach Zustimmung des Technischen Dienstes angewandt werden.
  • 3.9.2.6
  • Messverfahren für das Drehmoment bei konstanter Geschwindigkeit
  • 3.9.2.6.1
  • Auf der Fahrbahn
  • 3.9.2.6.1.1
  • Messgeräte und zulässige Messfehler
      a)
    • Das Drehmoment muss mit einem Messgerät einer Genauigkeit von 2 Prozent gemessen werden,
    • b)
    • die Geschwindigkeit muss auf 2 Prozent genau bestimmt werden.
  • 3.9.2.6.1.2
  • Prüfverfahren
      a)
    • Das Fahrzeug ist auf die gewählte konstante Geschwindigkeit V zu bringen.
    • b)
    • Das Drehmoment C(t) und die Geschwindigkeit sind während der Dauer von mindestens zehn Sekunden mit einem Instrument der Klasse 1000 gemäß ISO-Norm Nummer 970 aufzuzeichnen.
    • c)
    • Die Veränderungen des Drehmoments C(t) und der Geschwindigkeit in Abhängigkeit von der Zeit dürfen in jeder Sekunde der Aufzeichnungszeit 5 Prozent nicht überschreiten.
    • d)
    • Das maßgebliche Drehmoment Ct1 ist das mittlere Drehmoment, ermittelt nach folgender Formel:


    • e)
    • Durchführung der Prüfung in der anderen Fahrtrichtung zur Bestimmung von Ct2.
    • f)
    • Ermittlung des Mittelwerts Ct aus den beiden Werten für das Drehmoment Ct1 und Ct2.
  • 3.9.2.6.2
  • Auf dem Prüfstand
  • 3.9.2.6.2.1
  • Messgeräte und zulässige Messfehler
  • Es sind die gleichen Geräte wie bei der Prüfung auf der Fahrbahn zu verwenden.
  • 3.9.2.6.2.2
  • Prüfverfahren
      a)
    • Durchführung der unter Nummer 3.9.2.5.2.2 Buchstabe a bis d beschriebenen Maßnahmen.
    • b)
    • Durchführung der unter Nummer 3.9.2.6.1.2 Buchstabe a bis d beschriebenen Maßnahmen.
    • c)
    • Einstellung der Prüfstandbremse nach Nummer 3.9.1.
  • 3.9.3
  • Überprüfung der Gesamtschwungmassen des Fahrleistungsprüfstands bei elektrischer Simulation
  • 3.9.3.1
  • Allgemeines
  • Mit dem nachfolgend beschriebenen Verfahren soll nachgeprüft werden, ob die Gesamtschwungmasse des Fahrleistungsprüfstands die tatsächlichen Werte in den verschiedenen Phasen der Fahrkurve ausreichend simuliert.
  • 3.9.3.2
  • Prinzip
  • 3.9.3.2.1
  • Aufstellung der Arbeitsgleichung
  • Die an der (den) Rolle(n) auftretenden Kräfte lassen sich durch folgende Gleichung ausdrücken:


  • hierbei bedeuten:
      F:
    • Kraft an der (den) Rolle(n)
    • I:
    • Gesamtschwungmasse des Prüfstandes (äquivalente Schwungmasse des Fahrzeugs)
    • IM:
    • Schwungmasse der mechanischen Massen das Prüfstands
    • g:
    • Tangentialbeschleunigung am Umfang der Rolle
    • FI:
    • Schwungmassenkraft
    • Anmerkung:
    • Diese Formel wird unter Nummer 3.9.3.5.3 für Prüfstände mit mechanisch simulierten Schwungmassen erläutert.
  • Die Gesamtschwungmasse wird durch folgende Formel ausgedrückt:
  • hierbei kann

      IM
    • mit herkömmlichen Methoden berechnet oder gemessen werden,
    • FI
    • auf dem Prüfstand gemessen werden,
    • ƴ
    • aus der Umfanggeschwindigkeit der Rollen berechnet werden.
    Die Gesamtschwungmasse „I“ wird bei einer Beschleunigungs- oder Verzögerungsprüfung ermittelt, die gleich oder größer ist als die bei einer Fahrkurve gemessenen Werte.
  • 3.9.3.2.2
  • Zulässiger Fehler bei der Berechnung der Gesamtschwungmasse
  • Mit den Prüf- und Berechnungsverfahren muss die Gesamtschwungmasse I mit einem relativen Fehler (Δ I/I) von weniger als 2 Prozent ermittelt werden können.
  • 3.9.3.3
  • Vorschriften
  • 3.9.3.3.1
  • Die simulierte Gesamtschwungmasse I muss die gleiche bleiben wie der theoretische Wert der äquivalenten Schwungmasse (siehe Nummer 3.5.1), und zwar in folgenden Grenzen:
      a)
    • ± 5 Prozent des theoretischen Werts für jeden Momentanwert,
    • b)
    • ± 2 Prozent des theoretischen Werts für den Mittelwert, der für jeden Vorgang der Fahrkurve berechnet wird.
  • 3.9.3.3.2
  • Die in Nummer 3.9.3.3.1 Buchstabe a genannten Grenzen werden beim Hochfahren eine Sekunde lang und bei Fahrzeugen mit Handschaltgetriebe beim Gangwechsel zwei Sekunden lang um jeweils + 50 Prozent geändert.
  • 3.9.3.4
  • Kontrollverfahren
  • 3.9.3.4.1
  • Die Kontrolle wird bei jeder Prüfung während der gesamten Dauer einer Fahrkurve durchgeführt.
  • Werden jedoch die Vorschriften unter Nummer 3.9.3.3 erfüllt und liegen die momentanen Beschleunigungswerte mindestens um den Faktor drei unter oder über den Werten, die bei der Fahrkurve auftreten, ist die oben beschriebene Kontrolle nicht erforderlich.
  • 3.9.3.5
  • Technische Anmerkung
  • Erläuterung zur Aufstellung der Arbeitsgleichungen.
  • 3.9.3.5.1
  • Kräftegleichgewicht auf der Straße


  • 3.9.3.5.2
  • Kräftegleichgewicht auf dem Prüfstand mit mechanisch simulierten Schwungmassen


  • 3.9.3.5.3
  • Kräftegleichgewicht auf dem Prüfstand mit nicht mechanisch (elektrisch) simulierten Schwungmassen



  • In diesen Formeln bedeuten:
      CR:
    • Motordrehmoment auf der Straße
    • Cm:
    • Motordrehmoment auf dem Prüfstand mit mechanisch simulierten Schwungmassen
    • Ce:
    • Motordrehmoment auf dem Prüfstand mit elektrisch simulierten Schwungmassen
    • φ r1
    • Trägheitsmoment des Fahrzeugantriebs bezogen auf die Antriebsräder
    • φ r2:
    • Trägheitsmoment der nicht angetriebenen Räder
    • φRm:
    • Trägheitsmoment des Prüfstands mit mechanisch simulierten Schwungmassen
    • φRe:
    • Mechanisches Trägheitsmoment des Prüfstands mit elektrisch simulierten Schwungmassen
    • M:
    • Masse des Fahrzeugs auf der Fahrbahn
    • I:
    • äquivalente Schwungmasse des Prüfstands mit mechanisch simulierten Schwungmassen
    • IM:
    • mechanische Schwungmasse eines Prüfstands mit elektrisch simulierten Schwungmassen
    • Fs:
    • resultierende Kraft bei konstanter Geschwindigkeit
    • C1:
    • resultierendes Drehmoment der elektrisch simulierten Schwungmassen
    • F1:
    • resultierende Kraft der elektrisch simulierten Schwungmassen


    • Winkelbeschleunigung der Antriebsräder


    • Winkelbeschleunigung der nicht angetriebenen Räder


    • Winkelbeschleunigung des Prüfstands mit mechanischen Schwungmassen


    • Winkelbeschleunigung des Prüfstands mit elektrischen Schwungmassen
    • ƴ:
    • lineare Beschleunigung
    • r1:
    • Reifenradius der Antriebsräder unter Last
    • r2:
    • Reifenradius der nicht angetriebenen Räder unter Last
    • Rm:
    • Rollenradius des Prüfstands mit mechanischen Schwungmassen
    • Re:
    • Rollenradius des Prüfstands mit elektrischen Schwungmassen
    • k1:
    • Koeffizient, der von der Getriebeübersetzung und den verschiedenen Schwungmassen der Kraftübertragung sowie vom „Wirkungsgrad“ abhängig ist
    • k2:
    • Übersetzungsverhältnis der Kraftübertragung

      „Wirkungsgrad“
    • k3:
    • Übersetzungsverhältnis der Kraftübertragung · „Wirkungsgrad“
    Unter der Annahme, dass die beiden Prüfstandtypen (siehe die Nummern 3.9.3.5.2 und 3.9.3.5.3) die gleichen Merkmale aufweisen, erhält man folgende vereinfachte Formel:


  • hierbei ist


  • 3.10
  • Beschreibung der Gas- und Partikelentnahmesysteme
  • 3.10.1
  • Einleitung
  • Es gibt mehrere Typen von Entnahmesystemen, welche die Vorschriften nach Nummer 3.4.2 erfüllen können. Die unter Nummer 3.10.3 beschriebenen Systeme entsprechen diesen Vorschriften. Andere Entnahmesysteme können verwendet werden, wenn sie den wesentlichen Kriterien für Entnahmesysteme mit variabler Verdünnung genügen.
  • Der Technische Dienst muss im Gutachten das Entnahmesystem angeben, das für die Prüfung verwendet wird.
  • 3.10.2
  • Kriterien für das System mit variabler Verdünnung beim Messen gas- und partikelförmiger Luftverunreinigungen im Abgas
  • 3.10.2.1
  • Anwendungsbereich
  • Angabe der Funktionsmerkmale eines Abgasentnahmesystems, das zur Messung der tatsächlichen Mengen emittierter gasförmiger Luftverunreinigungen aus Fahrzeugabgasen nach den Bestimmungen dieser Verordnung verwendet wird.
  • Das Entnahmesystem mit variabler Verdünnung zur Bestimmung der Massenemissionen muss drei Bedingungen erfüllen:
      a)
    • Die Abgase des Fahrzeugs müssen fortlaufend unter festgelegten Bedingungen mit Umgebungsluft verdünnt werden.
    • b)
    • Das Gesamtvolumen des Gemisches aus Abgasen und Verdünnungsluft muss genau gemessen werden.
    • c)
    • Es ist fortlaufend ein Teilstrom aus verdünntem Abgas und Verdünnungsluft für Analysenzwecke zu entnehmen.
  • Die Menge der gasförmigen Luftverunreinigungen wird nach den anteilmäßigen Probenkonzentrationen und den während der Prüfdauer gemessenen Gesamtvolumen bestimmt. Die Probenkonzentrationen werden entsprechend dem Gehalt gasförmiger Luftverunreinigungen der Umgebungsluft korrigiert.
  • 3.10.2.2
  • Erläuterungen des Verfahrens
  • Figur 4 zeigt eine schematische Darstellung des Entnahmesystems.
  • Die Abgase des Fahrzeugs sind mit genügend Umgebungsluft so zu verdünnen, dass im Entnahme- und Messsystem kein Kondenswasser auftritt.
  • Das Abgasentnahmesystem muss so konzipiert sein, dass die mittleren volumetrischen CO2-, CO-, CH und NOx-Konzentrationen, die in den während der Prüfung emittierten Abgasen enthalten sind, gemessen werden können.
  • Das Abgas/Luft-Gemisch muss an den Entnahmesonden homogen sein (siehe Nummer 3.10.2.3.1).
  • An den Sonden muss eine repräsentative Probe der verdünnten Abgase entnommen werden können.
  • Das Gerät muss die Messung des Gesamtvolumens der verdünnten Abgase des zu prüfenden Fahrzeugs ermöglichen.
  • Das Entnahmesystem muss gasdicht sein. Bauart und Werkstoff des Entnahmesystems müssen eine Beeinflussung der Konzentration der Luftverunreinigungen im verdünnten Abgas verhindern. Falls die Konzentration einer gasförmigen Luftverunreinigung oder der Partikel in dem verdünnten Gas durch ein Teil des Entnahmesystems (Wärmetauscher, Zyklon-Abscheider, Gebläse usw.) verändert wird, so muss diese Luftverunreinigung vor diesem Teil entnommen werden, falls dieser Fehler nicht anders behoben werden kann.
  • Hat das zu prüfende Fahrzeug mehrere Auspuffrohre, so sind diese durch ein Sammelrohr so nahe wie möglich am Fahrzeug zu verbinden.
  • Die Gasproben sind in ausreichend großen Entnahmebeuteln aufzufangen, damit die Gasentnahme während der Entnahmezeit nicht beeinträchtigt wird. Die Beutel müssen aus einem Material bestehen, das die Konzentrationen der gasförmigen Luftverunreinigungen in den Abgasen nicht beeinflusst (siehe Nummer 3.10.2.3.4.4).
  • Das Entnahmesystem mit variabler Verdünnung muss so beschaffen sein, dass das Abgas ohne wesentliche Auswirkungen auf den Gegendruck im Auspuffendrohr entnommen werden kann (siehe Nummer 3.10.2.3.1).
  • 3.10.2.3
  • Besondere Vorschriften
  • 3.10.2.3.1
  • Einrichtungen zur Abgasentnahme und -verdünnung
  • Das Verbindungsrohr zwischen dem (den) Auspuffrohr(en) und der Mischkammer muss möglichst kurz sein; es darf in keinem Fall
    • den statischen Druck an den Endrohren des Prüffahrzeugs um mehr als ± 0,75 kPa bei 50 km/h oder ± 125 kPa während der gesamten Prüfdauer gegenüber dem statischen Druck, der ohne Verbindungsrohr am Auspuffendrohr gemessen wurde, verändern. Der Druck muss im Endrohr oder in einem Verlängerungsrohr mit gleichem Durchmesser gemessen werden, und zwar möglichst am äußersten Ende;
    • die Art der Abgase verändern oder beeinflussen.
  • Es ist eine Mischkammer vorzusehen, in der die Abgase des Fahrzeugs und die Verdünnungsluft so zusammengeführt werden, dass an der Probeentnahmestelle ein homogenes Gemisch vorliegt.
  • In diesem Bereich darf die Homogenität des Gemischs um höchstens ± 2 Prozent vom Mittelwert aus mindestens fünf gleichmäßig über den Durchmesser des Gasstroms verteilten Punkten abweichen. Der Druck in der Mischkammer darf vom Luftdruck um höchstens ± 0,25 kPa abweichen, um die Auswirkung auf die Bedingungen an den Endrohren möglichst gering zu halten und den Druckabfall in einer Konditionierungseinrichtung für die Verdünnungsluft zu begrenzen.
  • 3.10.2.3.2
  • Hauptdurchsatzpumpe
  • Die Förderkapazität der Pumpe muss ausreichend sein, um eine Wasserkondensation zu verhindern. Dies kann im Allgemeinen dadurch sichergestellt werden, dass die CO2-Konzentration der verdünnten Abgase im Probebeutel auf einem Wert von weniger als 3 Volumenprozent gehalten wird.
  • 3.10.2.3.3
  • Volumenmessung
  • Das Volumenmessgerät muss eine Kalibriergenauigkeit von ± 2 Prozent unter allen Betriebsbedingungen beibehalten. Kann das Gerät Temperaturschwankungen des verdünnten Abgasgemisches am Messpunkt nicht ausgleichen, so muss ein Wärmetauscher benutzt werden, um die Temperatur auf ± 6 K der vorgesehenen Betriebstemperatur zu halten. Falls erforderlich, kann zum Schutz des Volumenmessgeräts ein Zyklon-Abscheider vorgesehen werden.
  • Ein Temperaturfühler ist unmittelbar vor dem Volumenmessgerät anzubringen. Das Temperaturmessgerät muss eine Genauigkeit von ± 1 K und eine Ansprechzeit von 0,1 s bei 62 Prozent einer Temperaturänderung (gemessen in Silikonöl) haben.
  • Druckmessungen während der Prüfung müssen eine Genauigkeit von ± 0,4 kPa aufweisen.
  • Die Messung des Druckes, bezogen auf den Luftdruck, ist vor und – falls erforderlich – hinter dem Durchflussmessgerät vorzunehmen.
  • 3.10.2.3.4
  • Gasentnahme
  • 3.10.2.3.4.1
  • Verdünntes Gas
  • Die Probe des verdünnten Abgases ist vor der Hauptdurchsatzpumpe, jedoch nach der Konditionierungseinrichtung (sofern vorhanden) zu entnehmen.
  • Der Durchfluss darf um nicht mehr als ± 2 Prozent vom Mittelwert abweichen.
  • Die Durchflussmenge muss mindestens 5 l/min und darf höchstens 0,2 Prozent der Durchflussmenge des verdünnten Abgases betragen.
  • 3.10.2.3.4.2
  • Verdünnungsluft
  • Eine Probe der Verdünnungsluft ist bei konstantem Durchfluss in unmittelbarer Nähe der Umgebungsluft (nach dem Filter, wenn vorhanden) zu entnehmen.
  • Das Gas darf nicht durch Abgase aus der Mischzone verunreinigt werden.
  • Die Durchflussmenge der Verdünnungsluftprobe muss ungefähr derjenigen des verdünnten Abgases ( 5 l/min) entsprechen.
  • 3.10.2.3.4.3
  • Entnahmeverfahren
  • Die bei der Entnahme verwendeten Werkstoffe müssen so beschaffen sein, dass die Konzentration der gasförmigen Luftverunreinigungen nicht verändert wird.
  • Es können Filter zum Abscheiden von Partikeln aus der Probe vorgesehen werden.
  • Mit Hilfe von Pumpen sind die Proben in die Sammelbeutel zu fördern.
  • Zur Gewährleistung der erforderlichen Durchflussmenge der Probe sind Durchflussregler und -messer zu verwenden.
  • Zwischen den Dreiweg-Ventilen und den Sammelbeuteln können gasdichte Schnellkupplungen verwendet werden, die auf der Beutelseite automatisch abschließen. Es können auch andere Verbindungen zur Weiterleitung der Proben zum Analysengerät benutzt werden (zum Beispiel Dreiweg-Absperrhähne).
  • Bei den verschiedenen Ventilen zur Weiterleitung der Gasproben sind Schnellschalt- und Schnellregelventile zu verwenden.
  • 3.10.2.3.4.4
  • Aufbewahrung der Proben
  • Die Gasproben sind in ausreichend großen Probenbeuteln (ca. 150 l) aufzufangen, um die Durchflussmenge der Proben nicht zu verringern. Diese Beutel müssen aus einem Material hergestellt sein, das die Konzentration der Gasprobe innerhalb von 20 Minuten nach Ende der Probeentnahme um nicht mehr als ± 2 Prozent verändert.
  • 3.10.2.4
  • Zusätzliches Entnahmegerät zur Prüfung von Fahrzeugen mit Dieselmotoren
  • Abweichend zur Gasentnahme bei Fahrzeugen mit Ottomotoren (Fremdzündung) befinden sich die Probenahmestellen zur Entnahme der Kohlenwasserstoff- und Partikelproben in einem Verdünnungstunnel.
  • Zur Verminderung von Wärmeverlusten im Abgas vom Auspuffendrohr bis zum Eintritt in den Verdünnungstunnel darf die hierfür verwendete Rohrleitung höchstens 3,6 m bzw. 6,1 m, falls thermisch isoliert, lang sein. Ihr Innendurchmesser darf höchstens 105 mm betragen.
  • Im Verdünnungstunnel, einem geraden aus elektrisch leitendem Material bestehenden Rohr müssen turbulente Strömungsverhältnisse herrschen (Reynoldszahlen 4 000), damit das verdünnte Abgas an den Entnahmestellen homogen und die Entnahme repräsentativer Gas- und Partikelproben gewährleistet ist. Der Verdünnungstunnel muss einen Durchmesser von mindestens 200 mm haben. Das System muss geerdet sein.
  • Das Partikel-Probenahmesystem besteht aus einer Entnahmesonde im Verdünnungstunnel, drei Filtereinheiten, bestehend aus jeweils zwei hintereinander angeordneten Filtern, auf die der Probengasstrom einer Testphase umgeschaltet werden kann.
  • Die Partikelentnahmesonde muss folgendermaßen beschaffen sein:
  • Sie muss in Nähe der Tunnelmittellinie, ungefähr zehn Tunneldurchmesser stromabwärts vom Abgaseintritt eingebaut sein und einen Innendurchmesser von mindestens 12 mm haben.
  • Der Abstand von der Probenahmespitze bis zum Filterhalter muss mindestens fünf Sondendurchmesser, jedoch höchstens 1 020 mm betragen.
  • Die Messeinheit des Probengasstroms besteht aus Pumpen, Gasmengenreglern und Durchflussmessgeräten.
  • Das Kohlenwasserstoff-Probenahmesystem besteht aus beheizter Entnahmesonde, -leitung, -filter, -pumpe.
  • Die Entnahmesonde muss im gleichen Abstand vom Abgaseintritt wie die Partikelentnahmesonde so eingebaut sein, dass eine gegenseitige Beeinflussung der Probenahmen vermieden wird. Sie muss einen Mindestinnendurchmesser von 4,5 mm haben.
  • Alle beheizten Teile müssen durch das Heizsystem auf einer Temperatur von 190 °C + 10 °C gehalten werden.
  • Ist ein Ausgleich der Durchflussschwankungen nicht möglich, so sind Wärmetauscher und ein Temperaturregler nach Nummer 2.3.3.1 erforderlich, um einen konstanten Durchfluss durch das System und somit die Proportionalität des Durchflusses der Probe sicherzustellen.
  • 3.10.3
  • Beschreibung der Systeme
  • 3.10.3.1
  • Entnahmesystem mit variabler Verdünnung und Verdrängerpumpe (PDP-CVS-System) (Figur 5)
  • 3.10.3.1.1
  • Das Entnahmesystem mit konstantem Volumen und Verdrängerpumpe (PDP-CVS) erfüllt die in Nummer 3.4.2 aufgeführten Bedingungen, indem die durch die Pumpe fließende Gasmenge bei konstanter Temperatur und konstantem Druck ermittelt wird. Zur Messung des Gesamtvolumens wird die Zahl der Umdrehungen der kalibrierten Verdrängerpumpe gezählt. Das Probengas erhält man durch Entnahme bei konstanter Durchflussmenge mit einer Pumpe, einem Durchflussmesser und einem Durchflussregelventil.
  • Figur 5 zeigt das Schema eines solchen Entnahmesystems. Da gültige Ergebnisse mit unterschiedlichen Versuchsanordnungen erzielt werden können, braucht die Anlage nicht ganz genau dem Schema zu entsprechen. Es können zusätzliche Teile verwendet werden, wie zum Beispiel Instrumente, Ventile, Magnetventile und Schalter, um zusätzliche Daten zu erhalten und die Funktionen der einzelnen Teile der Anlage zu koordinieren.
  • Zur Sammeleinrichtung gehören:
      1.
    • Ein Filter (1) für die Verdünnungsluft, der – soweit erforderlich – vorgeheizt werden kann. Dieser Filter besteht aus einer Aktivkohleschicht zwischen zwei Lagen Papier; er dient zur Senkung und Stabilisierung der Kohlenwasserstoffkonzentration der umgebenden Emissionen in der Verdünnungsluft;
    • 2.
    • eine Mischkammer (2), in der Abgase und Luft homogen gemischt werden;
    • 3.
    • ein Wärmetauscher (3), dessen Kapazität groß genug ist, um während der gesamten Prüfdauer die Temperatur des Luft/Abgas-Gemisches, das unmittelbar vor der Verdrängerpumpe gemessen wird, innerhalb von ± 6 K der vorgesehenen Temperatur zu halten. Dieses Gerät darf den Gehalt gasförmiger Luftverunreinigungen der später für die Analyse entnommenen verdünnten Abgase nicht verändern;
    • 4.
    • ein Temperaturregler zum Vorheizen des Wärmetauschers vor der Prüfung und zur Einhaltung der Temperatur während der Prüfung innerhalb von 6 K der vorgesehenen Temperatur;
    • 5.
    • eine Verdrängerpumpe (PDP) (4) zur Weiterleitung einer konstanten Durchflussmenge des Luft/Abgas-Gemisches. Die Kapazität der Pumpe muss groß genug sein, um eine Wasserkondensation in der Anlage unter allen Bedingungen zu vermeiden, die sich bei einer Prüfung einstellen können. Dazu wird normalerweise eine Verdrängerpumpe verwendet, mit
        a)
      • einer Kapazität, die der doppelten maximalen Abgas-Durchflussmenge entspricht, die bei den Beschleunigungsphasen der Fahrkurven erzeugt wird oder die
      • b)
      • ausreicht, um die CO2-Konzentration der verdünnten Abgase im Entnahmebeutel unterhalb von 3 Volumenprozent zu halten;
    • 6.
    • ein Temperaturmessgerät (Genauigkeit ± 1 K), das unmittelbar vor der Verdrängerpumpe angebracht wird. Mit diesem Gerät muss die Temperatur des verdünnten Abgasgemisches während der Prüfung kontinuierlich überwacht werden können;
    • 7.
    • ein Druckmesser (12) (Genauigkeit ± 0,4 kPa), der direkt vor der Verdrängerpumpe angebracht wird und das Druckgefälle zwischen dem Gasgemisch und der Umgebungsluft aufzeichnet;
    • 8.
    • ein weiterer Druckmesser (12) (Genauigkeit ± 0,4 kPa), der so angebracht wird, dass die Druckdifferenz zwischen Ein- und Auslass der Pumpe aufgezeichnet wird;
    • 9.
    • Entnahmesonden, mit denen konstante Proben der Verdünnungsluft und des verdünnten Abgas/Luft-Gemisches entnommen werden können;
    • 10.
    • Filter (5) zum Abscheiden von Partikeln aus den für die Analyse entnommenen Gasen;
    • 11.
    • Pumpen zur Entnahme einer konstanten Durchflussmenge der Verdünnungsluft sowie des verdünnten Abgas/Luft-Gemisches während der Prüfung;
    • 12.
    • Durchflussregler, welche die Durchflussmenge bei der Gasentnahme während der Prüfung durch die Entnahmesonden konstant halten; diese Durchflussmenge muss so groß sein, dass am Ende der Prüfung Proben von ausreichender Größe für die Analyse ( 5 l/min) verfügbar sind;
    • 13.
    • Durchflussmesser zur Einstellung und Überwachung einer konstanten Gasprobenmenge während der Prüfung;
    • 14.
    • Schnellschaltventile zur Weiterleitung der konstanten Gasprobenmenge entweder in die Entnahmebeutel oder in die Atmosphäre;
    • 15.
    • gasdichte Schnellkupplungen zwischen den Schnellschaltventilen und den Entnahmebeuteln. Die Kupplung muss auf der Beutelseite automatisch abschließen. Es können auch andere Mittel verwendet werden, um die Probe in den Analysator zu bringen (zum Beispiel Dreiweg-Absperrhähne);
    • 16.
    • Beutel (9, 10) zum Auffangen der Proben verdünnter Abgase und der Verdünnungsluft während der Prüfung. Sie müssen groß genug sein, um den Gasproben-Durchfluss nicht zu verringern. Sie müssen aus einem Material hergestellt sein, das weder die Messungen selbst noch die chemische Zusammensetzung der Gasproben beeinflusst (beispielsweise Polyethen/Polyamid- oder Polyfluorkohlenstoff-Verbundfolien);
    • 17.
    • ein Digitalzähler zur Aufzeichnung der Zahl der Umdrehungen der Verdrängerpumpe während der Prüfung.
  • 3.10.3.1.2
  • Zusätzliche Geräte für die Prüfung von Fahrzeugen mit Dieselmotoren
  • Für die Prüfung der Fahrzeuge mit Dieselmotor sind die in Figur 5 dargestellten Geräte zu verwenden:
  • Verdünnungstunnel
  • beheiztes Kohlenwasserstoff-Probenahmesystem
      a)
    • Entnahmesonde im Verdünnungstunnel
    • b)
    • Filter
    • c)
    • Entnahmeleitung
    • d)
    • Mehrwegventil
    • e)
    • Pumpe, Durchflussmessgeräte, Durchflussregler
    • f)
    • Flammen-Ionisations-Detektor (HFID)
    • g)
    • Integrations- und Aufzeichnungsgeräte für die momentanen Kohlenwasserstoffkonzentrationen
    • h)
    • Schnellkupplung für die Analyse der Probe der Umgebungsluft mit dem HFID
  • Partikel-Probenahmesystem
      i)
    • Entnahmesonde im Verdünnungstunnel
    • j)
    • Filtereinheit, bestehend aus zwei hintereinander angeordneten Filtereinheiten; Umschaltvorrichtung für weitere parallel angeordnete Filterpaare
    • k)
    • Entnahmeleitung
    • l)
    • Pumpen, Durchflussregler, Durchflussmessgeräte
  • 3.10.3.2
  • Verdünnungssystem mit Venturi-Rohr und kritischer Strömung (CFV-CVS-System) (Figur 4)
  • 3.10.3.2.1
  • Die Verwendung eines Venturi-Rohrs mit kritischer Strömung im Rahmen des Entnahmeverfahrens mit konstantem Volumen basiert auf den Grundsätzen der Strömungslehre unter den Bedingungen der kritischen Strömung. Die Durchflussmenge am Venturi-Rohr (7) wird während der gesamten Prüfung fortlaufend überwacht, berechnet und integriert.
  • Die Verwendung eines weiteren Probenahme-Venturi-Rohrs (4) gewährleistet die proportionale Entnahme der Gasproben. Da Druck und Temperatur am Eintritt beider Venturi-Rohre gleich sind, ist das Volumen der Gasentnahme proportional zum Gesamtvolumen des erzeugten Gemisches aus verdünnten Abgasen. Das System erfüllt somit die in diesem Anhang festgelegten Bedingungen.
  • Figur 4 zeigt das Schema eines solchen Entnahmesystems. Da gültige Ergebnisse mit unterschiedlichen Versuchsanordnungen erzielt werden können, braucht die Anlage nicht ganz genau dem Schema zu entsprechen. Es können zusätzliche Teile verwendet werden, wie zum Beispiel Instrumente, Ventile, Magnetventile und Schalter, um zusätzliche Daten zu erhalten und die Funktionen der einzelnen Teile der Anlage zu koordinieren.
  • Zur Sammeleinrichtung gehören:
      1.
    • Ein Filter (1) für die Verdünnungsluft, der – soweit erforderlich – vorbeheizt werden kann. Dieser Filter besteht aus einer Aktivkohleschicht zwischen zwei Lagen Papier; er dient zur Senkung und Stabilisierung der Kohlenwasserstoffkonzentration der umgebenden Emissionen in der Verdünnungsluft;
    • 2.
    • eine Mischkammer (2), in der Abgase und Luft homogen gemischt werden;
    • 3.
    • ein Zyklon-Abscheider (3) zum Abscheiden von Partikeln;
    • 4.
    • Entnahmesonden, mit denen Proben der Verdünnungsluft und der verdünnten Abgase entnommen werden können;
    • 5.
    • ein Entnahme-Venturi-Rohr (4) mit kritischer Strömung, mit dem anteilmäßige Proben verdünnter Abgase an der Entnahmesonde entnommen werden können;
    • 6.
    • Filter zum Abscheiden von Partikeln aus den für die Analyse entnommenen Gasen;
    • 7.
    • Pumpen zum Sammeln eines Teils der Luft und der verdünnten Abgase in den Beuteln während der Prüfung;
    • 8.
    • Durchflussregler, um die Durchflussmenge bei der Gasentnahme während der Prüfung durch die Entnahmesonde konstant zu halten. Diese Durchflussmenge muss so groß sein, dass am Ende der Prüfung Proben von ausreichender Größe für die Analyse verfügbar sind (55 l/min);
    • 9.
    • Durchflussmesser zur Einstellung und Überwachung der Durchflussmenge während der Prüfung;
    • 10.
    • Schnellschaltventile zur Weiterleitung der konstanten Gasprobenmenge entweder in die Entnahmebeutel oder in die Atmosphäre;
    • 11.
    • gasdichte Schnellkupplungen zwischen den Schnellschaltventilen und den Entnahmebeuteln. Die Kupplung muss auf der Beutelseite automatisch abschließen. Es können auch andere Mittel verwendet werden, um die Probe in den Analysator zu bringen (zum Beispiel Dreiweg-Absperrhähne);
    • 12.
    • Beutel (9, 10) zum Auffangen der Proben verdünnter Abgase und Verdünnungsluft während der Prüfung. Die Beutel müssen groß genug sein, um den Gasprobendurchfluss nicht zu verringern. Sie müssen aus einem Material hergestellt sein, das weder die Messungen selbst noch die chemische Zusammensetzung der Gasproben beeinflusst (zum Beispiel Polyethen/Polyamid- oder Polyfluorkohlenstoff-Verbundfolien);
    • 13.
    • ein Druckmesser (5) mit einer Genauigkeit von ± 0,4 kPa;
    • 14.
    • ein Temperaturmessgerät (6) mit einer Genauigkeit von ± 1 K und einer Ansprechzeit von 0,1 Sekunden bei 62 Prozent einer Temperaturänderung (gemessen in Silikonöl);
    • 15.
    • ein Venturi-Rohr mit kritischer Messströmung (7) zur Messung der Durchflussmenge der verdünnten Abgase;
    • 16.
    • ein Gebläse (8) mit ausreichender Leistung, um das gesamte Volumen der verdünnten Gase anzusaugen.
  • Das Entnahmesystem CFV-CVS muss eine ausreichend große Kapazität haben, damit eine Wasserkondensation im Gerät unter allen Bedingungen vermieden wird, die sich bei einer Prüfung einstellen können. Dazu wird normalerweise ein Gebläse verwendet mit einer Kapazität, die der doppelten der maximalen Abgasdurchflussmenge entspricht, die bei den Beschleunigungsphasen der Fahrkurve erzeugt wird oder die ausreicht, um die CO2-Konzentration der verdünnten Abgase im Entnahmebeutel unterhalb von 3 Volumenprozent zu halten.
  • 3.10.3.2.2
  • Zusätzliche Geräte für die Prüfung von Fahrzeugen mit Dieselmotor
  • Für die Prüfung der Fahrzeuge mit Dieselmotor sind die in Figur 5 dargestellten Geräte zu verwenden (siehe Nummer 3.10.3.1). Ist ein Ausgleich der Durchflussschwankungen nicht möglich, so sind ein Wärmetauscher (3) und ein Temperaturregler erforderlich, um einen konstanten Durchfluss durch das Probenahme-Venturi-Rohr und somit die Proportionalität des Durchflusses durch die Entnahmesonde sicherzustellen.
  • 3.10.4
  • Ermittlung der Massenemissionen
  • Der CO-, CO2-, NOx- und CH-Massenausstoß während der verschiedenen Testphasen der Fahrkurven I und II wird bestimmt, indem deren mittlere volumetrische Konzentrationen der in Beuteln gesammelten verdünnten Abgase gemessen werden.
  • Der CH-Massenausstoß von Fahrzeugen mit Dieselmotor wird demgegenüber mit einem kontinuierlich registrierenden beheizten Flammen-Ionisations-Detektor bestimmt. Die mittlere volumetrische Konzentration wird durch Integration über die Dauer der Testphasen ermittelt (siehe Nummer 3.1.3).
  • Die kontinuierliche Messung der CO-, CO2-, und NOx-Konzentrationen des verdünnten Abgases können gleichermaßen zur Bestimmung des Massenausstoßes während der einzelnen Testphasen herangezogen werden, sofern der dabei ermittelte Massenausstoß von den in den Beuteln ermittelten Werten um nicht mehr als ± 3 Prozent abweicht.
  • 3.11
  • Kalibrierverfahren für die Geräte
  • 3.11.1
  • Erstellung der Kalibrierkurve des Analysators
  • Jeder normalerweise verwendete Messbereich muss nach Nummer 3.4.4.3 nach dem nachstehend festgelegten Verfahren kalibriert werden.
  • Die Kalibrierkurve wird durch mindestens fünf Kalibrierpunkte festgelegt, die in möglichst gleichem Abstand anzuordnen sind. Die Nennkonzentration des Prüfgases der höchsten Konzentration muss mindestens 80 Prozent des Skalenendwerts betragen.
  • Die Kalibrierkurve wird nach der Methode der „kleinsten Quadrate“ berechnet. Ist der resultierende Grad des Polynoms größer als drei, so muss die Zahl der Kalibrierpunkte zumindest so groß wie der Grad dieses Polynoms plus zwei sein.
  • Die Kalibrierkurve darf um nicht mehr als 2 Prozent vom Nennwert eines jeden Kalibriergases abweichen.
  • Der Chemilumineszenz-Analysator muss in der Stellung „NOx“ kalibriert werden.
  • Es können auch andere Verfahren (Rechner, elektronische Messbereichsumschaltung usw.) angewendet werden, wenn dem Technischen Dienst zufriedenstellend nachgewiesen wird, dass sie eine gleichwertige Genauigkeit bieten.
  • 3.11.1.1
  • Verlauf der Kalibrierung
  • Anhand des Verlaufs der Kalibrierkurve und der Kalibrierpunkte kann die einwandfreie Durchführung der Kalibrierung überprüft werden. Es sind die verschiedenen Kennwerte des Analysators anzugeben, insbesondere:
      a)
    • die Skaleneinteilung
    • b)
    • die Empfindlichkeit
    • c)
    • der Nullpunkt
    • d)
    • der Zeitpunkt der Kalibrierung.
  • 3.11.1.2
  • Überprüfung der Kalibrierkurve
  • Jeder normalerweise verwendete Messbereich muss vor jeder Analyse wie folgt überprüft werden:
  • Die Kalibrierung wird mit einem Nullgas und einem Prüfgas überprüft, dessen Nennwert in etwa der verdünnten Abgaszusammensetzung entspricht.
  • Beträgt für die beiden betreffenden Punkte die Differenz zwischen dem theoretischen Wert und dem bei der Überprüfung erzielten Wert nicht mehr als ± 5 Prozent des Skalenwerts, so dürfen die Einstellkennwerte neu justiert werden. Andernfalls muss eine neue Kalibrierkurve nach Nummer 3.11.1 erstellt werden.
  • Nach der Überprüfung werden das Nullgas und das gleiche Prüfgas für eine erneute Überprüfung verwendet. Die Analyse ist gültig, wenn die Differenz zwischen beiden Messungen weniger als 2 Prozent beträgt.
  • 3.11.2
  • Überprüfung der Wirksamkeit des NOx-Konverters
  • Es ist die Wirksamkeit des Konverters für die Umwandlung von NO2 in NO zu überprüfen.
  • Diese Überprüfung kann mit einem Ozonisator entsprechend dem Prüfungsaufbau nach Figur 6 und dem nachstehend beschriebenen Verfahren durchgeführt werden.
  • Der Analysator wird in dem am häufigsten verwendeten Messbereich nach den Anweisungen des Herstellers mit dem Nullgas und Kalibriergas (letzteres muss einen NO-Gehalt aufweisen, der etwa 80 Prozent des Skalenendwerts entspricht, die NO2-Konzentration im Gasgemisch darf nicht mehr als 5 Prozent der NO-Konzentration betragen) kalibriert. Der NOx-Analysator muss auf NO-Betrieb eingestellt werden, so dass das Kalibriergas nicht in den Konverter gelangt. Die angezeigte Konzentration ist aufzuzeichnen.
  • Durch ein T-Verbindungsstück wird dem Gasstrom kontinuierlich Sauerstoff oder synthetische Luft zugeführt, bis die angezeigte Konzentration etwa 10 Prozent geringer ist als die angezeigte Kalibrierkonzentration.


  • Figur 6
  • Schaltschema für NO2-NO-Konverterprüfung



  • Die angezeigte Konzentration (c) ist aufzuzeichnen. Während dieses ganzen Vorgangs muss der Ozonisator ausgeschaltet sein.
  • Anschließend wird der Ozonisator eingeschaltet und so eingeregelt, dass die angezeigte NO-Konzentration auf 20 Prozent (Minimum 10 Prozent) der angegebenen Kalibrierkonzentration sinkt. Die angezeigte Konzentration (d) ist aufzuzeichnen.
  • Der Analysator wird dann auf den Betriebszustand NOx geschaltet, und das Gasgemisch, bestehend aus NO, NO2, O2 und N2, strömt nur durch den Konverter. Die angezeigte Konzentration (a) ist aufzuzeichnen.
  • Danach wird der Ozonisator ausgeschaltet. Das Gasgemisch strömt durch den Konverter in den Messteil. Die angezeigte Konzentration (b) ist aufzuzeichnen.
  • Bei noch immer ausgeschaltetem Ozonisator wird auch die Zufuhr von Sauerstoff und synthetischer Luft unterbrochen. Der vom Analysator angezeigte NOx-Wert darf dann den Kalibrierwert um nicht mehr als 5 Prozent übersteigen.
  • Der Wirkungsgrad (Z) des NO2-Konverters wird wie folgt berechnet:


  • Der so erhaltene Wert darf nicht kleiner als 95 Prozent sein. Der Wirkungsgrad ist mindestens einmal pro Woche zu überprüfen.
  • 3.11.3
  • Kalibrierung des Entnahmesystems mit konstantem Volumen (CVS-System)
  • Das CVS-System wird mit einem Präzisions-Durchflussmesser und einem Durchflussregler kalibriert. Der Durchfluss im System wird bei verschiedenen Druckwerten gemessen, ebenso werden die Regelkennwerte des Systems ermittelt; danach wird das Verhältnis zwischen letzteren und den Durchflüssen ermittelt.
  • Es können mehrere Typen von Durchflussmessern verwendet werden (zum Beispiel kalibriertes Venturi-Rohr, Laminar-Durchflussmesser, kalibrierter Flügelrad-Durchflussmesser), vorausgesetzt, es handelt sich um ein dynamisches Messgerät, und die Vorschriften nach Nummer 3.11.3.1 werden erfüllt.
  • In den folgenden Absätzen wird die Kalibrierung von PDP- und CFV-Entnahmegeräten mit Laminar-Durchflussmesser beschrieben. Die Genauigkeit der Laminar-Durchflussmesser ist ausreichend, um die Gültigkeit der Kalibrierung bei ausreichender Zahl von Messungen überprüfen zu können (Figur 7).
  • 3.11.3.1
  • Kalibrierung der Verdrängerpumpe (PDP)
  • 3.11.3.1.1
  • Kalibrierverfahren
  • Bei dem nachstehend festgelegten Kalibrierverfahren werden Geräte, Versuchsanordnung und verschiedene Kennwerte beschrieben, die für die Ermittlung des Durchsatzes der Pumpe im CVS-System gemessen werden müssen. Alle Kennwerte der Pumpe werden gleichzeitig mit den Kennwerten des Durchflussmessers gemessen, der mit der Pumpe in Reihe geschaltet ist. Danach kann die Kurve des berechneten Durchflusses (ausgedrückt in m3/min am Pumpeneinlass bei absolutem Druck und absoluter Temperatur) als Korrelationsfunktion aufgezeichnet werden, die einer bestimmten Kombination von Pumpenkennwerten entspricht. Die Lineargleichung, die das Verhältnis zwischen dem Pumpendurchsatz und der Korrelationsfunktion ausdrückt, wird sodann aufgestellt. Hat die Pumpe des CVS-Systems mehrere Übersetzungsverhältnisse, so muss jede verwendete Übersetzung kalibriert werden.
  • Dieses Kalibrierverfahren beruht auf der Messung der absoluten Werte der Pumpen- und Durchflussmesskennwerte, die an jedem Punkt in Beziehung zum Durchfluss stehen. Drei Bedingungen müssen eingehalten werden, damit Genauigkeit und Vollständigkeit der Kalibrierkurve garantiert sind:
      a)
    • Die Pumpendrücke müssen an den Anschlussstellen der Pumpe selbst gemessen werden und nicht an den äußeren Rohrleitungen, die am Pumpenein- und -auslass angeschlossen sind. Die Druckanschlüsse am oberen und unteren Punkt der vorderen Antriebsplatte sind den tatsächlichen Drücken ausgesetzt, die im Pumpeninnenraum vorhanden sind und so die absoluten Druckdifferenzen widerspiegeln;
    • b)
    • während des Kalibrierens muss eine konstante Temperatur aufrechterhalten werden. Der Laminar-Durchflussmesser ist gegen Schwankungen der Einlasstemperatur empfindlich, die eine Streuung der gemessenen Werte verursachen. Temperaturschwankungen von ± 1 K sind zulässig, sofern sie allmählich innerhalb eines Zeitraums von mehreren Minuten auftreten;
    • c)
    • alle Anschlussrohrleitungen zwischen dem Durchflussmesser und der CVS-Pumpe müssen dicht sein.
    Bei der Prüfung zur Bestimmung der Abgasemissionen kann durch Messung dieser Pumpenkennwerte der Durchfluss aus der Kalibriergleichung berechnet werden.


  • Figur 7
  • Schematische Darstellung einer Kalibriervorrichtung für CVS-Geräte



  • Figur 7 zeigt ein Beispiel für eine Kalibriervorrichtung. Änderungen sind zulässig, sofern sie vom Technischen Dienst als gleichwertig anerkannt werden. Bei Verwendung der in Figur 7 beschriebenen Einrichtung müssen folgende Daten den angegebenen Genauigkeitstoleranzen genügen:
    Luftdruck (korrigiert) (PB)± 0,03kPa
    Umgebungstemperatur (T)± 0,3K
    Lufttemperatur am LFE-Eintritt (ETI)± 0,15K
    Unterdruck vor LFE (EPI)± 0,01kPa
    Druckabfall durch LFE-Düse (EDP)± 0,001kPa
    Lufttemperatur am Einlass der PDP-CVS-Pumpe (PTI)± 0,3K
    Lufttemperatur am Auslass der PDP-CVS-Pumpe (PTO)± 0,3K
    Unterdruck am Einlass der CVS-Pumpe (PPI)± 0,022kPa
    Druckhöhe am Auslass der CVS-Pumpe (PPO)± 0,022kPa
    Pumpendrehzahl während der Prüfung (n)± 1Umdrehung
    Dauer der Prüfung (t) (bei mind. 120 s)± 0,05s
  • Ist der Aufbau nach Figur 7 durchgeführt, so ist das Durchflussregelventil voll zu öffnen. Die PDP-CVS-Pumpe muss 20 Minuten in Betrieb sein, bevor die Kalibrierung beginnt.
  • Das Durchflussregelventil wird teilweise geschlossen, damit der Unterdruck am Pumpeneinlass höher wird (ca. 1 kPa) und auf diese Weise mindestens eine Zahl von sechs Messpunkten für die gesamte Kalibrierung verfügbar ist. Das System muss sich innerhalb von drei Minuten stabilisieren, danach sind die Messungen zu wiederholen.
  • 3.11.3.1.2
  • Analyse der Ergebnisse
  • Die Luftdurchflussmenge Qs an jedem Prüfpunkt wird nach den Angaben des Herstellers aus den Messwerten des Durchflussmessers in m3/min ermittelt (Normalbedingungen).
  • Die Luftdurchflussmenge wird dann auf den Pumpendurchsatz Vo in m3 je Umdrehung bei absoluter Temperatur und absolutem Druck am Pumpeneinlass umgerechnet.


  • hierbei bedeuten:
      Vo:
    • Pumpendurchflussmenge bei Tp und Pp in m3/Umdrehung
    • Qs:
    • Luftdurchflussmenge bei 101,33 kPa und 273,2 K in m3/min
    • Tp:
    • Temperatur am Pumpeneinlass in K
    • Pp:
    • absoluter Druck am Pumpeneinlass in kPa
    • n:
    • Pumpendrehzahl in min–1
  • Zur Kompensierung der gegenseitigen Beeinflussung der Druckschwankungen mit der Pumpendrehzahl und den Rückströmverlusten der Pumpe wird die Korrelationsfunktion (xo) zwischen der Pumpendrehzahl (n), der Druckdifferenz zwischen Ein- und Auslass der Pumpe und dem absoluten Druck am Pumpenauslass mit folgender Formel berechnet:


  • hierbei bedeuten:
      xo:
    • Korrelationsfunktion
    • ΔPp:
    • Druckdifferenz zwischen Pumpeneinlass und Pumpenauslass (kPa)
    • Pe:
    • absoluter Druck am Pumpenauslass (PPO + PB) (kPa)
  • Mit der Methode der kleinsten Quadrate wird eine lineare Angleichung vorgenommen, um nachstehende Kalibriergleichungen zu erhalten
  • Vo = Do – M (xo)
  • n = A – B (ΔPp)
  • Do, M, A und B sind Konstanten für die Steigung der Geraden und für die Achsabschnitte (Ordinaten).
  • Hat das CVS-System mehrere Übersetzungen, so muss für jede Übersetzung eine Kalibrierung vorgenommen werden. Die für diese Übersetzung erzielten Kalibrierkurven müssen in etwa parallel sein, und die Ordinatenwerte Do müssen größer werden, wenn der Durchsatzbereich der Pumpe kleiner wird. Bei sorgfältiger Kalibrierung müssen die mit Hilfe der Gleichung berechneten Werte innerhalb von ± 0,5 Prozent des gemessenen Werts Vo liegen. Die Werte M sollten je nach Pumpe verschieden sein. Die Kalibrierung muss bei Inbetriebnahme der Pumpe und nach jeder größeren Wartung vorgenommen werden.
  • 3.11.3.2
  • Kalibrierung des Venturi-Rohrs mit kritischer Strömung (CFV)
  • Bei der Kalibrierung des CFV-Venturi-Rohrs bezieht man sich auf die Durchflussgleichung für ein Venturi-Rohr mit kritischer Strömung:


  • dabei bedeuten:
      Qs:
    • Durchflussmenge
    • Kv:
    • Kalibrierkoeffizient
    • P:
    • absoluter Druck in kPa
    • T:
    • absolute Temperatur in K
  • Die Gasdurchflussmenge ist eine Funktion des Eintrittsdrucks und der Eintrittstemperatur.
  • Das nachstehend beschriebene Kalibrierverfahren ermittelt den Wert des Kalibrierkoeffizienten bei gemessenen Werten für Druck, Temperatur und Luftdurchsatz.
  • Bei der Kalibrierung der elektronischen Geräte des CFV-Venturi-Rohrs ist das vom Hersteller empfohlene Verfahren anzuwenden.
  • Bei den Messungen für die Kalibrierung des Durchflusses des Venturi-Rohrs mit kritischer Strömung müssen die nachstehend genannten Parameter den angegebenen Genauigkeitstoleranzen genügen:
    Luftdruck (korrigiert) (PB)± 0,03kPa
    Lufttemperatur am LFE-Eintritt (ETI)± 0,15K
    Unterdruck von LFE (EPI)± 0,01kPa
    Druckabfall durch LFE-Düse (EDP)± 0,001kPa
    Luftdurchflussmenge (Qs)± 0,5%
    Unterdruck am CFV-Eintritt (PPI)± 0,02kPa
    Temperatur am Venturi-Rohr-Eintritt (Tv)± 0,2K
  • Die Geräte sind entsprechend Figur 7 aufzubauen und auf Dichtheit zu überprüfen. Jede undichte Stelle zwischen Durchflussmessgerät und Venturi-Rohr mit kritischer Strömung würde die Genauigkeit der Kalibrierung stark beeinträchtigen.
  • Das Durchflussregelventil ist voll zu öffnen, das Gebläse ist einzuschalten und das System muss stabilisiert werden. Es sind die von allen Geräten angezeigten Werte aufzuzeichnen.
  • Die Einstellung des Durchflussregelventils ist zu verändern, und es sind mindestens acht Messungen im kritischen Durchflussbereich des Venturi-Rohrs durchzuführen:
  • Die bei der Kalibrierung aufgezeichneten Messwerte sind für die nachstehenden Berechnungen zu verwenden. Die Luftdurchflussmenge Qs an jedem Messpunkt ist aus den Messwerten des Durchflussmessers nach dem vom Hersteller angegebenen Verfahren zu bestimmen.
  • Es sind die Werte des Kalibrierkoeffizienten Kv für jeden Messpunkt zu berechnen:


  • dabei bedeuten:
      Qs:
    • Durchflussmenge in m3/min bei 273,2 K und 101,33 kPa
    • Tv:
    • Temperatur am Eintritt des Venturi-Rohrs in K
    • Pv:
    • absoluter Druck am Eintritt des Venturi-Rohrs in kPa
  • Es ist eine Kurve Kv in Abhängigkeit vom Druck am Eintritt des Venturi-Rohrs aufzunehmen. Bei Schallgeschwindigkeit ist Kv fast konstant. Fällt der Druck (das heißt bei wachsendem Unterdruck), nimmt Kv oberhalb eines bestimmten Eingangs-Unterdrucks ab. Die hieraus resultierenden Veränderungen von Kv sind nicht zu berücksichtigen. Bei einer Mindestanzahl von acht Messpunkten im kritischen Bereich sind der Mittelwert von Kv und die Standardabweichung zu berechnen. Beträgt die Standardabweichung des Mittelwerts von Kv mehr als 0,3 Prozent, so müssen Korrekturmaßnahmen getroffen werden.
  • 3.11.4
  • Überprüfung des Gesamtsystems
  • Zur Überprüfung der Übereinstimmung mit den Vorschriften der Nummer 3 wird die Gesamtgenauigkeit des CVS-Entnahmesystems und der Analysengeräte ermittelt, indem eine bekannte Menge eines luftverunreinigenden Gases in das System eingeführt wird, wenn dieses wie für eine normale Prüfung in Betrieb ist; danach wird die Analyse durchgeführt und die Masse der Schadstoffe nach den Formeln der Anlage berechnet, wobei jedoch als Propandichte der Wert von 1,967 kg/m3 unter Normalbedingungen zugrunde gelegt wird. Nachstehend werden zwei ausreichend genaue Verfahren beschrieben.
  • 3.11.4.1
  • Die Messung eines konstanten Durchflusses eines reinen Gases (CO oder C3H8) ist mit einer Messblende für kritische Strömung durchzuführen.
  • Durch eine kalibrierte Messblende für kritische Strömung wird eine bekannte Menge reinen Gases (CO oder C3H8) in das CVS-System eingeführt. Ist der Eintrittsdruck groß genug, so ist die von der Messblende eingestellte Durchflussmenge unabhängig vom Austrittsdruck der Messblende (Bedingungen für kritische Strömung). Übersteigen die festgestellten Abweichungen 5 Prozent, so ist die Ursache festzustellen und zu beseitigen. Das CVS-System wird wie für eine Prüfung der Abgasemissionen fünf bis zehn Minuten lang betrieben. Die in einem Beutel aufgefangenen Gase werden mit einem normalen Gerät analysiert und die erzielten Ergebnisse mit der bereits bekannten Konzentration der Gasproben verglichen.
  • 3.11.4.2
  • Überprüfung des CVS-Systems durch gravimetrische Bestimmung eines reinen Gases (CO oder C3H8).
  • Die Überprüfung des CVS-Systems mit dem gravimetrischen Verfahren ist wie folgt durchzuführen:
  • Es ist eine kleine mit Kohlenmonoxid oder Propan gefüllte Flasche zu verwenden, deren Masse auf ± 0,01 g zu ermitteln ist. Danach wird das CVS-System fünf bis zehn Minuten lang wie für eine normale Prüfung zur Bestimmung der Abgasemissionen betrieben, wobei CO oder Propan in das System eingeführt wird. Die eingeführte Menge reinen Gases wird durch Messung der Massendifferenz der Flasche ermittelt. Danach werden die in einem normalerweise für die Abgasanalyse verwendeten Beutel aufgefangenen Gase analysiert. Die Ergebnisse werden sodann mit den zuvor berechneten Konzentrationswerten verglichen.
  • 3.12
  • Kalibrierung der Messkammer und Berechnung der Verdunstungsemissionen
  • 3.12.1
  • Kalibrierung der gasdichten Kammer zur Ermittlung der Verdunstungsemissionen
  • Der Vorgang der Kalibrierung besteht aus drei Abschnitten:
      a)
    • Bestimmung des Kammervolumens
    • b)
    • Bestimmung der Hintergrundkonzentrationen in der Kammer
    • c)
    • Prüfung der Kammer auf Dichtheit
  • 3.12.1.1
  • Bestimmung des Kammervolumens
  • Vor der Inbetriebnahme muss das Kammervolumen wie folgt bestimmt werden:
      a)
    • Sorgfältiges Ausmessen der inneren Länge, Weite und Höhe der Kammer (unter Beachtung der Unregelmäßigkeiten) zur Berechnung des inneren Volumens.
    • b)
    • Überprüfung des Kammervolumens nach Nummer 3.12.1.3. Falls die daraus berechnete Propanmasse nicht mit der Genauigkeit von mindestens 2 Prozent mit der zudosierten Masse übereinstimmt, ist das Kammervolumen zu korrigieren.
  • 3.12.1.2
  • Bestimmung der Hintergrundkonzentration in der Kammer
  • Vor der Inbetriebnahme und danach mindestens einmal jährlich sowie nach jeder Maßnahme, die die Stabilität der Hintergrundkonzentration beeinflussen könnte, ist wie folgt zu verfahren:
  • Die CH-Messungen sind mit dem in Nummer 3 spezifizierten FID durchzuführen.
  • Durchlüften der Kammer mit Umgebungsluft, bis sich eine konstante CH-Konzentration eingestellt hat.
  • Inbetriebnahme der (des) für die Durchmischung des Kammervolumens erforderlichen Gebläse(s).
  • Verschließen der Kammer. Messung und Aufzeichnung der Temperatur, des Drucks und der CH-Konzentration in der Kammer. Dies sind die Ausgangswerte für die Berechnung der Hintergrundkonzentration.
  • Der Kammerinhalt soll vier Stunden fortlaufend ohne Entnahme eines Probengasstroms durchmischt werden.
  • Wiederholung der Messungen. Dies sind die Endwerte für die Berechnung der Hintergrundkonzentration der Messkammer.
  • Die Differenz beider Werte muss kleiner als 0,4 g sein. Liegen die Werte darüber, müssen die Störeinflüsse beseitigt werden.
  • 3.12.1.3
  • Prüfung der Kammer auf Dichtheit
  • Vor der Inbetriebnahme der Kammer und danach mindestens einmal monatlich muss die Kammer wie folgt auf Dichtheit überprüft werden:
  • Durchlüften der Kammer mit Umgebungsluft, bis sich eine konstante CH-Konzentration in der Kammer eingestellt hat.
  • Inbetriebnahme der (des) für die Durchmischung des Kammervolumens vorgesehenen Gebläse(s).
  • Verschließen der Kammer, Messung und Aufzeichnung der Werte für die Temperatur, den Druck und die CH-Konzentration in der Kammer. Dies sind die Eingangswerte für die Rechnung zur Kammerkalibrierung.
  • Einbringen einer auf mindestens 0,5 Prozent genau bestimmten Menge reinen Propans. Die Propanmenge kann durch Volumenstrommessung oder durch Wägung ermittelt werden.
  • Nach mindestens fünf Minuten Durchmischung werden CH-Konzentration, Temperatur und Druck in der Kammer gemessen und aufgezeichnet. Dies sind die Endwerte für die Rechnung zur Kammerkalibrierung und gleichzeitig die Ausgangswerte für die Rechnungen zur Prüfung der Dichtheit der Kammer.
  • Der Kammerinhalt soll vier Stunden ohne Entnahme eines Probengasstroms durchmischt werden.
  • Messung und Aufzeichnung der Werte für die Temperatur, den Druck und die CH-Konzentration in der Kammer. Dies sind die Endwerte für die Rechnung zur Prüfung der Dichtheit der Kammer.
  • Die berechnete Endmenge darf um nicht mehr als 4 Prozent von der berechneten Anfangsmenge abweichen.
  • 3.12.2
  • Berechnung der Verdunstungsemissionen
  • 3.12.2.1
  • Kalibrierung
  • Mit dem in Nummer 3.12.1 beschriebenen Verfahren lässt sich die zeitliche Änderung der Kohlenwasserstoffmenge in der Prüfkammer wie folgt berechnen:


  • dabei bedeuten:
      MCH:
    • zeitliche Änderung der Kohlenwasserstoffmenge in der Prüfkammer in g
    • CCH:
    • gemessene Kohlenwasserstoffkonzentration in der Prüfkammer in ppm C1-Äquivalente
    • i:
    • Eingangswert
    • f:
    • Endwert
    • P:
    • Druck in kPa
    • T:
    • Temperatur in der Kammer in K
    • V:
    • Kammervolumen in m3
  • 3.12.2.2
  • Berechnung der Verdunstungsemissionen nach Nummer 3.6
  • Die in den Nummern 3.6.2.2 und 3.6.2.4 beschriebene Prüfung der Tankatmungsverluste und der Verdunstungsemissionen beim Heißabstellen ermittelt die emittierte Kohlenwasserstoffmenge mithilfe folgender Gleichung:


  • dabei bedeuten:
      MCH:
    • zeitliche Änderung der Kohlenwasserstoffmenge in der Prüfkammer in g
    • CCH:
    • gemessene Kohlenwasserstoffkonzentration in der Prüfkammer in ppm C1-Äquivalente
    • V:
    • Kammervolumen abzüglich des Fahrzeugvolumens (geöffnete Fenster, geöffneter Kofferraum). Wurde das Fahrzeugvolumen nicht bestimmt, ist ein Volumen 1,42 m3 zu verwenden.
    • k:
    • 1,2 (12 +H/C)
    • H/C-Verhältnis der Kohlenwasserstoffe für Tankatmungsverluste= 2,33
      H/C-Verhältnis der Kohlenwasserstoffe für Heißabstellphase= 2,20
  • Die gesamte Verdunstungsemission in g/Test ergibt sich durch Addition der
      a)
    • Tankatmungsverluste
    • b)
    • Emissionen während der Heißabstellphase
    • c)
    • Emissionen während des Fahrzeugbetriebs.
  • 3.13
  • Berechnung der emittierten Mengen gas- und partikelförmiger Luftverunreinigungen
  • 3.13.1
  • Allgemeines
  • Die während der Prüfung in der Fahrkurve I emittierten Massen gasförmiger und fester luftverunreinigender Stoffe werden mit nachstehender Gleichung berechnet:


  • dabei bedeuten:
      Mi:
    • während der Fahrkurve I emittierte Menge der Komponente i in g/km
    • miCT:
    • während der Fahrkurve I in der Phase 1 emittierte Menge der Komponente i in g
    • miHT:
    • während der Fahrkurve I in der Phase 3 emittierte Menge der Komponente i in g
    • miS:
    • während der Fahrkurve I in der Phase 2 emittierte Menge der Komponente i in g
    • SCT:
    • während der Fahrkurve I gemessene Fahrstrecke der Phase 1 in km
    • SHT:
    • während der Fahrkurve I gemessene Fahrstrecke der Phase 3 in km
    • SS:
    • während der Fahrkurve I gemessene Fahrstrecke der Phase 2 (Stabilisierungsphase) in km
  • Die während der Prüfung in der Fahrkurve II emittierten Massen gasförmiger Luftverunreinigungen werden mit nachstehender Gleichung berechnet:


  • dabei bedeuten:
      Mi:
    • während der Fahrkurve II emittierte Menge der Komponente i in g/km
    • miHW:
    • während der Fahrkurve II emittierte Menge der Komponente i in g
    • SHW:
    • während der Fahrkurve II gemessene Fahrstrecke in km
  • Die in den einzelnen Testphasen emittierten Massen luftverunreinigender Gase werden nach folgender Gleichung berechnet:


  • dabei bedeuten:
      mi:
    • emittierte Menge der gasförmigen Luftverunreinigung i in g/Testphase
    • Vverd:
    • Volumen der verdünnten Abgase korrigiert auf Normalbedingungen (273,2 K, 101,33 kPa) in I/Testphase


    • rel. Dichte der gasförmigen Luftverunreinigung unter Normalbedingungen (273,2 K, 101,33 kPa)
    • kH:
    • Feuchtigkeitskorrekturfaktor für die Berechnung der emittierten Stickoxidmengen (bei CH und CO keine Feuchtekorrektur zulässig)
    • Ci:
    • Konzentration der gasförmigen Luftverunreinigung in den verdünnten Abgasen, ausgedrückt in ppm und korrigiert mit deren Konzentration in der Verdünnungsluft.
  • 3.13.2
  • Volumenbestimmungen
  • 3.13.2.1
  • Berechnung des Volumens bei einem Entnahmesystem mit Venturi-Rohr zur Messung des konstanten Durchflusses.
  • Es sind Kennwerte, mit denen das Volumen des Durchflusses ermittelt werden kann, kontinuierlich aufzuzeichnen, das Gesamtvolumen während der Prüfdauer ist daraus zu berechnen.
  • 3.13.2.2
  • Berechnungen des Volumens bei einem Entnahmesystem mit Verdrängerpumpe. Das bei den Entnahmesystemen mit Verdrängerpumpe gemessene Volumen der verdünnten Abgase ist mit folgender Formel zu berechnen:


  • hierbei bedeuten:
      V:
    • Volumen der verdünnten Abgase (vor der Korrektur) in l/Testphase
    • Vo:
    • von der Verdrängerpumpe gefördertes Gasvolumen unter Prüfbedingungen in l/Umdrehung
    • N:
    • Zahl der Umdrehungen der Pumpe während der Prüfung
  • 3.13.2.3
  • Korrektur des Volumens der verdünnten Abgase auf Normalbedingungen. Das Volumen der verdünnten Abgase wird durch folgende Formel auf Normalbedingungen korrigiert:


  • hierbei bedeuten:


    • PB:
    • Luftdruck im Prüfraum in kPa
    • P1:
    • Druckdifferenz zwischen dem Unterdruck am Einlass der Verdrängerpumpe und dem Umgebungsdruck in kPa
    • Tp:
    • Mittlere Temperatur in K der verdünnten Abgase beim Eintritt in die Verdrängerpumpe während der Prüfung.
  • 3.13.3
  • Berechnung der korrigierten Konzentration luftverunreinigender Gase im Auffangbeutel


  • hierbei bedeuten:
      Ci:
    • Konzentration des luftverunreinigenden Gases i in den verdünnten Abgasen, ausgedrückt in ppm und korrigiert mit dessen Konzentration in der Verdünnungsluft
    • Ce:
    • Gemessene Konzentration des luftverunreinigenden Gases i in den verdünnten Abgasen, ausgedrückt in ppm
    • Cd:
    • Gemessene Konzentration des luftverunreinigenden Gases i in der Verdünnungsluft, ausgedrückt in ppm
    • DF:
    • Verdünnungsfaktor
  • Der Verdünnungsfaktor wird wie folgt berechnet:


  • hierbei bedeuten:
      cCO2:
    • CO2-Konzentration in den verdünnten Abgasen im Auffangbeutel, ausgedrückt in Volumprozent
    • cCH:
    • CH-Konzentration in den verdünnten Abgasen im Auffangbeutel, ausgedrückt in ppm Kohlenstoffäquivalent
    • cCO:
    • CO-Konzentration in den verdünnten Abgasen im Auffangbeutel, ausgedrückt in ppm.
  • 3.13.4
  • Berechnung des Feuchtekorrekturfaktors für NO
  • Um die Auswirkungen der Feuchte auf die für die Stickoxide erzielten Ergebnisse zu korrigieren, ist folgende Formel anzuwenden:


  • wobei


  • In diesen Formeln bedeuten:
      H:
    • Absolute Feuchte, ausgedrückt in Gramm Wasser pro Kilogramm trockener Luft
    • Ra:
    • Relative Feuchte der Umgebungsluft, ausgedrückt in Prozent
    • Pd:
    • Sättigungsdampfdruck bei Umgebungstemperatur, ausgedrückt in kPa
    • PB:
    • Luftdruck im Prüfraum, ausgedrückt in kPa.
  • 3.13.5
  • Bestimmung der mittleren CH-Konzentration bei Selbstzündungsmotoren
  • Zur Bestimmung der Masse der CH-Emissionen für Dieselmotoren wird die mittlere CH-Konzentration mit Hilfe folgender Formel berechnet:


  • hierbei bedeuten:


      :
    • Integral der vom beheizten HFID-Analysator während der Prüfzeit (t2 – t1) aufgezeichneten Werte
    • Ce:
    • CH-Konzentration, gemessen in den verdünnten Abgasen in ppm
    • Ce:
    • ersetzt direkt CCH in allen entsprechenden Gleichungen
  • 4
  • Ermittlung des Verschlechterungsfaktors und des Verschlechterungswerts
  • 4.1
  • Allgemeines
  • Die Verschlechterungsfaktoren für die Abgasemissionen und der Verschlechterungswert für die Verdunstungsemissionen werden in einem Dauerlauf über 80 000 km ermittelt. Der Dauerlauf, der für die normalen Fahrbedingungen repräsentativ sein soll, ist nach einem definierten Fahrprogramm auf der Straße oder auf einem den normalen Witterungsbedingungen ausgesetzten Fahrleistungsprüfstand durchzuführen.
  • Zum Nachweis, dass die emissionsmindernden und -relevanten Bauteile der Prüffahrzeuge ihre Funktion zur Einhaltung der Abgas- und Verdunstungsemissionsgrenzwerte über die Lebensdauer der Fahrzeuge beibehalten, kann auf Antrag des Herstellers im Einvernehmen mit dem Technischen Dienst statt des nachfolgend definierten Dauerlaufs ein anderes gleichwertiges Testverfahren zugelassen werden.
  • 4.2
  • Durchführung der Dauerlaufprüfung
  • 4.2.1
  • Auswahl der Dauerlauffahrzeuge
  • Für den Dauerlauftest ist ein Fahrzeug des Fahrzeugtyps auszuwählen. Für den Fall der Ausdehnung der Betriebserlaubnis auf weitere Fahrzeugtypen ist ein Fahrzeug desjenigen Fahrzeugtyps auszuwählen, das nach Angaben des Herstellers die höchsten Zulassungs-/Verkaufszahlen erwarten lässt.
  • Hält die Genehmigungsbehörde diesen Fahrzeugtyp nicht für repräsentativ, so kann sie ein weiteres Prüffahrzeug bestimmen.
  • Bevor der Hersteller mit der Dauerlaufprüfung beginnt, muss die Genehmigungsbehörde der Wahl der Prüffahrzeuge zustimmen. Der Antrag ist mit den Angaben über das Prüffahrzeug zu versehen.
  • 4.2.2
  • Zugang während der Prüfung
  • Der Genehmigungsbehörde ist während des Dauerlaufs jederzeit Zugang zu dem Prüfgebäude bzw. Prüfgelände zu gewähren. Außerdem sind der Genehmigungsbehörde auf Verlangen alle Prüfungsunterlagen jederzeit vorzulegen.
  • 4.2.3
  • Fahrbetrieb und Prüfungen
  • Der Fahrbetrieb wird auf einem im Freien liegenden Fahrleistungsprüfstand durchgeführt, der nach den Anforderungen für die Abgasprüfungen eingestellt ist. Dabei ist das Fahrprogramm nach Nummer 4.2.3.1 zu absolvieren.
  • Mit Erlaubnis der Genehmigungsbehörde kann der Fahrbetrieb auch auf einer festgelegten Rundstrecke durchgeführt werden.
  • 4.2.3.1
  • Fahrprogramm
  • Das Fahrprogramm besteht aus elf Zyklen zu je 6 km (Figur 8).
  • Während der ersten neun Zyklen muss innerhalb des Zyklus viermal angehalten werden, mit einem Leerlaufbetrieb von jeweils 15 Sekunden. Es ist normal zu beschleunigen und zu verzögern. Zudem ist innerhalb jedes Zyklus fünfmal zu verzögern – von der Zyklusgeschwindigkeit auf 32 km/h – und wieder leicht zu beschleunigen bis auf die Zyklusgeschwindigkeit. Der zehnte Zyklus wird mit einer konstanten Geschwindigkeit von 89 km/h gefahren. Der elfte Zyklus beginnt mit einer Beschleunigung mit Vollgas aus dem Stillstand auf 113 km/h. Auf halber Strecke erfolgt eine Normalbremsung bis zum Stillstand mit einer anschließenden Leerlaufphase von 15 Sekunden, gefolgt von einer zweiten Beschleunigung mit Vollgas.
  • Anschließend ist das Fahrprogramm sofort von vorne zu beginnen.


  • Figur 8
  • Programm für den Fahrbetrieb



  • Das Programm besteht grundsätzlich aus elf Zyklen zu je 6 km; die Zyklusgeschwindigkeit für jeden Zyklus ist in folgender Tabelle angegeben:

    ZyklusZyklusgeschwindigkeit
    in km/h
    164
    248
    364
    464
    556
    648
    756
    872
    956
    1089
    11113
  • Zur Durchführung des Dauerbetriebs muss handelsüblicher Kraftstoff nach DIN 51 607, der in seinen Eigenschaften typisch für den in der Bundesrepublik erhältlichen Kraftstoff ist, verwendet werden. Eine Analyse des Kraftstoffs ist durchzuführen und der Genehmigungsbehörde vorzulegen.
  • Im Neuzustand und nach jeweils 10 000 ± 400 km sind während des Dauerlauftests Abgasprüfungen nach Nummer 3.6 und nach Bedarf Verdunstungsprüfungen nach Nummer 3.6 durchzuführen. Der Fahrzeughersteller hat einen begonnenen Dauerlauf bis zum Kilometerstand 80 000 km durchzuführen. Die Prüfergebnisse jeder Prüfung sind der Genehmigungsbehörde unter Beilage der Fahrprotokolle unverzüglich zuzustellen. Falls ein Emissionsmesswert über den Abgas- bzw. Verdunstungsemissionsgrenzwerten liegt, kann der Dauerlauf abgebrochen werden. Die Genehmigungsbehörde ist in diesem Fall sofort mit der Angabe von Gründen für das Überschreiten zu informieren.
  • 4.2.4
  • Wartung der Prüffahrzeuge
  • Die Wartung der emissionsrelevanten und emissionsmindernden Bauteile während des Dauerlaufs soll mit den Empfehlungen des Herstellers für den Fahrzeugtyp übereinstimmen. Die Wartungsarbeiten dürfen jedoch den vom Hersteller im Wartungsplan aufgeführten Umfang nicht überschreiten und nicht in kürzeren Intervallen durchgeführt werden.
  • Jede während des Dauerlaufs durchgeführte außerplanmäßige Wartung ist der Genehmigungsbehörde sofort mitzuteilen. Die Genehmigungsbehörde entscheidet innerhalb von sieben Tagen, ob der Dauerlauf fortgeführt wird.
  • In den vom Hersteller vorgeschriebenen Zeitabständen ist das Wechseln von Motor- und Getriebeöl, Öl-, Kraftstoff- und Luftfilter zulässig.
  • 4.3
  • Berechnung
  • 4.3.1
  • Berechnung des Verschlechterungsfaktors
  • Nach Beendigung des Dauerlaufs sind alle Ergebnisse der Abgasmessungen zusammenzustellen. Alle gemessenen Abgaswerte müssen unterhalb der Abgasgrenzwerte liegen. Mit Hilfe der Methoden der kleinsten Fehlerquadrate wird für jeden Schadstoff getrennt die Regressionsgerade berechnet; diese Funktion dient zur Berechnung der Emissionswerte bei 80 000 km und 6 400 km. Der Quotient der Emission bei 80 000 km und 6 400 km ist der Verschlechterungsfaktor. Liegt der Quotient unter 1,00, so wird der Verschlechterungsfaktor mit 1,00 festgesetzt. Der Verschlechterungsfaktor ist auf zwei Stellen nach dem Komma genau für jeden Schadstoff anzugeben.
  • 4.3.2
  • Berechnung des Verschlechterungswerts
  • Nach Beendigung des Dauerlaufs sind alle Ergebnisse der Verdunstungsmessungen zusammenzustellen. Mit Hilfe der Methode der kleinsten Fehlerquadrate wird die Regressionsgerade berechnet; diese Funktion dient zur Berechnung der Emissionswerte bei 80 000 km und 6 400 km.
  • Der Verschlechterungswert für die Verdunstungsemissionen berechnet sich durch Subtraktion der Verdunstungsemissionen bei 6 400 km von denen bei 80 000 km. Der Verdunstungsemissionswert ist auf zwei Stellen nach dem Komma anzugeben.
  • 4.4
  • Schlussbericht
  • Nach Abschluss der Arbeiten sind der Genehmigungsbehörde alle Ergebnisse des Dauerlaufs vorzulegen. Diesen Ergebnissen muss eine Erklärung beigelegt werden, dass der Dauerlauf nach den Vorschriften dieser Anlage durchgeführt worden ist.
  • 5
  • Prüfkraftstoffspezifikation
  • 5.1
  • Technische Daten des Prüfkraftstoffs für die Prüfung der Fahrzeuge mit Fremdzündungsmotor
  • Typ: Super, unverbleit

    AnforderungenPrüfung nach
    ROZmin. 96,0DIN 51 756
    MOZmin. 86,0DIN 51 756
    Dichte bei 15 °Cmin. 0,750 kg/l
    max. 0,770
    DIN 51 757
    Dampfdruck nach Reidmin. 0,56 bar
    max. 0,64
    DIN 51 754
    SiedeverlaufDIN 51 751
    Siedebeginnmin. 24 °C
    max. 40
    10 Vol.-%-Punktmin. 42 °C
    max. 58
    50 Vol.-%-Punktmin. 90 °C
    max. 110
    90 Vol.-%-Punktmin. 150 °C
    max. 170
    Siedeendemin. 185 °C
    max. 205 °C
    Rückstandmax. 2 Vol.-%
    Kohlenwasserstoffanalyse (FIA)DIN EN 10
    Olefinemax. 15 Vol.-%
    Aromatenmax. 45 Vol.-%
    Gesättigte KohlenwasserstoffeRest
    Oxidationsstabilitätmin. 480 MinutenDIN EN 9
    Abdampfrückstandmax. 4 mg/100 mlDIN EN 5
    Schwefelgehaltmax. 0,04 Gew.-%DIN EN 41
    oder DIN 51 400
    Bleigehaltmax. 0,010 g/lDIN 51 769
    Gaschromatographie
  • Der Kraftstoff darf keine phosphorhaltigen Additive enthalten. Die Anforderungen an den Siedeverlauf beinhalten insgesamt verdampfte Mengen.
  • 5.2
  • Technische Daten des Prüfkraftstoffs für die Prüfung der Fahrzeuge mit Selbstzündungsmotor
  • Typ: Dieselkraftstoff

    AnforderungenPrüfung nach
    Dichte bei 15 °Cmin. 0,835 kg/l
    max. 0,845 kg/l
    DIN 51 757
    Cetanzahlmin. 48
    max. 54
    DIN 51 773
    SiedeverlaufDIN 51 751
    50 Vol.-%-Punktmin. 245 °C
    90 Vol.-%-Punktmin. 320 °C
    max. 350 °C
    Siedeendemax. 370 °C
    Viskosität bei 20 °Cmin. 3 mm2/s
    max. 5 mm2/s
    DIN 51 561
    Schwefelgehaltmin. 0,10 Gew.-%
    max. 0,30 Gew.-%
    DIN EN 41
    Flammpunktmin. 55 °CDIN 51 755
    Grenzwert der Filtrierbarkeitmax. –5 °CDIN 51 428
    Koksrückstand nach Conradsonmax. 0,1 Gew.-%DIN 51 551
    Aschemax. 0,01 Gew.-%DIN EN 7
    Wassergehaltmax. 0,05 Gew.-%DIN 51 777
    Kupferkorrosionmax. 1–50 A 3DIN 51 769
    Neutralisationszahlmax. 0,2 mg KOH/gDIN 51 558
  • Die Anforderungen an den Siedeverlauf beinhalten insgesamt verdampfte Mengen.
  • 5.3
  • Prüfkraftstoff für die Prüfung von Flüssiggasfahrzeugen mit Fremdzündungsmotor
  • Bei Kraftfahrzeugen mit Flüssiggasantrieb ist als Prüfkraftstoff Flüssiggas nach DIN 51 622 Ausgabe 1973 zu verwenden.
  • 6
  • Formblatt: Mitteilung über die Betriebserlaubnis
  • Muster
  • Maximalformat: A4
  • Nummer der Betriebserlaubnis   ..........
    • 1.
    • Fahrzeugart   ..........
    • 2.1
    • Fabrik- oder Handelsmarke des Fahrzeugs
    •   ..........
    • 2.2
    • Fahrzeugtyp   ..........
    •   ..........
    •   ..........
    • 3.
    • Fahrzeugtypen, auf die die Betriebserlaubnis ausgedehnt wird
    •   ..........
    • 4.
    • Name und Anschrift des Herstellers
    •   ..........
    • 5.
    • Gegebenenfalls Name und Anschrift des Beauftragten des Herstellers
    •   ..........
    • 6.
    • Massen der genehmigten Fahrzeugtypen in fahrbereitem Zustand
    •   ..........
    • 6.1
    • Bezugsmassen der geprüften Fahrzeuge
    •   ..........
    • 7.
    • Technisch zulässige Gesamtmassen der Fahrzeuge
    •   ..........
    • 8.
    • Getriebe   ..........
    • 8.1
    • Anzahl der Gänge bzw. Schaltstufen   ..........
    • 8.2
    • Übersetzungsverhältnisse aller Fahrzeuge   ..........
    • 8.3
    • Leistung der geprüften Fahrzeuge   ..........
    • 9.
    • Datum und Nummer der Prüfbescheinigung   ..........
    • 10.
    • Ergebnisse der Prüfungen   ..........
    • 10.1
    • Fahrkurve I   ..........
    • 10.2
    • Fahrkurve II   ..........
    • 10.3
    • § 47a   ..........
    • 10.4
    • Verdunstungsmessung   ..........
    • 10.5
    • Dauertest (Verschlechterungsfaktor/-wert)   ..........
    • 11.
    • Ort und Datum   ..........
    • 12.
    • Unterschrift   ..........






Anhang I

Fahrzeugbeschreibung gemäß Anlage XXIII



Fahrzeugtyp
0Allgemeines
0.1Fabrikmarke:
0.2Typ und Handelsbezeichnung:
0.3Art:
0.4Klasse des Fahrzeugs:
0.5Name und Anschrift des Herstellers:
0.6Name und Anschrift
des Beauftragten des Herstellers (ggf.):
1Allgemeine Baumerkmale des Fahrzeugs
1.2Angetriebene Räder:
2Abmessungen und Gewichte
2.6Leermasse:
Bezugsmasse:
2.7Technisch zulässige Gesamtmasse:
3Antriebsmaschine (s. Anhang II)
4Kraftübertragung
4.3Schaltgetriebe:
  • Bauart
  • automatisch/mechanisch
4.5Übersetzungsverhältnis:
1. Gang
2. Gang
3. Gang
4. Gang
5. Gang
Übersetzungsverhältnis des Achsgetriebes
4.12Schaltpunkte (mechanisches Getriebe) zwischen den einzelnen Gängen in km/h:
6Aufhängung
6.1Normalbereifung
  • Abmessungen:
  • Dynamischer Rollumfang (nach DIN bzw. WdK):
Anlagen:
1. Lichtbilder und/oder Zeichnungen einer repräsentativen Fahrzeugausführung
2. Beschreibung des Motors nach Anhang II einschließlich der dort geforderten Anlagen
3. Lichtbilder des Motors und des Motorraums
4. ff. (ggf. weitere Anlagen auflisten)



Anhang II

Hauptmerkmale des Motors
und Angaben über die Durchführung der Prüfungen gemäß Anlage XXIII



1Beschreibung des Motors
1.1Marke
1.2Typ
1.3Arbeitsweise: Fremdzündung/Selbstzündung,
mit Viertakt/Zweitakt
1.4Bohrung
1.5Hub
1.6Zahl und Anordnung der Zylinder und Zündfolge
1.7Hubraum
1.8Verdichtungsverhältnis
1.9Zeichnungen der Brennräume und Kolben
1.10KühlsystemArt des Kühlsystems (Wasser, Luft)
1.11Aufladung, Art, Kurzbeschreibungggf. Typ, Antrieb und/oder Ladedruck, Ladeluftkühlung
1.12Ansaugsystem(Beschreibung, Einrichtung zur Anpassung der Luftvorwärmung an Außentemperatur)
AnsaugkrümmerZeichnung mit Hauptabmessungen
Luftfilter
MarkeZeichnung mit Hauptabmessungen
Typ
Ansaugschalldämpfer
Marke
Typ
ggf.
1.13KurbelgehäuseentlüftungBeschreibung und Skizzen einschließlich der Charakteristik der Drosselstelle(n)
2Zusätzliche Einrichtungen zur Abgasreinigung
Beschreibung und Skizzen (mit Angabe aller wesentlichen Daten einschließlich Regelbereiche) sowie Kennzeichnungz. B. Sekundärluftzufuhr
Leerlaufsteller
Drehzahlschaltgerät
Taktventil
O2-Sonde
Lambda-Steuergerät
Katalysator
Abgasrückführung
Partikelfilter
Warneinrichtung für Wartung/Fehlfunktionen
Verdunstungsemissionsrelevante Bauteile
3Ansaug- und Kraftstoffsystem
3.1Beschreibung und Skizzen der Ansaugleitung nebst Zubehörz. B. Drosselklappendämpfer,
Vorwärmer,
zusätzliche Luftanschlüsse
3.2Kraftstoffzufuhrggf. Angaben über Schubabschaltung und Leerlaufregelung
3.2.1durch Vergaser
Zahl der Vergaser

Angabe der Art
3.2.1.1MarkeHersteller
3.2.1.2TypTypangabe
3.2.1.3Einstellelemente(bei elektronischem Vergaser: z. B. Steuergerät, Temperatursensoren, Drosselklappenansteller usw.)
Leerlaufeinstellung und EingriffssicherungBeschreibung und Skizzen
3.2.1.3.1DüsenAngaben über Düsenbestückung, Durchmesserangaben
3.2.1.3.2LufttrichterDurchmesser
3.2.1.3.3Füllstand in der SchwimmerkammerHöhe des Füllstands unter Angabe der Prüfbedingungen
3.2.1.3.4Gewicht des SchwimmersGewichtsangabe
3.2.1.3.5SchwimmernadelDurchmesser
3.2.1.4Starthilfehandbedient oder automatisch
Einstellung der SchließanlageAngabe über die Justierung
3.2.1.5KraftstoffpumpeDruckangabe oder Kennlinie
3.2.2Durch Einspritzeinrichtung Beschreibung des Systemsz. B. K-Jetronic und ggf. Luftmengenmesser
Steuergerät
Mengenteiler
Warmlaufregler
Thermozeitschalter
Kaltstartventil
Kraftstoff-Förderpumpe (Typ angeben)
Systemdruck (Druck angeben)
Eingriffssicherung
Taktventil
Arbeitsweisez. B. Einspritzung in den Ansaugkrümmer/Vorkammer/Wirbelkammer, Direkteinspritzung
3.2.2.1Einspritzpumpefalls nicht in Nummer 3.2.2 enthalten
3.2.2.1.1Markeggf.
3.2.2.1.2Typ
3.2.2.1.3Einspritzmenge mm3 je Hub bei min-1
der Pumpe
oder
Kennlinie
Kalibrierverfahren:
auf dem Prüfstand/am Motor
3.2.2.1.4Einspritzzeitpunktggf.
3.2.2.1.5Einspritzkurveggf.
3.2.2.2EinspritzdüseKennzeichnung
3.2.2.3Regler
3.2.2.3.2Typ
3.2.2.3.3Abregeldrehzahl unter Lastmin-1
3.2.2.3.4Höchstdrehzahl ohne Lastmin-1
3.2.2.3.5Leerlaufdrehzahl:
3.2.2.4Kaltstarteinrichtung:
3.2.2.4.1Marke:
3.2.2.4.2Typ:
3.2.2.4.3Beschreibung:
3.2.2.5Starthilfe:
3.2.2.5.1Marke:
3.2.2.5.2Typ:
3.2.2.5.3Beschreibung:
4Ventilsteuerzeiten oder gleichwertige Daten
4.1Maximale Ventilhübe und Öffnungs- sowie Schließwinkel oder gleichwertige Merkmale anderer Steuerungen bezogen auf den oberen TotpunktAngabe von Ventilhub
Angabe von Einlass/Auslass vor/nach OT
4.2Bezugs- und/oder EinstellbereicheAngabe von Einlass/Auslass-Spiel
5Zündung
5.1Art der Zündsysteme
Beschreibungz. B. Transistor-Zündanlage
5.1.1Markeggf.
5.1.2Typggf.
5.1.3ZündverstellkurveZeichnung (bei zusätzlichen Maßnahmen zur Zündverstellung Verstellbereich)
5.1.4ZündzeitpunktAngabe der Randbedingungen
5.1.5Unterbrecherkontaktabstand und Schließwinkelggf. Angaben über Kontaktabstand und Art der Regelung
6Schalldämpferanlage
6.1Beschreibung und SkizzenZeichnungen von Schalldämpfer und Katalysator sowie Schema der Gesamtanlage mit Hauptabmessungen der Bauteile
7Zusätzliche Angaben über die Prüfbedingungen
7.1Zündkerzen
7.1.1Marke
7.1.2TypAngaben über Hersteller
Typ
Kennzeichnung
7.1.3Elektrodenabstand
7.2Zündspule
7.2.1Marke
7.2.2Typ
7.3Zündkondensator
7.3.1Markefalls vorhanden
7.3.2Typ
8Motorleistung
(vom Hersteller anzugeben)
8.1Leerlaufdrehzahl
8.2Kohlenmonoxidgehalt im Abgas bei Leerlauf nach Angabe des Herstellers (Vol.-%)CO-Angaben in %
ggf. vor und nach Katalysator,
ggf. Referenzwert gem. § 47a angeben
8.3Nennleistungsdrehzahl
8.4NennleistungLeistung in kW (Messmethode angeben)
9Verwendete Schmiermittel
9.1Marke
9.2Typ
10Information über Startvorgang
11Austausch der O2-Sonde
nachkmggf.
Austausch des Katalysators
nachkmggf.
Kriterien für einen gleichwertigen Nachweis werden nach Zustimmung der Länder im Verkehrsblatt veröffentlicht.Die Anforderungen werden im Verkehrsblatt veröffentlicht.Beurteilungskriterien werden im Verkehrsblatt veröffentlicht.Bei Vorlage einer Abgasgenehmigung nach Nummer 1.12 der Anlage XXIII für den vorgestellten Fahrzeugtyp Angabe der entsprechenden Genehmigungsnummer.Bei nicht herkömmlichen Motortypen und Systemen sind vom Hersteller Angaben zu machen, die den nachstehend geforderten gleichwertig sind.Nichtzutreffendes streichen.Toleranz angeben.Bei Vorlage einer Abgasgenehmigung entsprechend Nummer 1.12 der Anlage XXIII auch Angabe der für den jeweiligen Markt vorgesehenen Bezeichnung.Bei kennfeldgesteuerten Zündungen Zündkennfeld oder charakteristische Punkte.Kennzeichnung angebenBeschreibung und Skizzen